B端产品经理:如何用流程优化进行产品设计?
硬核刘大 
刚开始做企业信息化产品(也称B端产品)的时候,一上手便设计功能架构、应用架构,在落地的时候完全没考虑实际的业务场景和业务流程,往往等到即将上线时,才发现这里漏了个功能,那里的数据没拉通,根本无法交付给业务方(客户)使用。这个时候才回过头来不断迭代优化,前前后后,既拖延了项目周期,又让业务方产生了不信任。
出现这种问题的原因,一方面是因为过度关注产品功能设计,忽视了功能在实际业务场景的落地,以及与上下游产品的关联。另一方面是因为刚开始做方案设计,对于业务流程的掌握不够。后来各种类型的产品都经历过了,通过和身边大佬们交流,再结合经历过的一些大项目,总结了一下目前自己梳理业务并设计产品功能所使用的方法,希望能够和大家多交流。
1. 什么是流程优化?
流程优化全称是业务流程优化,指的是通过一些方法论、信息化产品,对企业的业务流程进行梳理和再造,使流程更符合企业发展或客户服务的需要。本文要讲与制造业的精益、流程改善等原理异曲同工,但最终的实现方式会着重在信息化产品的设计,这也是大部分B端产品经理在开展项目时的惯用方法。
2. 为什么要进行流程优化?
2.1 提效
通过流程优化,可以将不合理的业务流程进行重组优化,改进现有业务流程。同时,借助信息化手段将业务流程“上线”,可以提高企业业务流程的效率。
2.2 设计信息化产品
流程优化不一定只运用于业务提效之中,通过流程的方式梳理并优化业务,再进行产品设计,将产品的功能、数据串联起来,是目前所认为最好的方法。
2.3 优化信息化产品
信息化产品大多是根据当前时间点的业务流程开发的,在企业业务发生变化时,会产生很多业务流程与信息化产品“失联”的情况。具体表现在,数据和功能层面。因此,对现有业务流程和产品流程进行梳理,同样能够使信息化产品符合业务的发展需要。
3. 流程优化的具体步骤有哪些?
流程再现:用简明扼要的方法,描述当前业务流程的操作步骤;
3.1 流程再现:开始你的表演
流程再现的目的是完全描述清楚该流程的每个步骤,以及该步骤的相关信息,再通过跨职能流程图、UML图等形式将他们展示出来,本文用的是visio软件的跨职能流程图。
流程再现的方法有很多,推荐用乌龟图的方法进行整理。乌龟图可以针对这条流程讲清楚:谁去做?做什么?需要什么输入?产生什么输出?如何衡量绩效?需要哪些上下游流程支持?
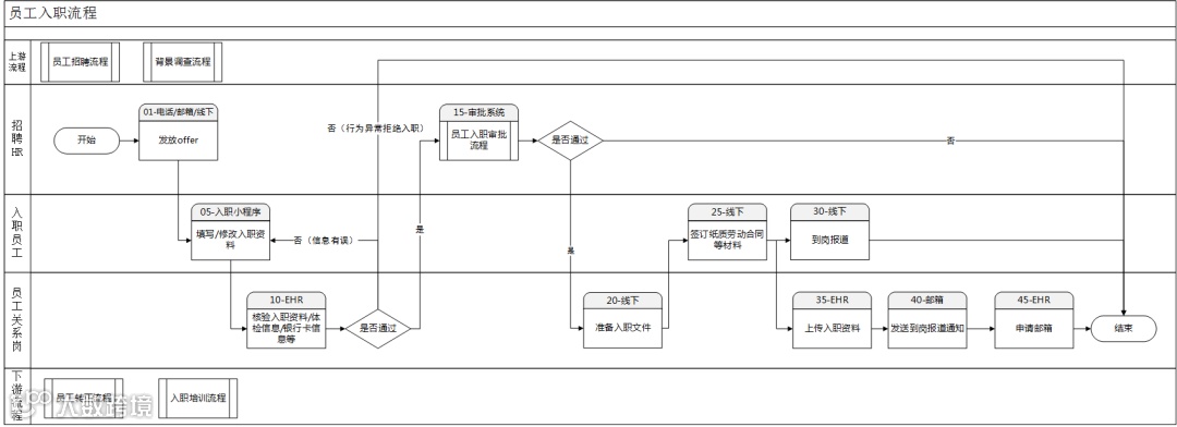
举例:员工入职是一条流程,这条流程涉及到提交入职资料、签订合同、开通邮箱账号等步骤。将该流程按照乌龟图整理如下:
-
-
-
-
-
5)上下游流程支持:招聘流程(上游)、转正流程(下游)、入职培训流程(下游);
6)如何衡量流程的绩效:新员工入职满意度、入职手续完备率。

乌龟图可以很清楚的再现出每条流程的现状,当我们再现了足够多的流程后,再借助于流程图软件,将上下游相关的流程串联起来,可以很容易看清楚流程与流程之前的关联关系,这就是我们俗称的流程视图,可以作为小型的业务架构,是企业架构、应用架构、数据架构的输入。
流程图的目的是用一种简明扼要的方法看清楚流程中的每个步骤,关于流程图的画法网上有很多种不同的版本,但万法归宗,总之是要能画出能够让业务方、开发等不同角色的人能够看懂的流程图,本文所用的跨职能流程图在标准画法的基础上添加了一些改动。

步骤再现与流程再现的原理一样,因为每条步骤包含的内容比较少,所以在内容上要简单不少,我们借用乌龟图的原理,进行部分简化如下;

3.2 流程分析:关注用户的痛点
这一步最重要的是要倾听用户的声音,让用户讲出他们的痛点与需求。再结合自己的经验对流程内容进行剖析,使用一些基本方法论找到流程中的问题或者可以提效的环节,这也是设计信息化产品的一个十分重要的步骤。
我们将用户调研与分析得到的问题,直接标记在流程图上,并给出建议的解决方案。

3.3 流程优化:设计未来
流程优化是所有步骤中最重要的一步,流程再现讲的是现状,流程优化设计的是未来。流程优化要求产品经理们拥有足够多的业务知识与商业分析能力,在这里我介绍一种工作中常用的分析方法,帮助各位B端产品经理优化业务流程、设计产品功能。
-
E(eliminate):减少过量工作、等待时间、重复步骤;
-
S(simplify):简化表单、沟通、操作、步骤;
-
-
A(automate):通过IT技术简化流程或加速流程;
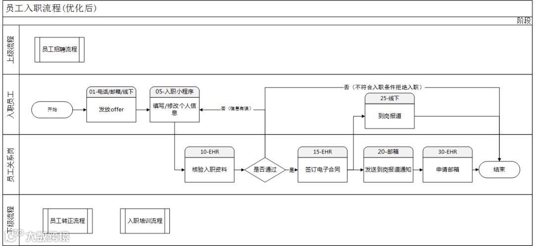
上面讲的是原则,这里我用一个例子来说明,依然以上述入职流程举例,对黄贴纸标记的内容进行优化,优化后的流程图如下:

图中具体的优化内容如下(仅为案例,不是最终方案):


至此,你总算是完成了一条业务流程从梳理到优化方案的全过程。这个过程产生的流程文档都可以作为产品功能设计的依据,一方面可以通过流程文件中对于功能的需求,直接设计产品功能,制作详细的需求文档;另一方面,产品经理可以用流程文件面对业务方,以实际的业务场景解释功能上线的必要性。
4. 总结
对于B端产品经理来说,流程优化应该是一个持续性的动作,技术一直在进步,当前看起来没问题的产品功能/业务流程,没准明年就会被新的技术所取代。而流程梳理能力亦是一种通用能力,本文只讲了业务流程,但事实上殊途同归,产品流程、数据流程都可以通过这种方式来梳理、表达。