纺织印花是这几年增长迅猛的喷墨打印应用之一,其增长速度、增长规模以及未来的发展空间,都是喷墨打印向工业化生产工具跨越的一个典型证明,今天毛利就为大家来分享一下关于时下主流的京瓷Kyocera EX600-RC + 活性染料墨水的供墨系统设计思考:
🌈【深度技术解析】Kyocera EX600-RC + 活性染料墨水的供墨系统设计方案(含参数表)
喷墨工程师必读|印染直喷装备|供墨系统设计|EX600-RC 工程方案
Fig: Kyocera EX600-RC printhead Sch.
🎯为什么要专门设计一套「Kyocera EX600-RC + 活性墨水」供墨方案?
Kyocera EX600-RC 是回流结构(Recirculation)喷头,非常适合活性染料直喷。但要发挥 EX600 的高稳定性与高速喷射(高频 40kHz),供墨系统必须做到:
- 压力稳定(-2 ~ -8 mbar)
- 低脉动供墨(±5 mbar)
- 活性墨水恒温(30°C ±1°C)
- 持续回流防气泡、无沉淀
- 长寿命管路与拖链结构
本方案既适合产品经理、机械工程师,也适合作为工厂研发文档或交付客户的技术白皮书。
🔧一、Kyocera EX600-RC + 活性墨水供墨系统的目标
- ✔稳定背压:-2 ~ -8 mbar
- ✔压力脉动控制 < ±5 mbar
- ✔活性墨粘度稳定在 4–7 mPa·s
- ✔喷头连续回流,避免沉淀
- ✔拖链管路轻量化、耐化学腐蚀、不渗透
- ✔换色/维护流程减少空气进入
- ✔温控:喷头+主回路双温控结构
📘二、一张表搞定:可直接使用的参数表(工程师拿去即可设计)
📊供墨系统参数表(Kyocera EX600-RC + 活性染料 Reactive Ink)
项目
|
建议参数
|
备注
|
喷头型号
|
Kyocera KJ4B-EX600-RC
|
Recirculation 回流结构
|
墨水粘度(25°C)
|
5 ±2 mPa·s
|
活性染料常用区间,毛利推荐墨水粘度(4-7 mPa·s) |
表面张力
|
25–35 mN/m
|
适合纺织直喷,配方以实际为准 |
工作背压
|
-2 ~ -8 mbar
|
负压轻微,避免正压 |
压力脉动
|
±5 mbar(告警 ±10)
|
高速打印要求
|
滤芯孔径
|
主 10 μm / 近头 5 μm
|
防止堵头与泵受损
|
喷头近端软管
|
1.0–1.5 mm ID
|
低死体积
|
主回流管径
|
4–6 mm ID
|
降低压降
|
拖链软管材料
|
PTFE / PharMed-Tygon
|
抗疲劳&耐药性
|
推荐泵型
|
低脉动隔膜泵(KNF Smooth-Flow)
|
压力稳定
|
备选泵型
|
高端蠕动泵(多滚轮)
|
换色方便
|
回流速率
|
0.2–1 L/min/喷头
|
阵列放大
|
温控
|
主回路 30°C ±1°C
|
粘度稳定
|
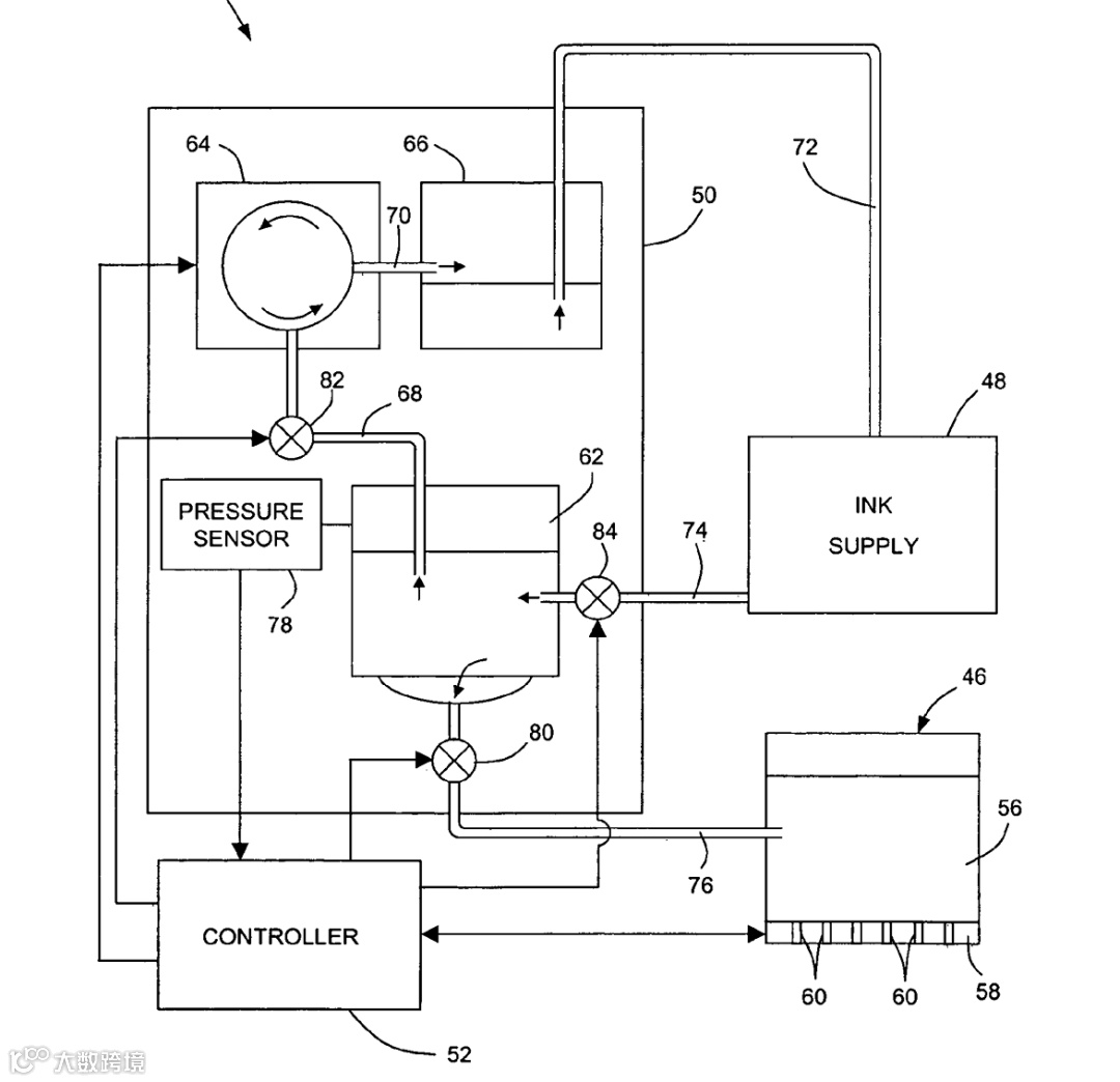
🚀三、EX600-RC 专用供墨系统架构(工程图逻辑版)
结构流程:
→ 🔽Bulk Tank 大容量墨桶(恒温)
→ 🔽一级过滤(10 µm)(如果污染高,或者粒径超细降到5 µm)
→ 🔽低脉动隔膜泵/稳定供墨泵
→ 🔽在线脱气器(膜式)
→ 🔽主回流管路 4–6 mm
→ 🔽分色 Manifold 分配器
→ 🔽喷头前精滤(5 µm)
→ 🔽喷头(Kyocera EX600-RC)
→ 🔽回流管路
→ 🔁返回主系统形成循环
💡四、为什么 EX600-RC 必须用“低脉动隔膜泵”?
因为:
-
活性染料墨水容易起泡 - EX600 工作压力窗口极窄
-
高频喷射对压力波动极度敏感 -
脉动越低,喷头越稳定 -
有利于色彩一致性、走台一致性
KNF Smooth-Flow 隔膜泵 是行业普遍采用的解决方案,脉动远低于传统隔膜泵/蠕动泵。
♨️五、温度管理策略(决定粘度)
🔥主回路恒温
-
设定:30°C ±1°C -
理由:活性墨粘度受温度影响极大,温度波动会直接导致喷射体积变化。
🔥喷头前端微加热
-
保证拖链移动不会造成局部降温 -
维持喷头内部温差 <1°C
🧪六、管路 & 材料选择(拖链寿命 × 化学兼容 × 墨水稳定)
✔近喷头:PTFE / PFA 管
-
化学稳定性最高 -
不析出添加剂,不影响墨水
✔拖链段:PharMed / Tygon Chemical 系列
-
柔韧 -
抗疲劳 -
不易破裂
✔接头:PVDF / PTFE 快插
-
不吸墨 -
换色无空气残留 -
安装更友好
🔁七、脱气 & 防气泡设计(流水线必备)
- 🟦膜式在线脱气器(Hollow Fiber/Membrane Contactor)
- 🟦Bubble Trap 机械式集气罐
- 🟦快速排气阀(喷头前)
益处:
-
显著降低喷头空喷/断线风险 -
避免活性染料在高速打印中突然起泡 -
提升打印一致性(尤其深色、满版)
🧯八、常见问题与解决方案
1️ ⃣ 出现带状(Banding)
可能原因:
-
压力脉动过大 -
滤芯堵塞 -
温度不稳
解决:检查泵脉动、滤芯压差、温控。
2️ ⃣ 喷头吸气 / 喷头断线
可能原因:
-
回流速度过低 -
管路微泄漏 -
脱气器效率不足
解决:提高回流流量、检查快插密封、增强脱气能力。
3️ ⃣ 换色慢、残墨多
可能原因:
-
管路死体积大 -
阀位逻辑不合理
解决:调整阀序、优化管设、提升冲洗效率。
- Fig 2: 供墨系统简图
-
好了,现在可以去看看你家机器现在的供墨系统是什么样的吧!
- #KyoceraEX600 #Kyocera #EX600-RC#喷墨打印机供墨系统 #活性染料墨水供墨 #喷头回流结构 #Recirculation #低脉动隔膜泵 #脱气器 #hollow #fiber #纺织直喷印花 #喷头背压控制 #喷墨打印机恒温系统

