本文发表于《2020年中国工业水大会》,由于篇幅较长,分批给大家分享。
1 【背景】
动态模拟试验是在冷却循环水药剂评估和浓度筛选中经常用到的一种试验过程,它允许用户模拟循环水处理装置所面临的工况条件、药剂浓度等,并测算腐蚀速率、沉积速率和极限浓缩倍数等处理成效指标。
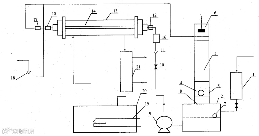
《HG/T 2160冷却水动态模拟试验方法》标准(以下简称“标准”)在1991年推出第一版,在2008年进行了修订。标准详细的规定了动态模拟装置的工作原理,运行要求和试验数据处理方式。图1展示了此标准中给出的冷却水动态模拟实验装置流程示意图。


图1. 冷却水动态模拟实验装置流程示意图
自90年代以来,市场上也出现了商用化的动态模拟装置,积累至今已经有了一定的装机容量。主要使用单位有石化、电力、钢铁行业的研究院,水处理企业,及从事水处理技术研究的大专院校和其它科研机构。这些装置在国内早期冷却水处理药剂的科研进程中发挥了重要作用,也逐渐成为电力和化工行业用户采购水处理药剂时的必要评估手段。
动态分析模拟装置生产企业厂家主要集中在大连、南京和江苏高邮等几个地区。如果我们比较不同厂家的产品,不难发现它们的形态与实现方式高度相似,表1中列出了目前市场上主要产品的技术规格对比。

这些产品研发时间约在80年代后期到90年代中期,受到当时技术手段的限制,设计思想和实现方式上受到很多制约。自推出以来,历经二三十年,产品的性能指标也并未见显著的提升。以今天的眼光来考察,有不少欠缺,值得探讨。
2 【局限性】
针对目前市场上的动态模拟装置以及用户使用的情况,我们进行了访谈和调研,获得了有益的回馈意见。
第一,使用过程繁复,人力成本高昂。一般动态模拟试验至少要进行15天,有的可能超过30天。试验过程中,要求每隔两小时人工取水样供分析化验,还有调整排污、加酸加药等操作。这要求试验人员拥有一定的水处理经验和知识,还要三班倒值班,对使用单位的人力成本消耗较高。
第二,试验结果重现性较差,试验装置的可靠性不佳。在同样工况下进行的多次试验,结果很难重现,特别是污垢热阻和极限浓缩倍数等重要指标。在不少装置中,原本应该自动化的仪表、数据记录和自动加药往往频发故障,不得不靠人工来进行维护和弥补。慢慢的,动态模拟试验似乎成了一种定性的分析工具,而非定量评估的手段。
第三,除了接受委托动态模拟试验的单位以外,多数用户使用动态模拟装置的频率很低,一年能开机两三次,存在着显著的场地占用和资金占用问题。动态模拟设备通常占地面积在10~20平方米。通常在一次测试中,需要从用户现场运输5~6吨补充水,综合测试用水运费、电费与人工成本,一次动态模拟试验的直接成本大致在3~5万元。
-未完待续-

关注我们的公众号,随时拨打400-6265-007,看看水云踪能为您做什么。
水云踪智控
服务热线 400-6265-007
www.ShuiYunZong.com


