大数跨境
0
0

【科技牛成果推荐】大功率电机及其控制器

【科技牛成果推荐】大功率电机及其控制器 科技牛咨讯
2019-08-19
1
导读:在重型电动设备如电动汽车、电动卡车、电气化列车、电动船、中央空调、高速电梯,甚至国防上的电动战车、电动军舰和电动航空母舰等应用前景广阔。


   







功率电机及其控制器
 
 



项目简介:

发明所设计的交直流电机及其控制器的额定电流和额定功率没有上限,电流越大,控制器成本优势越明显。结构简单,性能可靠,安全性高。在重型电动设备如电动汽车、电动卡车、电气化列车、电动船、中央空调、高速电梯,甚至国防上的电动战车、电动军舰和电动航空母舰等应用前景广阔。


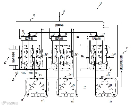
1、交流电机方案

如上图所示,由于多相交流电机具有j 个相互独立的多相绕组111,逆变器具有与j 个与多相绕组分别相对应的j 个逆变单元201,使得每个多相绕组由对应的逆变单元单独驱动,任意两个多相绕组和逆变单元是互不干扰,进而使得多相交流电机和逆变器的电流可以根据需要任意增大,不仅保留原来逆变器的成熟控制算法和交流电机的成熟技术,而且降低了对功率开关管性能一致性的要求,使用普通的功率开关管即可满足要求,避免了筛选所带来的人力和财力的耗费。


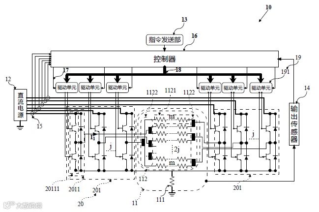
2、直流电机方案

如上图所示,任意两个桥臂单元2011 输出的线电流是相互独立、互不干扰的,进而使得斩波器20 的输出电流可以通过增加桥臂单元的个数而线性增大,理论上可以达到无穷大。不仅保留原来逆变器的成熟控制算法和交流电机的成熟技术,而且降低了对功率开关管性能一致性的要求,使用普通的功率开关管即可满足要求,避免了筛选所带来的人力和财力的耗费。


所属领域:机械电子


合作方式:技术许可、转让、入股


价格:面议

科技牛,一家为企业精准匹配科研专家,快速提供技术解决方案的产学研服务平台。关注我们,了解最新科技成果。

点击下方“阅读原文”填写技术需求表
【声明】内容源于网络
0
0
科技牛咨讯
企业技术的研发中心,科研成果的转化中心。关注我们,带你了解前沿科技资讯、最新科研成果。
内容 3688
粉丝 0
科技牛咨讯 企业技术的研发中心,科研成果的转化中心。关注我们,带你了解前沿科技资讯、最新科研成果。
总阅读1.5k
粉丝0
内容3.7k