我国生活垃圾的年产量约2.5亿吨,对环境产生了严重的危害。生活垃圾常用的处理方式有填埋、焚烧和堆肥,其中填埋、堆肥已陷入占用大量用地、产品销路不畅,资源化水平低的的困境,而焚烧虽然能达到减容减量和资源化利用的目的,但存在二恶英污染的问题。
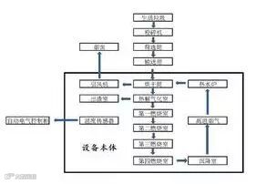
生活垃圾热解技术的出现为垃圾处理提供了一种新思路,通过对生活垃圾进行绝氧热解处理,不仅具有极佳的清洁性,而且还可获得高价值的清洁燃气和燃油。热解处理新工艺系统主要包括预处理系统、热解系统、流化床气化系统、油气分离净化系统、尾气净化系统、污水处理系统等。
生活垃圾经称重进入料坑,然后进入预处理单元进行分选:分出的无机杂质如石块、玻璃等进行填埋;分出的金属进行外运销售;分出的有机质和可燃物进行破碎后进旋转床热解,热解产生的油气炭产品根据具体情况灵活采用不同的工艺进行利用。该技术的优点在于:

1、采用绝氧热解原理,不用进行焚烧。同时,由于热解炉内为高温绝氧环境,整个处理工艺都避免了二恶英生成的必要反应环境,从原理上阻止了二恶英的产生,不需要建设高烟囱,排放物少。
2、在热解过程中物料相对料床静止,辐射管内流体与反应炉膛完全隔离,避免了传统焚烧产生危险废弃物飞灰的问题。在处理重金属过程中,物料中重金属一直处于还原性环境,不向环境大气中排放,全部集中到固体残渣中有效固化处置。
3、该技术的预处理采用全封闭厂房,负压操作,在所有可能的臭气散发点设置有臭气收集,经生物除臭系统有效处理,避免了恶臭的扩散。
生活垃圾热解技术,不仅成本低廉,还可以在垃圾处理过程中“变废为宝”、“点石成金”。该工艺能够同时处理生活垃圾、有机污泥、病死牲畜等有机固废,实现区域有机固废综合处置,生产清洁燃料,可作为分布式能源站在县城、乡镇、农村及工业园广泛推广。

