
项目简介
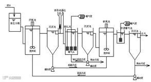
该技术主要应用于环境工程污水处理领域。首次将双污泥反硝化除磷工艺和诱导结晶技术结合起来,解决了限制传统污水处理生物脱氮除磷工艺中碳源不足和泥龄矛盾等问题,工艺出水水质可直接达到《城镇污水处理厂污染物排放标准》一级A标准;通过结晶法可高效高品质回收磷资源,实现磷的可持续循环利用。
本项技术目前已进行了实验室试验和无锡新城污水处理厂小型中试研究,规模分别为15L/h、2m3/d,取得了良好的实验效果,但仍需进一步进行规模为50~100m3/d的工程化大型试验,为该工艺的推广和应用做技术支撑。
该技术实现了污染物资源化的新型水处理技术理念,无论是在提标改造或新建污水处理厂工程中都具有广阔市场需求的应用前景。


项目成熟度
试生产阶段
合作方式
合作开发
项目合作热线:
400-615-8109
了解项目详情:
http://www.xianjichina.com/achieve/details_578.html
更多合作项目:
http://www.xianjichina.com/achieve.htm


