点击上方蓝字·关注我们
01
技术背景
氢氰酸在自然界存在于苦杏仁,樱桃、李、杏以及木薯等植物中。
目前氢氰酸在化纤、电镀、合成橡胶、有机玻璃、制药、肥料、冶金、灭鼠及杀虫等领域有广泛应用,是化工生产的重要原料。
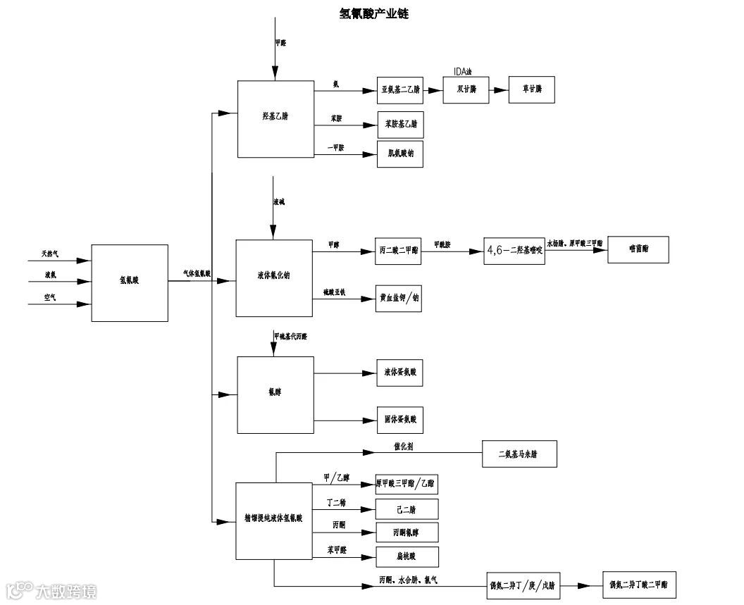
氢氰酸产业链详见下图:

对氢氰酸的合成,国外以安氏法占绝对优势,美国、日本完全采用安氏法合成氢氰酸。氢氰酸合成原理如下:

反应温度:1100℃~1150℃,反应压力:0.06MPa。
相关数据显示,安氏法合成氢氰酸的收率在75-80%。
02
技术简介
本项目是采用安氏法,以甲烷、氨和空气为原料,铂网为催化剂合成高纯氢氰酸的技术工艺包。
工艺流程主要分为氰化氢合成和精制提纯两个过程。
氢氰酸合成包括天然气净化、氨气净化、反应合成和除氨脱氰;精制提纯包括洗涤、吸收和精馏。工艺流程详细说明如下:
1 氰化氢合成
1.1 原料气净化
(1)天然气经过脱硫塔脱硫后,进入活性碳罐吸附干燥,再经粗过滤器过滤杂质,其流量分别在计算机控制下,经过温度、压力补偿,保持精确配比后进入混合预热器。
(2)液氨经过蒸发汽化、加热恒温、活性炭脱水干燥、除油过滤杂质,其流量分别在计算机控制下,经过温度、压力补偿,保持精确配比后进入混合预热器。
(3)空气经过空压机压缩后,送入稳压罐调压稳定后送至空气粗过滤器,滤出铁锈、粉尘等杂质,其流量分别在计算机控制下,经过温度、压力补偿,保持精确配比后进入混合预热器。
1.2 氢氰酸合成
经过干燥净化后的天然气、氨气和空气按一定比例在混合预热器中进行混合预热。混合完成后的三种原料气进入过滤器,再次进行除尘过滤,然后进入氢氰酸反应器。在计算机控制下,在铂网催化剂的催化下,连续进行放热反应,合成氢氰酸气体。
氢氰酸合成气体,进入除氨系统,用配置好的硫酸冷却液喷淋吸收残留的氨气。经过除氨吸收后得到硫酸铵液体,用泵转移至脱氰塔,进行脱氰处理后送至硫铵车间得到副产品。经过硫酸吸收除氨后的合成气去氰化氢精制提纯工序。
2 精制提纯
2.1洗涤吸收
合成反应生成的合成气经除氨工序后进入精制提纯。合成气从底部进入洗涤塔,洗除合成气中残余氨,当塔釜液位达规定值后洗水转至前端除氨工序。从洗涤塔顶部出来的气体经冷却器降温后进入吸收塔。吸收液来自精馏塔釜残液,与吸收液一、二级冷却器冷热交换后由泵打入吸收塔顶部喷淋吸收氰化氢气体。吸收塔出来的氰化氢溶液经一、二级冷却器冷热交换后去精馏塔提纯。
2.2 精馏
精馏工序由精馏塔、再沸器、冷却器和真空系统组成。整个精馏过程在真空条件下进行,将0.4MPa蒸汽通入精馏再沸器,由蒸汽量控制精馏塔釜的温度,使其产生上升蒸汽;精馏塔顶部冷却器,用冷冻水的量来控制温度,确保精馏过程的正常运行。经过精馏提纯后的HCN气体在冷却器中冷凝成液态高纯度99.5%氢氰酸。
03
技术优势
1)技术成熟,自动化程度高,生产稳定,可实现装置大型化和连续化;
2)反应为放热反应,可副产蒸汽,电力消耗低,经济技术指标合理;
3)原料便宜,来源丰富,三废易处理。
04
技术成熟度
已工业化,可提供单套3000-40000吨/年装置工艺技术。
05
合作方式
技术转让


