直流无刷水泵作为电机(马达)的一个典型细分产品,近年来在市场上得到了广泛的应用和快速发展。凭借节能、高效,低噪音,寿命长、无需保养,控制精准,密封性好、可长期潜水工作等优势,加速在众多应用领域的迭代升级。
▎目前,市场需求呈现如下特点:
1. 更多领域加速迭代:
家电、汽车、医疗、城市给排水、工业冷却、农业灌溉等
2. 绿色节能需求:
直流无刷水泵因其高效节能、静音、长寿命等特点,成为理想选择,尤其在家电领域,如智能马桶、净饮机等
3. 智能化趋势:
直流无刷水泵易于与智能控制系统集成,实现远程控制,满足市场对智能化的需求。
直流无刷水泵相较于有刷电机、交流电机有迭代优势,但控制方式上门槛也相对较高,方波、弦波、FOC控制等控制方式在不同的应用上有各自的优势.
市场上的方案纷繁复杂、难以选择;控制板的小体积要求、电机运行的各种保护、功能定制、产品一致性、EMC、完整方案等要求都是客户在选型时急需全面了解的关键信息。
根据以上需求,我们推出一套针对该应用的完整方案。
一、方案介紹
本文介绍一款通用的24V 100W英飞凌Total Solution方案,具体参数如下:
■ 工作电压:24V±2V
■ 最大工作电流:5A,
■ 额定转速:2000rpm
■ 过载电流保护点:大于6A
■ 支持过压保护、过流保护、短路保护等
■ 支持过载自动重启
■ 支持小体积内嵌式应用电机匹配性高
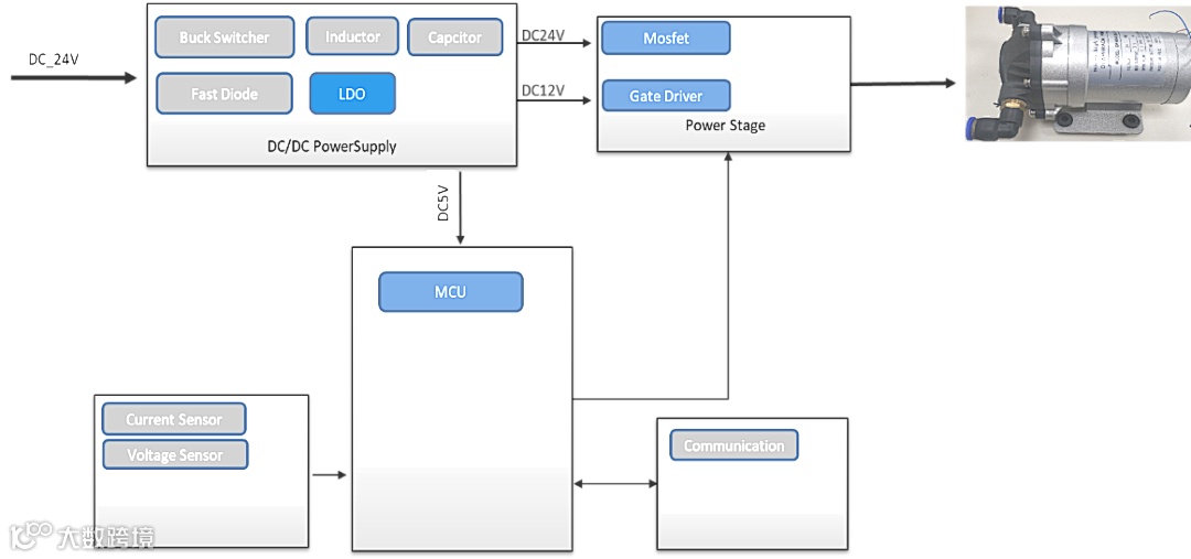
二、方案架构
该方案主要由三部分组成:
1. DC/DC Power Supply
主要功能是直流电源变换,经过Buck变换出24V,12V和5V,为马达主回路,Gate Driver和MCU系统供电;
2. Power Stage
主要Gate Driver和MOSFET,功能是Motor Control的驱动和功率执行机构;
3. MCU
主要功能是Motor Control方波/FOC算法实现、保护算法实现,通信协议处理等。
图四:方案框图
三、基本测试
EMC-RE:
◀ 左右滑动查看图 ▶
极限功率条件下(24V/5A)温度测试:
四、核心器件
1. 本方案是基于英飞凌CY8C4146LQI-S423平台打造的的完全成熟方波/FOC方案,兼容性好,并可基于应用灵活定制化,可靠延展拓扑应用;
2. Power Stage 中的MOSFET ,英飞凌IRLR2703TRPBF是基于24V/3.5应用规格选型,可根据电机规格匹配选型N-MOSFET规格型号;
3.Power Stage 中的Gate driver,英飞凌3-phase Gate Drive 6EDL04N02可满足高性能、高可靠性应用需求,可作为本方案的拓扑应用选型;
五、应用建议
Water Pump应用来自增你强团队的建议:
本方案算法成熟,Total solution支持,可直接量产;
本方案也适合12V/24V/36V等直流无刷电机的相关应用拓扑;
增你强技术团队将提供方案无缝对接。
增你强是大中华区领先业界的半导体零组件通路商,我们的使命是成为「技术领先的加值通路商」,持续不断地专注于“以客为尊”的服务理念,用最短的时间协助客户将新产品上市,并提供技术加值服务的整体解决方案。

