点击题目下方蓝字关注 环保人

长按图片·识别二维码关注

风机是广泛应用于国民经济各个行业的一种通用机械,它是对气体压缩和气体输送机械的习惯简称。通常所说的风机包括通风机、鼓风机、压缩机。
按工作原理分类如下:

按气体出口压力(或升压)分类:
通风机:指其在大气压为0.1Mpa气温为20°C时,出口全压值低于0.015Mpa。
鼓风机:指其出口压力为0.115~0.35Mpa。
压缩机:指其出口压力大于0.35Mpa。
风机的八个主要性能参数
风机的型号、规格千差万别,纷繁复杂,但是风机的本质不同与区别在于风机的主要性能参数,只要我们首先搞清楚这些性能参数的不同,对于我们了解风机和现实风机设备的选型具有很大帮助作用。那么,风机有那些主要性能参数呢?这主要包括:流量、压力、气体介质、转速、功率。下面一一分别介绍:
1. 流量
风机的流量是用出气流量换算成其进气状态的结果来表示的,通常以m3/h、m3/min表示。但在进出口压比为1.03以下(比如通风机范畴的风机)时,通常将出气风量看作为进气流量相同。在化学工业等领域中,以m3/h(常温常压)来表示的情况居多,它是将流量换算成标准状态,即摄氏0度、0.1MPa干燥状态。另外有时还以质量m按Kg/s来表示的。
流量亦称为气体量或空气量。将出气流量Q(出)换算成进气流量Q(进),可按下来公式计算:
Q(进)=Q(出)×出气气体密度(kg/m3)/进气气体的密度(kg/m3)
将标准状态的流量Q(标准,m3/h,常温常压)换算成进气流量Q(进,m3/min),可按下列公式计算:
Q(进)=Q(标准)×P(进气气体绝对压力,Pa)/(P(进气气体绝对压力,Pa)-S(相对湿度)×P(水蒸气饱和压力,Pa))×T(进气气体的热力学温度K)/273
2. 压力
为进行正常通风,需要有克服管道阻力的压力,风机则必须产生出这种压力。风机的压力分为静压、动压、全压三种形式。其中,克服前述送风阻力的压力为静压;把气体流动中所需动能转换成压力的形式为动压,实际中,为实现送风目的,就需有静压和动压。
静压:为气体对平行于气流的物体表面作用的压力,它是通过垂直于其表面的孔测量出来的。
动压=气体密度(kg/m3)×气体速度的平方(m/s)/2;
全压=静压+动压
风机的全压:是指风机所给定的全压增加量,即风机的出口和进口之间的全压之差。
3. 功率
风机的原动力(通常是电机或柴油机等)传递给风机轴上的功率为风机的轴功率N。气体流经风机时获得的功率称为有效功率N1。两者之差表现为机械损失、容积损失和水力损失。
风机的有效功率N1可以通过下式求得:
N1(千瓦)=Q流量(m3/h)×全压P(公斤/m2)/(3600×102)
如果已知风机内效率,则风机的轴功率为
N(千瓦)=Q流量(m3/h)×全压P(公斤/m2)/(3600×102×内效率)
在选用电机时,还要考虑传动效率和电机储备容量。可根据下式求得所需功率Ns:
Ns(千瓦)=Q流量(m3/h)×全压P(公斤/m2)×K(电机储备容量)/(3600×102×内效率×传动效率)
其中:传动效率,随传动方式而以,一般A式直联传动可取1,D式联轴器传动可取0.98,C式皮带轮传动可取0.95;
K-电机储备系数,可取1.1~1.3
4. 气体介质及密度
通常我们说的气体介质密度是指在标准状态下,即温度为摄氏0度,大气压力为760mm汞柱下的。在非标准状态时,可用下列公式计算气体密度:
气体密度(非标)=气体密度(标准)×273/(273+t(摄氏度))×P(mm汞高)/760(mm汞高)
5. 风机的主轴转速n与风机的流量Q、压力P、轴功率N的关系
在其它条件相同的状态下,风机的流量Q与风机的主轴转速n成正比;风机压力P与风机的主轴转速n的平方成正比;风机的轴功率N与风机的主轴转速n的立方成正比。
6. 气体密度与风机的全压P、流量Q、轴功率N的关系
其它条件相同的情况下,气体密度变化,风机的流量不变;气体密度与风机全压P和风机的轴功率N均成正比;
7. 大气压力与风机的全压P、流量Q和轴功率N的关系
其它条件相同的情况下,大气压力变化对风机流量Q没有影响,但是与风机的全压P和轴功率N成正比;
8. 气体温度与风机的全压P、流量Q和轴功率N的关系
气体条件相同的情况下,气体温度变化不影响风机的流量,全压P和轴功率N可按下式计算:
P1/P2=(273+t1)/(273+t2);
N1/N1=(273+t1)/(273+t2)
主要包括流量(可分为排气与送风量)、压力、气体介质、转速、功率。
项目 |
单位 |
备注 |
|
流量 |
风量 |
m³/min、m³/h、kg/s |
最大、最小风量喷振点 |
标准风量 |
m³/min(NTP)、m³/h(NTP) |
||
压力 |
进气及出气静压、风机静压、全压、升压 |
Pa、Mpa |
|
气体介质 |
温度 |
°C |
最高、最低温度 |
湿度 |
%、kg/h |
||
密度 |
Kg/m³(NTP) |
||
灰尘量及灰尘的种类 |
g/m³、g/m³(NTP)、g/min |
附着性、磨损性、腐蚀性 |
|
气体的种类 |
腐蚀性、有毒性、易爆性 |
||
转速 |
r/min |
滑动、定速、变速 |
|
功率 |
输出功率 |
Kw |
|
选用风机时,首先要根据性能参数、用途、工艺要求、使用场合等,选择风机的种类、机型以及结构材质等,力求使风机的额定流量和额定压力接近工艺要求。
原则1:
根据通风机输送气体的物理、化学性质不同,选择不同用途的通风机。如输送有爆炸性和易燃气体的应选防爆通风机;输送有腐蚀性气体的应选择防腐通风机。
原则2:
选择离心式通风机时,当其配用的电机功率小于或等于75kw时,可不装设仅为启动用的阀门。当排送高温烟气或空气而选择离心锅炉引风机时,应设启动用的阀门,以防冷态运转时造成过载。
原则3:
对有消声要求的通风系统,应首先选择效率高、叶轮圆周转速低的通风机,且使其在最高效率点工作;还应根据通风系统产生的噪声和振动的传播方式,采用相应的消声和减振措施。
原则4:
在选择通风机时,应尽量避免采用通风机并联或串联工作。当不可避免时,应选择同型号、同性能的通风机联合工作。当采用串联时,第一级通风机到第二级通风机之间应有一定的管路连接。
原则5:
所选用的风机应考虑现场安装及安全运行等问题。

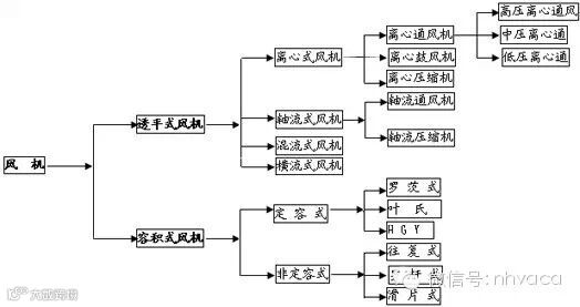
风机是一种用于压缩和输送气体的机械,从能量观点来看,它是把原动机的机械能量转变为气体能量的一种机械。
风机分类及用途
按作用原理分类
透平式风机--通过旋转叶片压缩输送气体的风机。
容积式风机—用改变气体容积的方法压缩及输送气体机械。
透平式风机 离心式风机 轴流式风机 混流式风机 横流式风机 容积式风机 定容式 非定容式
以不同形式进行分类
按气流运动方向分类
离心式风机—气流轴向驶入风机叶轮后,在离心力作用下被压缩,主要沿径向流动。
轴流式风机—气流轴向驶入旋转叶片通道,由于叶片与气体相互作用,气体被压缩后近似在园柱型表面上沿轴线方向流动。
混流式风机—气体与主轴成某一角度的方向进入旋转叶道,近似沿锥面流动。横流式风机—气体横贯旋转叶道,而受到叶片作用升高压力。
轴流风机和离心风机的主要区别在于:
1、离心风机改变了风管内介质的流向,而轴流风机不改变风管内介质的流向;
2、离心风机的安装比较复杂;暖通南社微信公众平台:nhvaca。
3、离心风机的电机与风机一般是通过轴连接的,而轴流风机的电机一般在风机内;
4、离心风机常安装在空调机组进、出口处,锅炉鼓、引风机,等等。轴流风机常安装在风管当中、或风管出口前端。
按生产压力的高低分类(以绝对压力计算);
通风机—排气压力低于112700Pa;
鼓风机—排气压力在112700Pa~343000Pa之间;
压缩机—排气压力高于343000Pa以上;
通风机高低压相应分类如下(在标准状态下);
通风机—排气压力低于112700Pa;鼓风机—排气压力在112700Pa~343000Pa之间;
压缩机—排气压力高于343000Pa以上;
通风机高低压相应分类如下(在标准状态下)
低压离心通风机:全压P≤1000Pa中压离心通风机:全压P=1000~5000Pa;
高压离心通风机:全压P=5000~30000Pa低压轴流通风机:全压P≤500Pa;
高压轴流通风机:全压P=500~5000Pa;
风机的表示方法
一般通风机全称表示方法
型式和品种组成表示方法
常用风机用途代号
代号 代号
代号
代号
代号
汉 字
简 写
汉 字
简 写
汉 字
简 写
汉 字
简 写
汉 字
简 写
通用
防爆
排尘
烧结
化气T
B
C
SJ
HQ防腐
高温
煤粉
动力
油气F
W
M
DL
YQ矿井
冷却
热风
高炉
天然气K
L
R
GL
TQ锅引
锅炉
粉末
转炉
冷冻Y
G
FM
ZL
LD纺织
隧道
凉风
煤气
空调FZ
SD
LF
MQ
KT
风机的性能参数及指标
常用的风机参数概念
风量:风机每分钟输送的空气立方数,SI:m³/h。
全压:气体所具有的全部能量,等于动压+静压,SI:Pa。
动压:将气体从零速度加速至某一速度所需要的压力,SI:Pa 。
静压:流体某点的绝对压力与大气压力的差值,SI:Pa 。
风机转速:风机叶轮每分钟转过的转数,SI:RPM;
轴功率:电动机除去外部损耗因素,传递到风机轴上的实际功率,通常认为是风机实际所需功率,SI:KW 。
噪音:风机在正常运转过程中气动噪音和机械噪音叠加所形成的噪音;大多数厂家公布A记权噪音(dBA),1.5m处。 SI:dBA
全压效率:风量X全压/轴功率/1000/3600*100%
电源:380/50/3,220/50/1,220/50/3,690/50/3等等
出口风速:风机出口截面积的风速,控制出口风速可间接控制噪音。 SI:m/s。
传动方式及机械效率
传动方式
机械效率
电动机直联传动 (A型)
1.00
联轴器联接转动(D、F型)
0.98
皮带传动(B、C、E型)
0.95
A型直联传动 D型联轴器联接转动 B型皮带传动 E型皮带传动 C型皮带传动 F型联轴器联接转动
电动机容量贮备系数:
轴功率(KW)
电动机容量贮备系数(K)
<0.5
1.5
>0.5~1
1.4
>1~2
1.3
>2~5
1.2
>5
1.15
一般风机
1.15
高压风机(>7500Pa直接启动的)
1.2
引风机
1.3
凡采用软启动(偶合器、水电组、变频器等)
1.1
一般通、引风机:全压P=….Pa、流量Q=…m3/h、海拔高度(当地大气压)、传动方式、输送介质(空气可不写)、叶轮旋向、进出口角度(从电机端正视)、工作温度T=…℃(常温可不写)、电动机型号…….等。
高温风机及其它特殊风机:全压P=…Pa、流量Q=…m3/h、进口气体密度Kg/m3、传动方式、输送介质(空气可不写)、叶轮旋向、进出口角度(从电机端正视)、工作温度T=.....℃、瞬时最高温度T=…℃、进口气体密度Kg/m3、当地大气压(或当地海拨高度)、含尘浓度、风机调节门、电动机型号、进出口膨胀节、整体底座、液力偶合器(或变频器、液体电阻启动器)、稀油站、慢转装置、执行器、启动柜、控制柜…等。
风机高转速注意事项(B、D、C传动的)。
风机参数的问题
1、风量和风压的关系
同一台风机在固定的转速下可以输出无数个风量和风压参数(参数有最大值,视风机而定),而这些参数以风压为纵坐标,以风量为横坐标的话,他们的延伸交汇点是一条曲线,多数情况下曲线表现出来的情况是风量越大,风压越小。
2、风机型号
上面两个是厂家的型号,由每个厂家按照风机种类及大小自己编制,不是每个厂家的都一样。建议搜索一下,我看前一个是柜式离心风机,后一个是轴流风机。但是选型还需要别的参数。暖通南社微信公众平台:nhvaca。
3、转速
转速是指风机或电机转速,选型过程里这是非重点参考指标。
4、4级和6级的问题
是电机的转速,对应如:2级--2900RPM,4级--1450RPM,6级---960RPM,8级---720RPM,接近的也可以归为对应级数。
5、额定电流
风机的额定电流只要小于电动机的标称额定电流就可以。要计算的话,很难准确,而且先决条件好多,以后慢慢了解。
风机常需用的计算公式
1、轴功率:
注:0.8是风机效率,是一个变数,0.98是一个机械效率也是一个变数(一般为0.95-1)。2、风机全压:(未在标准情况下修正)
式中:P1=工况全压(Pa)、P2=设计标准压力(或表中全压Pa)、B=当地大气压(mmHg)、T2=工况介质温度℃、T1= 表中或未修正的设计温度℃、760mmHg=在海拔0m,空气在20℃情况下的大气压。2.1 海拨高度换算当地大气压:
(760mmHg)-(海拨高度÷12.75)=当地大气压(mmHg)
注:海拔高度在300m以下的可不修正。
1mmH2O=9.8073Pa、1mmHg=13.5951 mmH2O、760mmHg=10332.3117mmH2O
2.2 风机流量0~1000m海拨高度时可不修正;1000~1500M海拨高度时加2%的流量;
1500~2500M海拨高度时加3%的流量;2500M以上海拨高度时加5%的流量。比转速:ns
注:ρ气体密度(Kg/m3);公式:P1=P2×1.2/ρ、ρ=1.2×(273+T2)/(273+20)
20℃=1.2、50℃=1.089、80℃=0.996、100℃=0.943、150℃=0.813、200℃=0.743、250℃=0.672、280℃=0.636、300℃=0.614、350℃=0.564。
压力系数:
ψ=压力系数、P=全压(Pa)、ρ=气体密度(Kg/m3)、U=叶轮外缘园周速度(m/s)。
风机最大扭矩:
550×电机功率÷转速=….Nm(一般是大型电机,或用户需要的)
风机的动载荷系数:
2900转是0.5、1450转是0.25、960转是0.175、580转是0.0875;
调节门的扭矩:
Tmix=(2~2.5)×10-6×Q3/2×P=….N.m如何看懂风机曲线
如何进行风机选型
一般选型方法
1. 选型时,先找到静压;
2. 按照静压所在列向下查找,找到所需风量;
3. 读出轴功率、噪音,转速等参数;
4. 查看性能曲线,功率曲线,外形尺寸等是否满足需求;
5. 按照轴功率X1.1,向上匹配合适的电机;
6. 选型完成.。
这么多种类,应该如何选取?
1.风机按照叶轮形式分类,可分为离心风机,轴流风机、混流风机、贯流风机等等;
2.风机按照安装位置或按照安装形式可分为:屋顶风机、边墙风机、管道风机、风机箱等等;
3.风机按照用途可分为:排风机、送风机、过滤风机、除尘风机、排烟风机等等;
这些分类还可组合,如屋顶离心排风机,边墙轴流排风机、排烟混流风机等。
这么多型号,应该如何选取?
最主要原则:合理组织气流,完成所需功能。
1:尽量利用自然形成的气流
举例1:某热处理车间,面积4000㎡,厂房高约6m,无空调,夏季车间内最高平均温度可达50℃,为降低车间内温度,使工作人员感觉舒适,采用机械送排风方式引入外界冷风。第一次,采用10台边墙排风机,百叶送风形式,但百叶安装位置较高(4m左右)。使用后,车间地表温度降低5℃,5.5米行车处,温度降低10℃,工作人员对其效果不太满意。后改造,原风机位置及台数均不变,加大送风百叶面积,将百叶高度降低至距地面0.5m处。改造后,车间内送排风总量基本不变,但车间内地表温度降低9℃,工作人员认为效果有明显改善。
原因分析:热处理设备为该车间主要热源,空气加热后向上方屋顶聚集,经过对流循环后,整个车间内温度升高。第一次方案中,采用机械送排风没有错,但是不应将百叶安装过高,这样进入室内的冷空气迅速被热空气混合加热,达不到给人员降温的作用。第二次方案中,降低了百叶的高度,使得冷空气先流过工作人员所在的地表,然后再混合热空气,降低最多的车间内地表温度。达到了设计目的。
2:尽量利用自然气流
举例2:某车间座北朝南,由于地形原因,常年刮东南风,导致车间内气流多以由南向北为主。由于车间内有比较重的醋酸味,所以业主想增加机械排风,而后在南墙上安装一排排风机。使用后,效果非常不理想。后经改造,将南墙上的排风机安装在北墙上,并在南墙原风机位置加装电动百叶。改造后效果非常明显。
原因分析:
原方案机械排风和自然风方向相反,所以排风效果很不理想。改造后,机械排风与自然风形成合力,大幅度提高了排气效果,另外增加的百叶,也加强了自然通风的效果。所以效果会比较明显。
类似的场合:
1. 需要排热或排热蒸汽,应尽量优先设置屋顶排风机;
2. 需要取暖、降温或送新风时,应尽量让暖气流或冷气流流经工作人员所在位置,所以多选用管道风机或边墙风机;
3. 消防排烟,应优先采取屋顶风机或吊装的风管,故多选用管道风机;
4. 尽量利用自然风气流(应合理设置风机位置和形式);
3:控制气流分层/分区域
气流分层不仅可以使用在净化室,也可以使用在其他许多场合。气流分层仅需要考虑和控制某一空间内或某一高度范围内的气流。暖通南社微信公众平台:nhvaca。
例如:某水泥分装车间,如果整体换气则需要20次/小时的换气,如果采用气流分层技术,则只需要5次/小时的折合换气量。因此能大量节约设备成本和运行成本。
类似场合:手术室、细菌培养室、面粉厂灌装车间、食堂。焊接车间等。
4:局部送排风
有些情况下,车间内整体清洁,但有个别几处严重污染源(或严重发热),这是就需要用到局部排风。
有些情况下,仅需要照顾到固定岗位的工作人员的气流,则应采取局部送新风。
例如:某开放空间,外界气温非常低(-30℃),但工作人员需要取暖。如果用整体采暖,只能是浪费能源。这种情况下,应首先考虑热辐射采暖,或者采用局部暖风机既可。
风机选型应提供哪些参数?
1. 风机形式、种类及用途
2. 安装方式
3. 气体成分(包括特殊的温度、湿度、腐蚀性及杂质)
4. 出风方向
5. 室内安装还是室外安装
6. 限定的其他条件(如噪音小于60dBA等)
7. 配件及特殊要求
风机选型时,风机的噪音越低越好?如何控制噪声?
噪音总是伴随着风机的运转,不可消除。最新研究表明,只要风速超过0.75m/s,就会产生噪音。当然,风速越低,产生的噪音就越小。
噪音是有害的污染。在设计中,总是想尽可能的降低风机设备的噪音。随着风机技术的发展,所能做到的噪音污染也在越来越小。
但是不是风机选型时,噪音越小越好?
噪音小当然好,但必须兼顾其经济性。要求的噪音越低,整台设备的成本就越高。大约每降低10个分贝,风机成本上涨1倍(经验值,非线性)。大多数风机噪音最小不可能低于35dBA。
所以选择风机时,噪音 “ 够用就好 ”,不必要一定追求低噪音。
例如:风机设备所在区域为无人区,那只要考虑噪音不超过“红线”即可。
风机设备所在区域存在更高噪音的设备时,可将风机设备的噪音设定为“最高设备的噪音-6dBA”,合成后噪音最多高出1分贝,而成本最为经济。如果“最高设备噪音-10dBA”,合成后噪音仍为最高设备的噪音,而低的噪音已被“湮没”。
风机所在设备如果有隔音或吸音效果,只要考虑噪音透射产生的影响即可。暖通南社微信公众平台:nhvaca。
如何控制噪音?
有时候风机本身的噪音难以降低,为消除其有害影响,我们需要控制噪音。那么如何控制?
1.远离衰减法:将风机放置在距离目标较远的位置,通过声音的自然衰减,减小影响。下表为声音衰减表。
噪音衰减表
距离 米
衰减值 dBA
1
8.0
1.5
11.5
2
14.0
2.5
16.0
3
17.5
4
20.0
5
22.0
6
23.5
7
25.0
8
26.0
9
27.0
10
28.0
15
31.5
20
34.0
25
36.0
30
37.5
2. 隔音法
将风机设备与目标区域隔离,通过隔离屏障的反射与吸收作用来达到降低噪音的效果。
举例:
设备间/设备层、隔音箱、隔音玻璃罩
隔音效果
名称
衰减值 dBA
24CM砖墙
31
37CM砖墙
35
25mm发泡隔音罩
15
3mm普通玻璃
18
5mm隔音玻璃
24
专用隔音门
35
专用隔音板
30
6
23.5
3. 物理消音法
利用消音材料消除噪音。利用疏松多孔,表面凹凸的材料,使声音钻入孔内不断反射衰减,波峰波谷叠加衰减,从而起到减小噪音的效果。
举例:
消音器、消音箱、消音罩、吸音棉。
风管对风机性能有什么影响?
不正确的风管设计会大大增加管道阻力,产生风机风量减小、噪音过大、风机设备过载、缩短风机使用寿命、风机喘振、效率降低等危害。
正确的风管设计
“空气调和、卫生工学”标准
每平方米地面面积的换气量(米³/时•米²)
住宅室
8
家用浴室
20
办公室
10
公共厕所
30
工作人员执勤室
12
家用厕所
20
陈列室
12
洗漱间
10
化妆室
12
放映室
20
小卖店
15
尘埃臭气室
30
工作室
15
有毒、可燃性气体室
35
娱乐休息室
15
照相暗室
20
吸烟室
20
营业厨房
60
小会议室
25
机械电器室
10
营业食堂
25
非营业食堂
20
热水房
15
非营业厨房
35
更衣室
10
厨房菜案
15
公用浴室
30
风机的使用维护注意事项
风机刚开始工作时轴承部位的振动很小,但是随着运转时间的加长,风机内粉尘会不均匀的附着在叶轮上,逐渐破坏风机的动平衡,使轴承振动逐渐加大,一旦振动达到风机允许的最大值11mm/s时(用振幅值表示的最大允许值如下),风机必须停机修理(清除粉尘堆积,重做动平衡)。因为这时已是非常危险的,用户千万不可强行使用。在风机振动接近危险值时,有测振仪表的会报警。
风机轴承振动的最大允许值为:
(1)用轴承震动速度有效显示时为:11mm/s。
(2)用轴承振幅显示时为以下值:
a. 电机同步转速为3000转/分时:最大允许值为:0.1mm(双振幅)
b. 电机同步转速为1500转/分时:最大允许值为:0.2mm(双振幅)
c. 电机同步转速为1000转/分时:最大允许值为:0.31mm(双振幅)
d. 电机同步转速为750转/分时: 最大允许值为:0.4mm(双振幅)
e. 电机同步转速为600转/分时: 最大允许值为:0.5mm(双振幅)
f. 电机同步转速为500转/分时: 最大允许值为:0.6mm(双振幅)
风机的轴承温度正常时为≤70℃,如果一旦升高到70℃,有电控的应(会)报警。此时应查找原因,首先检查冷却水是否正常?轴承油位是否正常?如果一时找不到原因,轴承温度迅速上升到90℃,有电控的应(会)再次发出报警、停车信号。
风机开车、停车或运转过程中,如发现不正常现象应立即进行检查,检查发现的小故障应及时查明原因设法消除。如发现大故障(如风机剧烈振动、撞击、轴承温度升剧烈上升等)应立即停车进行检查。
风机首次运行一个月后,应重新更新更换润滑油(或脂)以后除每次拆修后应更换外,正常情况下1~2月更换一次润滑油(或脂),也可根据实际情况更换润滑油(或脂)。
正确的维护、保养,是风机安全可靠运行,提高风机使用寿命的重要保证。因此,在使用风机时,必须引起充分的重视。
叶轮的维修、保养
在叶轮运转初期及所有定期检查的时候,只要一有机会,都必须检查叶轮是否出现裂纹、磨损、积尘等缺陷。
只要有可能,都必须使叶轮保持清洁状态,并定期用钢丝刷刷去上面的积尘和锈皮等,因为随着运行时间的加长,这些灰尘由于不可能均匀地附着在叶轮上,而造成叶轮平衡破坏,以至引起转子振动。暖通南社微信公众平台:nhvaca。
叶轮只要进行了修理,就需要对其再作动平衡。如有条件,可以使用便携试动平衡仪在现场进行平衡。在作动平衡之前,必须检查所有紧定螺栓是否上紧。因为叶轮已经在不平衡状态下运行了一段时间,这些螺栓可能已经松动。
机壳与进气室的维修保养
除定期检查机壳与进气室内部是否有严重的磨损,清除严重的粉尘堆积之外,这些部位可不进行其他特殊的维修。
定期检查所有的紧固螺栓是否紧固,对有压紧螺栓部的风机,将底脚上的蝶形弹簧压紧到图纸所规定的安装高度。
轴承部的维修保养
经常检查轴承润滑油供油情况,如果箱体出现漏油,可以把端盖的螺栓拧紧一点,这样还不行的话,可能只好换用新的密封填料了。
轴承的润滑油正常使用时,半年内至少应更换一次,首次使用时,大约在运行200小时后进行,第二次换油时间在1~2个月进行,以后应每周检查润滑油一次,如润滑油没有变质,则换油工作可延长至2~4个月一次,更换时必须使用规定牌号的润滑油(总图上有规定),并将油箱内的旧油彻底放干净且清洗干净后才能灌入新油。
如果要对风机轴承作更换,应注意以下事项:
在将新轴承装入前,必须使轴承与轴承箱都十分清洁。将轴承置于温度约为70~80℃的油中加热后再装入轴上,不得强行装配,以避免伤轴。
其余各配套设备的维修保养
各配套设备包括电机、电动执行器、仪器、仪表等的维修保养详见各自的使用说明书。这些使用说明书都由各配套制造厂家提供,本制造厂将这些说明书随机装箱提供给用户。
风机停止使用时的维修保养
风机停止使用时,当环境温度低于5℃时,应将设备及管路的余水放掉,以避免冻坏设备及管路。
风机长期停车存放不用时的保养工作
(1)将轴承及其它主要的零部件的表面涂上防锈油以免锈蚀。
(2)风机转子每隔半月左右,应人工手动搬动转子旋转半圈(既180°),搬动前应在轴端作好标记,使原来最上方的点,搬动转子后位于最下方。
注:风机轴承型号详见总图。
一、风机震动剧烈:
1、风机轴与电极轴不同心。
2、基础或整体支架的刚度不够。
3、叶轮螺栓或铆钉松动及叶轮变形。
4、叶轮轴盘孔与轴配合松动。
5、机壳、轴承座与支架,轴承座与轴承盖等联接螺栓松动。
6、叶片有积灰、污垢、叶片磨损、叶轮变形轴弯曲使转子产生不平衡。
7、风机进、出口管道安装不良,产生共振。
二、轴承温升过高:
1、轴承箱振动剧烈
2、润滑脂或油质量不良、变质和含有灰尘、沙粒、污垢等杂质或充填量不当。
3、轴与滚动轴承安装歪斜,前后两轴承不同心。
4、滚动轴承外圈转动。(和轴承箱摩擦)。
5、滚动轴承内圈相对主轴转动(即跑内圈和主轴摩擦)
6、滚动轴承损坏或轴弯曲。
7、冷却水过少或中断(对于要求水冷却轴承的风机)。
8、机壳或进风口与叶轮摩擦。
三、电动机电流过大或温升过高:
1、启动时,调节门或出气管道内闸门未关严。
2、电动机输入电压低或电源单相断电。
3、风机输送介质的温度过低(即气体密度过大),造成电机超负荷
4 、系统性能与风机性能不匹配。系统阻力小,而留的富裕量大,造成风机运行在低压力大流量区域。
来源:过滤之家 杰一环保等,本平台对转载、分享、陈述、观点保持中立,目的仅在于传递更多信息,如有版权方面不当之处,欢迎回及时消息告知我们,本号将尽快处理。谢谢!(联系QQ:1508520)
环保人公众号:eppeople 您的鼓励、点赞、转发,我们的动力
环保之家论坛感谢您的关注!环保之家,环保人的家!做出彩环保人!
百度“环保之家论坛”(http://www.ep-home.com/),页面左上角有邀请码,注册后即可下载!手机注册论坛的二维码:


























