
友情代发
招环保人才
招聘人数:2人
年薪:基本工资+30%提成,15万保底,上不封顶
地址:杭州
招聘要求:能吃苦爱学习,随和谦恭,本科及以上学历,环保类相关专业,男女不限!
联系方式:有意者请发邮件至2931654154@qq.com
来源:阳光 化工707


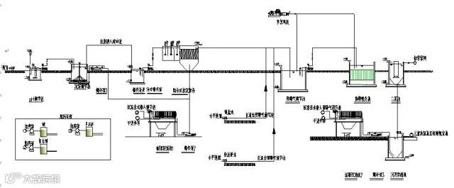
一、电镀废水
(请点击图片放大查看)

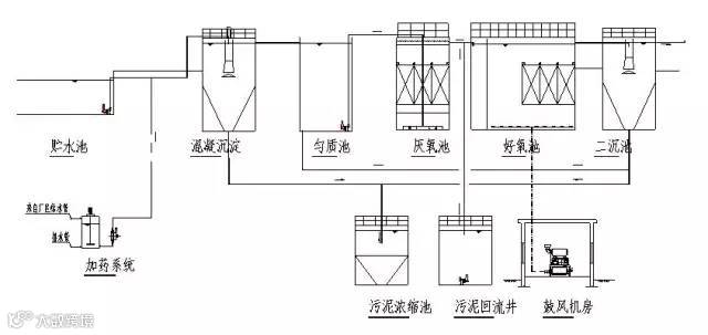
二、淀粉废水
(请点击图片放大查看)

三、果汁废水
(请点击图片放大查看)

四、含铅废水
(请点击图片放大查看)

五、合成革废水
(请点击图片放大查看)

六、化工废水
(请点击图片放大查看)

七、化纤废水处理方案
(请点击图片放大查看)

八、焦化废水
(请点击图片放大查看)

九、酒精废水
(请点击图片放大查看)

十、垃圾渗透液废水
(请点击图片放大查看)

十一、磷化废水
(请点击图片放大查看)

十二、农药废水
(请点击图片放大查看)

十三、啤酒废水
(请点击图片放大查看)

十四、生活污水
(请点击图片放大查看)

十五、屠宰废水
(请点击图片放大查看)

十六、印染废水
(请点击图片放大查看)

十七、制药废水
(请点击图片放大查看)

