数据中心,作为新基建-数字经济的底座,是推进我国数字经济发展的算力设施和重要保障,是推动我国经济转型的重要抓手,也是构建智慧城市核心竞争力的重要载体。2021年,国内数据中心总耗电量达到2166亿千瓦时,占社会用电量2.6%,相当于同年1.3个上海市的总社会用电量。随着国家各级政府出台政策对数据中心能源消费强度和总量“双控”的严格要求及国家“碳达峰、碳中和”战略的提出,数据中心绿色化转型升级势在必行,高效低耗能成为数据中心行业高质量发展的必然要求。数据中心能耗主要来源于IT设备、制冷系统、供配电系统、其他辅助用电等。其中IT设备能耗比重最大,其次是制冷系统、供配电系统、其他辅助用电等。以某数据中心PUE1.25为例,各系统能耗大致如下:
数据中心节能降耗应从以下两个方面着手,第一是提高IT设备的利用率,节省运行设备数量,降低其能耗和发热量;第二是提高制冷和配电系统效率。数据中心制冷系统16%的能耗比重仅次于IT设备,降低制冷系统能耗能很好的控制PUE,因此制冷系统能耗备受关注。数据中心供配电系统损耗所占能耗约3%,如采用合理优化,也能达到节能降耗的目的。本文对数据中心供配电系统的节能措施方案进行分析探讨。
1、合理采用DR配电系统架构,提升系统效率,降低系统损耗
GB50174-2017《数据中心设计规范》在附录“电气”中规定:A级数据中心应满足容错要求,除采用2N系统,也可采用其他避免单点故障的系统配置。依此标准,A级数据中心电气系统可分为2N、DR、RR架构,通常来讲,设备冗余越多,系统的可靠性越高,但效率越低。2N、DR系统架构可用性基本相同,在设计规划中选用DR系统架构较2N系统架构可以进一步提高变压器及UPS的负载率,进而降低损耗,提升系统效率。
以数据中心3个机房,单个机房IT负荷1000kW为例。变压器采用2N架构,选用6台1250kVA变压器,每台变压器负载率约为42.5%(不考虑UPS充电功率),选用6套2x600kVAUPS,每组UPS负载率42.5%,效率约为95%。变压器采用DR架构,选用3台1600kVA变压器,每台变压器负载率约66.2%(不考虑UPS充电功率),选用3套3x500kVAUPS,每台UPS负载率为68%,效率为96%。
由此可见,选用DR配电架构较2N架构可以减少变压器数量需求,提高UPS的负载率,进而提升UPS效率,降低损耗。采用DR系统架构对电气系统供电负载因子能带来约1%的改善值。
2、IT配电系统采用市电+UPS(HVDC)的架构模式,利用市电直供降低IT配电系统损耗
(1)市电+UPS(HVDC)混合使用;
(2)UPS(HVDC)模块具备智能休眠功能;
(3)采用市电+UPS(HVDC)直供时,市电供电质量应满足IT设备正常运行要求;
(4)采用HVDC时IT设备需采用定制的电源模块;
(5)为减少对柴油发电机组的影响,IT设备电源的功率因数需>0.95,谐波电流需≤5%,避免容性负载冲击造成柴发机组带载困难。
IT配电采用1路市电+1路UPS(HVDC)供电系统的效率与传统双路UPS系统供电对系统整体效率能带来约2%的改善值。
IT配电采用1路市电+1路UPS供电系统的电源效率
IT配电采用1路市电+1路HVDC供电系统的电源效率
IT配电采用2路UPS供电系统的电源效率
数据中心IT设备、UPS、变频设备等会产生大量谐波,为消除配电系统谐波影响,通常情况下在配电室采用集中自动补偿、谐波治理装置,如SVG+APF补偿装置,用以实时控制谐波含量,并将功率因数补偿到0.95以上,从而达到减少电能损耗的目的。
数据中心配电系统主要耗能设备包括变压器及UPS(HVDC),对变压器、UPS(HVDC)设备选型时,建议选用新型节能设备或技术减少设备自身能耗,提供系统整体节能效果。
1、采用低损耗、高能效的变压器
根据《GB20052-2020电力变压器能效限定值及能效等级》规范标准,同等电工钢带变压器2级能效比3级能效空载损耗低15%,负载损耗低10%;同等容量同能效等级非晶合金变压器比电工钢带变压器空载损耗低60%,负载损耗相同。
能效等级1级的变压器空载损耗与负载损耗最低,非晶合金变压器空载损耗优势明显,同等容量同能效等级条件下采用非晶合金变压器对电气系统供电负载因子能带来约0.001的改善值。
非晶合金变压器较传统硅钢片变压器在能效损耗上具有优势,但其体积大,造价高,材料加工困难,同时非晶合金产生的磁致伸缩会导致非晶合金变压器噪声升高。
目前A级数据中心配电系统通常采用2N架构,变压器常时运行负荷低于50%,空载损耗低对节能更加有利。变压器的空载损耗+负载损耗通常不高于1%。
2、利用变压器的过载能力降低变压器的配置容量,减少系统的变压器空载损耗,带来节能效果
数据中心UPS负载率根据《数据中心设计规范》GB50174-2017第8.1.7条:确定不间断电源系统的基本容量时应留有余量。不间断电源系统的基本容量可按下式计算:
E——不间断电源系统的基本容量(kW/kVA)
P——电子信息设备的计算负荷(kW/kVA)
P/E≤1/1.2=83.33%,即负载率不大于83.33%
依照UPS负载率标准,变压器负载率见下表:
由此可见,当UPS容量与变压器容量一致时,变压器常时负载率约为45%左右,当UPS的容量高于变压器20%左右时,变压器负载率为55%左右,变压器满载时的过载率不超过10%,也处于比较合理位置。合理的变压器过载能力能够降低配电系统对变压器容量的需求,对提升系统节能降耗起到正向作用。
3、HVDC设备
高压直流系统(HVDC)主要由交流配电单元、整流模块、蓄电池、直流配电单元、电池管理单元、绝缘监测单元及监控模块组成。
市电正常时,整流模块将380V交流电转换成240V高压直流,高压直流经直流配电单元为IT设备供电,同时也给蓄电池充电。在市电异常时,由蓄电池给IT设备供电。
HVDC设备系统效率在96%上,比传统的UPS设备减少一个DC/AC逆变器及服务器机架内部的AC/DC整流器,配电环节减少了两次交直流间转换的电能损耗,从而提升了供电系统的效率。高压直流模块具备智能休眠功能,可实现热插拔。采用高压直流设备供电,IT设备需采用定制电源模块。
高压直流设备(HVDC)无旁路设置,关键部位元器件损坏会对维修造成一定困难,可通过系统架构配置来实现设备的可在线维护或容错。
4、巴拿马电源
巴拿马电源采用移相变压器取代工频变压器,从10kV到240V整个供电链路优化集成,降压和整流为直流这两个环节合二为一,同时减少了设备的占地面积及低压侧电缆损耗,提升了系统效率。巴拿马电源与传统IDC供电方案相比,功率模块效率达到98.5%,在轻载下20%时,效率可达97.5%以上。巴拿马电源在标准配置下最大可安装96台整流模块,模块具备智能休眠和热插拔功能。
相较传统数据中心电源架构,原低压配电系统中的低压母联、低压电容补偿、谐波治理等功能需要在高压侧来完成。
5、高频节能UPS
数据中心UPS建议选用节能型高频机,输入功率因数≥0.99,谐波含量≤3%。数据中心UPS长时间运行负载率低于50%,需要重点关注UPS低负载运行效率。对于分期建设的项目,采用具备动态休眠功能的模块机,该功能可在系统负载较低的情况下,与动力监控系统相结合,根据当前总负载的大小计算出需工作的整流模块或UPS数量,进而提高系统效率。
利用UPS的ECO工作模式实现节能降耗。当UPS旁路正常且市电质量较好,UPS通过旁路EMC滤波向负载供电,逆变待机;当旁路电压、频率超出一定范围时,UPS转为双变换工作模式。当UPS采用ECO模式时,其效率可高达99%,比UPS双变换工作模式可降低约3%的损耗。
6、动态UPS
交流不间断电源UPS分为静态式和动态式两种。静态式UPS采用整流器、逆变器将市政电源变成标准稳定的正弦波电源,国内数据中心多数采用静态式UPS设备。相较静态式UPS,动态UPS是集油机、UPS、蓄电池三者功能为一体,通过同步电机、扼流线圈及储能装置为数据中心提供高功率因数、高效率、低谐波的供电电源。
市电工作模式下,动态UPS对电能的输入输出不作转换,主回路无电力电子组件,通过扼流线圈和同步电机结合作为有源滤波器实现双向滤波,并提供负载的无功功率,实时对UPS输出提供无功补偿。市电工作模式下市电经由同步电机驱动飞轮运转储能。
当市电故障或者中断时,动态UPS转入飞轮模式,将飞轮储能系统的释能,利用飞轮的转动惯性驱动同步电机发电向负载供电,实现负载的持续供电。
当储能飞轮降速到限值时,系统通知柴油发电机组启动,柴油发电机组通过同步电机保持带载输出,实现负载供电的无缝切换和后备保障,同时通过同步电机为储能飞轮充电。
动态UPS可以采用2N架构,也可以和静态UPS组合,组成动/静2N架构。动态UPS输出效率一般在97%以上,较静态UPS效率提升约1%,其长时间运行可以带来较为明显的节能效果。
数据中心采用合理的设备布置方案可以提升电能效率,降低损耗。在负荷集中的区域设置高低压变电所、近IT机房设置电力室,让变压器和低压配电贴近负荷中心,有利于缩短供电距离,减少配电网络的电能损耗。同时延长高压线缆,缩短低压线缆,减少配电系统线缆传输损耗。数据中心可以将变压器、低配和UPS拼装在一起,缩短配电距离。采用合理的机房供电网络可以将线路损耗限制在0.01以内。
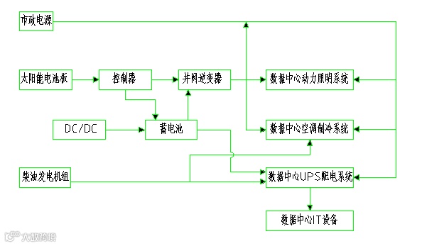
光伏发电系统可分为独立发电系统、混合发电系统和并网发电系统三种模式。由于光伏发电系统输出功率受光照强度、温度等环境因素影响较大,稳定性较差,因此数据中心不宜采用独立的光伏发电系统。混合发电系统采用柴发机组作为光伏发电的备用电源,但由于数据中心耗电量高,柴发连续供电会造成能耗指标升高,因此数据中心也不宜采用混合发电系统。
数据中心配电系统建议采用光伏电站并网发电系统模式能够有效降低能耗消耗。光伏电站并网发电系统模式适用于大型数据中心园区或市政电源引入较困难的数据中心。光伏电站并网发电系统架构如下:
为确保数据中心供电系统运行的安全可靠性,建议光伏电站为辅助设施和次要负荷供电(照明、空调、电梯等),在夜晚或光伏电站所产生的电能无法满足照明动力系统和空调制冷系统用电需求时,由外部市电或柴发机组进行供电。IT设备等重要负荷采用市政电源供电,市电检修或故障时由柴发机组提供配电电源。
1、在不降低作业面视觉要求、不降低照明质量的前提下,力求减少照明系统中光能的损失。优先选用节能型LED照明灯具,功率因数>0.9,选用低能耗光源用电附件,充分利用自然光源;
2、灯具控制方式采用集中、分散控制相结合:公共区域采用楼宇集中控制方式,机房区域采用智能灯控系统或BA控制,灵活调整照明照度;
3、建筑物夜间景观照明和室外照明采用集中遥控的控制方式,通过BA或智能照明控制可进行多场景、多时段、多分区的自动控制,并结合定时开关、光控开关等进行自动控制;
4、园区内照明灯具采用太阳能风能路灯,白天通过太阳能板将光能转换成电能为蓄电池充电,晚上通过控制器供电给照明。
在国家“双碳”和“东数西算”的政策趋势背景下,2022年11月1日起全文强制性国家标准《数据中心能效限定值及能效等级》(GB40879-2021)将正式实施,标准将数据中心能效等级分为3级,1级表示能效最高,数据中心电能比不应大于1.20,2级能效数据中心的电能比不应大于1.30,3级能效的数据中心电能比不应大于1.50。标准指出,数据中心电能比表征数据中心PUE。
面对日益严苛的数据中心能效约束条件,光靠空调制冷系统的效能提升已经不能单纯满足降低电能比的要求,电气系统也必须同步采取各种可能的措施来提升系统效率,降低系统损耗,从而降低电能比,降低PUE值。本文从六个方面梳理和分析了供电系统的节能措施,旨在为响应国家强制标准,提高数据中心能效,推动数据中心与绿色低碳产业的深度融合提供一些思路和借鉴。




