2007年,国家安监总局发布了“危险化学品建设项目安全评价细则”(试行)中,HAZOP首次被提出来。此后,每年的文件中都推荐使用HAZOP分析方法。
越来越多的企业开始进行HAZOP研究工作,但是HAZOP分析需要大量的时间、人力,因为要考虑到每一个过程偏离的所有原因和后果,因此一个装置可能要花费几个星期甚至几个月的时间来进行HAZOP分析。并且由于人的经验性和局限性,容易漏掉对某个危险问题的分析,分析很难全面。
随着计算机技术、人工智能技术的进步,HAZOP智能化工具开始出现。南京安元科技有限公司于2011年开发了企业工艺HAZOP分析软件,下面我们结合上周HAZOP培训时演示的实际案例应用工具软件来进行HAZOP分析。
案例
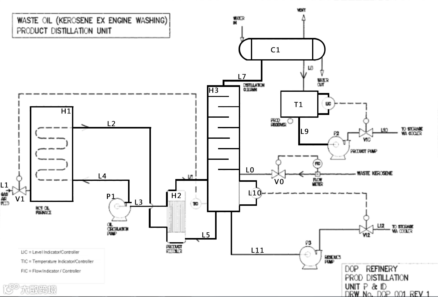
项目简称: 拟定的产物蒸馏组件

(管道仪表图)
设施简述:
主要的装置包括蒸馏柱H3、燃气热油炉H1、生成物再沸器H2、凝结器C1及辅助泵、控制及管道。
受污染的废弃煤油从积储缸(没有显示)输送至H3,由流速控制阀V0控制于指定的流速。加热液体从H1加热并由泵P1经H2 (管壳式换热器)循环于封闭的热油系统内。废弃煤油会于H2煮沸。
H3的温度显示及控制器控制连接至H1的燃烧器的天然器管道进料阀V1,以维持H3的设定的温度。层级显示及控制器会控制泵P3及控制阀V12,以维持H3内的残余物于所需水平。
H3的煤油蒸汽会于水冷管壳式换热器C1凝结,而不能凝结的其他部分会经排气口排出。成品收集器T1内的煤油水平由层级显示及控制器以及V10控制,成品泵会将煤油输送至积储缸(没有显示)以便进一部用运油车分送予客户。
应用工具软件进行HAZOP分析
登陆安全无忧网,在左边的菜单栏里选择工艺风险管理中的企业工艺HAZOP分析,开展评价。

确定风险矩阵模板。

添加要评价的工艺。

划分节点,将每个节点添加进去。

5个节点添加完成。在讨论参数时,软件提供所有可能用到的参数,避免漏项情况发生。在考虑偏差时,软件也将提供所有偏差的可能,防止遗漏对某些风险的分析。

所有参数和偏差都考虑一遍后,分析完毕。

最后统计分析,软件自动生成HAZOP分析报告,包括方法简介、分析节点清单、统计分析范围、初始风险等级分布、剩余风险等级分布以及所有节点的分析记录表。


(图为报告中初始风险等级分布的饼状图和柱状图)

(图为剩余风险等级分布的饼状图和柱状图)
通过结合软件分析废油精制工段,弥补了人工HAZOP分析的很多不足之处,如:人工评价不能考虑到所有的事故情况、原因和影响;人工难于处理大规模的数据、信息和计算;开始进行讨论时,由于成员多,容易走题;口头讨论时用词不严谨造成概念混乱,对后续讨论带来不必要的麻烦;人工评价一般是一次性的,无法反复进行;人工评价得出的报告不规范,没有统一的格式,会后不容易看懂等。


