
近年来,音乐节市场经历了显著的增长,尤其是在2024年,大中型演唱会和音乐节的数量、票房收入和观演人数都实现了大幅增长。
对于年轻人来说,去音乐节只有0次和无数次!不仅有近在咫尺的Live表演,还有不期而遇和你志同道合的陌生人。在音乐节中,数万名乐迷受同一首歌感染,踩着一致的拍子,蹦一样的“迪”,造就了音乐节独有的激情氛围。

(图源:网络)
当然,音乐节想要提升音乐体验,就要选择高质量的音响设备,能确保覆盖整个音乐节场地,更好地还原音乐的真实声音。低音炮的合理搭配也很关键,能增强音乐的节奏感,让观众感受到强烈的低音震撼。
而在音响中TAS2564增强型D类音频放大器是重中之重,这也是平台君今天为大家介绍的主角,先来看一下芯片基本信息:

TAS2564是一款数字输入D类音频放大器,经过优化,可有效地将高峰值功率驱动到小型扬声器应用中。D类放大器能够在3.6V的电池电压下向8Ω负载提供7W的峰值功率。
集成的扬声器电压和电流感测提供了对扬声器的实时监控。这允许在将扬声器保持在安全操作区域的同时推动峰值SPL。
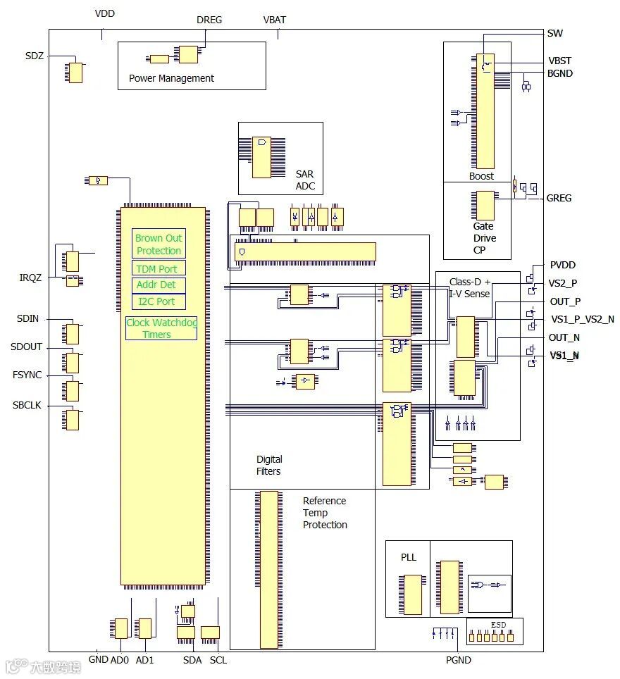
具有防断电功能的电池跟踪峰值电压限制器可在整个充电周期内优化放大器净空,防止系统停机。最多四个设备可以通过I²S/TDM+I²C接口共享一条公共总线。先来看一下电路图:

电路图(图源:IPBrain平台)
根据电路图,平台君在多晶层概貌图中标注了部分模块:

多晶层概貌图(图源:IPBrain平台)
TAS2564可以使用四个可选设备地址之一进行操作。在TDM/I²S模式下,音频输入和输出通过FSYNC、SBCLK、SDIN和SDOUT引脚提供,使用I²S、左对齐和TDM等格式。
配置和状态使用I²C协议通过SDA和SCL引脚提供。下表说明了如何选择设备I²C地址。I²C从属地址显示为7位地址格式。

TAS2564器件有36个球、0.4mm间距。DSBGA(YBG)封装,可实现紧凑的PCB占地面积。

顶层概貌图(图源:IPBrain平台)
TAS2564的关键特性是包含256级、13-V h级升压以及扬声器电流和电压检测,还有跨器件增益的芯片间校准(ICLA)。输出功率可达7-W且0.1% THD+N (8 Ω at 3.8 V)。

简化示意图(图源:芯片规格书)
TAS2564的特性还是比较多的,还有一些特性,平台君为大家一一分类展示:
功耗(1% THD+N, 4.2 V into 8 Ω):1w时效率为83.5%,HW shutdown VBAT Current小于1uA。
电力供应:VBAT范围是2.7 V~5.5 V,VDD为1.65 V~ 1.95 V,数字(1.5 V)由VDD内部产生,I0和模拟电源内部短路到VDD。
保护措施:涵盖电池的Advanced Brown Out、裁剪的VBAT跟踪峰值电压限制器、变频器的直流检测与预防以及装置的热和过流保护。
接口与控制:I2S/TDM有8路32位通道,最高96KSPS,I2C有4个可选地址,采样率在16ksps到192ksps之间。
性能:有带空闲信道噪声(ICN)动态噪声控制的扬声器/接收器模式,Receiver Mode下ICN为10 uVrms,Speaker Mode下为15 uVrms ICN,还有扩频低电磁干扰模式,在1% THD+N(8Ω)时能达到110 dB SNR。
TAS2564芯片中的电容较多,那平台君就来详细介绍两款电容吧。
1、叉指电容:芯片的走线都是由金属构成,在早期的工艺中,金属之间的间距很大,使用这些金属来制作电容,电容值很小,且浪费走线空间。随着工艺的发展,金属走线间的间距越来越小,金属层数也越来越多,使用金属制作电容就很普遍了。

叉指电容示意图(图源:IPBrain平台)
金属叉指电容是利用金属侧壁间的电容来构建的,这样很多的金属连在一起,形状犹如交叉的手指,故称为金属叉指电容。
如果要增大金属电容的容值,可以增加面积,或者增加更多的金属层即可,具体怎么做取决于芯片走线的可利用程度。例如TAS2564芯片中,就是增加更多的金属层,从金属1层堆叠至金属4层。
<< 左右滑动查看更多 >>
叉指电容金属1-4层(图源:IPBrain平台)
如果你细看,就会发现相邻两层的叉指电容不是完全重叠的,而是错落堆叠的,例如下图:

叉指电容平面图(图源:IPBrain平台)
2、金属层间电容:金属层间电容通常会使用最上面的两层金属层,这样尽量让电容远离噪声比较大的其他器件,同时也远离衬底,得到一个比较理想的器件。
当然,这个不是绝对的,也有些工艺是使用中间的金属层的。例如TAS2564芯片中,所有金属层间电容都是使用金属2层、金属3层。

金属层间电容纵剖图(图源:IPBrain平台)

金属层间电容金属2层(图源:IPBrain平台)
TAS2564在生活常见设备中都留下了身影,比如手机、平板电脑、笔记本电脑、蓝牙扬声器以及消费类音频设备。最后平台君再奉上一张LOGO图:

LOGO图(图源:IPBrain平台)


点击“发消息”后,在聊天对话框发送2564,即可自动获取40页免费报告的下载链接。
如果小伙伴儿们对更多市场上热门的芯片资讯感兴趣,也可以点击“阅读原文”访问IPBrain网站进行查询。

