船用甲醇发动机面临的挑战及应对方案
甲醇理论热值(20 MJ/kg)约为传统燃油理论热值(42.5 MJ/kg)的一半,为保证动力性能,其燃料喷射系统需进行特殊设计以增大喷醇量。常见的设计方案主要包括增大柱塞直径、增加喷孔数量、增大喷孔直径、延长喷射时间等。
甲醇十六烷值(3~5)比传统燃油十六烷值(40~55)低,且甲醇自燃温度(465℃)比传统燃油自燃温度(250℃)高,为保证甲醇发动机的冷启动性能,需特殊考虑其缸内燃烧过程。通过提高燃料进机温度、添加助燃剂、使用柴油引燃等方法保障正常启动。
甲醇动力粘度(0.6 N·s/m2, 40℃)比传统燃油(2~6 N·s/m2, 40℃)低,为保证甲醇发动机中运动部件的良好润滑,其滑油系统通常需进行特殊设计。
不同于传统燃油,甲醇对部分金属和非金属具有腐蚀作用,因此甲醇发动机的燃料舱、燃料供应系统、发动机本身需要进行特殊的防腐处理。中国船级社《船舶应用甲醇/乙醇燃料指南》(2022)对适用于甲醇燃料的金属和非金属材料做出了明确规定,其中铝合金、镀锌钢、铅合金、丁腈橡胶、丁基橡胶等不能用于含甲醇的系统,而奥氏不锈钢、双相不锈钢、聚四氟乙烯、三元乙丙橡胶、氯丁橡胶等可用于含甲醇的系统。
船用甲醇发动机研发与应用现状
经过近十年来各大发动机厂商的不断努力,船用甲醇发动机的发展已经实现了从无到有,从单一技术路线到多种技术路线并行的飞跃。二冲程领域目前仅有MAN ES 和WinGD 正在开展相关工作, MAN ES旗下的 ME-LGIM 发动机已成功实现大规模商业化应用。四冲程领域是目前国内外发动机厂商重点攻克的领域,虽然还没有商业化运营的案例,但在航运业对甲醇燃料愈发关注的推动下,预计未来三年将完成破冰并实现规模化商业化应用。
MAN ES
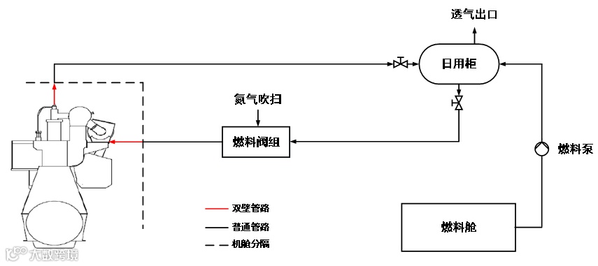
2012年,MAN ES 推出了二冲程ME-LGI 双燃料甲醇发动机,实机如图1所示。ME-LGI 甲醇发动机最初用于甲醇运输船,该船型可利用一部分甲醇货物作燃料以提供船舶所必需的动力,这在一定程度上可以节省船舶运营成本,达到降本增效的目的。该发动机燃料供应系统原理图如图3所示,液态甲醇从燃料舱被泵送至燃料日用柜,并经燃料供应阀组通过双壁管向发动机中供应燃料。
图3 MAN甲醇燃料供应系统原理图
ME-LGI 发动机主要适用于甲醇、乙醇等低闪点液体燃料,与目前已基本发展成熟的 ME-GI 天然气发动机相比,具有相似的工作过程与安全设计理念,不同于ME-GI 发动机使用的气态形式的燃料,ME-LGI 发动机中燃料以液态形式进行供应和喷射。由于ME-LGI 与ME-GI 发动机所喷射燃料的理化性质存在差异,因此二者在辅助系统上有着很大不同。
ME-LGI 甲醇发动机辅助系统所包含的关键子系统/设备主要有低闪点燃料供应系统与燃料喷射阀组。
低闪点燃料供应系统主要负责向发动机提供满足其正常工作条件所需温度、流量、压力的燃料,其基本工作过程与传统燃油供应系统类似,二者的主要区别在于供应管路中甲醇的供应压力约为 8 bar(1 bar相当于0.1兆帕斯卡),以保证其在供应管路中始终保持液态,而燃油通常为 3~4 bar。
ME-LGI 甲醇发动机在每个气缸盖上均配备有平均指示压力传感器,用来监测气缸内燃料燃烧状态的三种常见指标:压缩压力、燃烧压力、膨胀压力。同时,该发动机集成了甲醇燃料安全控制系统,可以监测不同阀件的压力、温度等参数。当系统在密封油或双壁管中检测到甲醇时,发动机将自动切换至燃油模式。
为满足IMO Tier III 要求,ME-LGI 甲醇发动机通过安装注水装置在甲醇燃料中掺入25%~40%的水以降低废气中的氮氧化物(NOx)含量,从而可以免于安装选择性催化还原设备(Selective Catalytic Reduction,SCR)。注水装置主要由输送泵、滤器、压力变送器、流量计等组成,通过向燃料供应阀组中注入加压水实现甲醇与水的混合,该过程由发动机控制系统(Engine Control System,ECS)控制。
截至目前,共有超过50台ME-LGI 甲醇发动机被订购用于或计划用于甲醇动力船,Waterfront Shipping公司的船队搭载该发动机累计运行时间超过 12万小时,是目前甲醇发动机商业化运营最成熟的案例。
WinGD
目前,WinGD 二冲程甲醇发动机尚在研制中,样机如图4所示。据公开资料显示,WinGD计划于2022年完成甲醇发动机燃烧机理试验与喷射系统设计(包含喷射模块与液压模块),2023年完成甲醇发动机喷射系统试验验证与单缸机试验验证,并最终于2024年完成整机系统集成。
图4 WinGD甲醇发动机样机
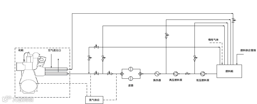
对于现役的WinGD X 与X-DF 发动机,该公司提供了改装甲醇的初步解决方案:涵盖 ECS 控制系统升级、甲醇燃料供应系统及燃料喷射系统升级、SCR 系统安装或升级等。对于燃料供应系统,针对甲醇具有毒性、闪点低、甲醇蒸气比空气重等特点,WinGD 在甲醇燃料隔离、泄漏探测与泄漏控制等方面均采用了特殊设计。WinGD 甲醇燃料供应系统初步设计方案的主要技术参数如表2所示,原理图如图5所示。当该发动机使用甲醇燃料时,液态甲醇从燃料罐依次流经低压燃料泵与高压燃料泵后,经换热器与滤器后通过双壁管向发动机中供应燃料。
表2 WinGD 甲醇燃料供应系统主要技术参数
图5 WinGD甲醇燃料供应系统原理图
Wartsila
2015年,Wartsila 将Stena Germanica 轮渡上4台四冲程发动机中的1台改造为了甲醇动力,改造主要涉及该船柴油机改造、甲醇加注站改造、压载水舱改甲醇储存舱、泵室改造,甲醇燃料供应系统改造、惰性气体系统改造等。
在Wartsila 成功完成Stena Germanica 甲醇动力系统改造后,Wartsila 正式开始了旗下甲醇发动机的研制工作。自20世纪80年代以来,基于Wartsila 32平台的发动机凭借其高可靠性与低油耗的特点,成为众多船厂、船东及运营商的首选,截止目前已有超5300台发动机装备实船。而Wartsila 32甲醇发动机是一款集成了Wartsila Z40发动机燃料喷射控制与燃烧技术、以及Wartsila 32平台发动机自动化控制功能于一体的双燃料四冲程甲醇发动机,预计将于2023年正式交付使用,样机如图6所示。
图6 Wartsila甲醇发动机样机
Wartsila 32甲醇发动机主要技术参数与功率分布如表3所示,系统概览如图7所示。液态甲醇从燃料舱经滤器、主燃料阀输送至燃料泵,加压后输送至高压共轨,并通过双壁管以约600 bar 的压力向发动机中供应燃料。该发动机所配备的关键设备主要有可变进气阀关闭装置、甲醇燃料泵、液压喷射控制装置等。
表3 Wartsila 32甲醇发动机主要技术参数
图7 Wartsila 32甲醇发动机系统概览图
除Stena Germanica 外,Wartsila 为Van Oord 甲醇动力风电安装船提供了包括主机、推进系统、SCR和燃料供应系统在内的全套解决方案,该船长176 m,宽63 m,型深至主甲板13.2 m,最大工作水深80 m,配备有2900 m3的甲醇燃料舱及5台双燃料甲醇发动机,预计将于2024年正式投入使用。
MAN ES
2021年,MAN 对外宣布正在开发可以使用甲醇做燃料的四冲程发动机,并计划于2022年完成该发动机主要设计工作,同时从2024年起MAN将正式对外提供四冲程甲醇发动机解决方案。该发动机将主要为集装箱船、渡轮、渔船和游轮等提供动力。
其他国外发动机厂商
2021年, Rolls-Royce 对外宣布正在开发可采用甲醇做燃料的MTU四冲程发动机,该发动机将主要用于游艇,并计划从2023年起逐步发布新一代使用可再生燃料的MTU 2000与MTU 4000发动机。除甲醇发动机外,Rolls-Royce还计划推出包含推进系统、自动化系统在内的一系列船舶解决方案,该解决方案包括混合动力系统、燃料电池系统和MTU NautIQ 自动化系统等。2022年, Caterpillar对外宣布正在开展甲醇发动机研发工作,以探索采用甲醇发动机作为船舶动力设备的解决方案。
淄柴动力
2022年,淄柴动力开发出的四冲程Z6170甲醇发动机完成样机试验,并通过“船用中高速甲醇/柴油双燃料发动机”项目成果鉴定,该发动机的研制成功标志着淄柴动力在揭示甲醇/柴油二元燃料快速燃烧机理、探索甲醇进气歧管混合气形成技术、甲醇/柴油双燃料系统控制技术,以及研发甲醇泵、喷嘴、滤清器等耐甲醇关键零部件和甲醇/柴油双燃料专用后处理装置等方面取得了关键突破。Z6170甲醇发动机试验样机如图8所示,主要技术参数如表4所示。
图8 淄柴Z6170甲醇发动机样机
表4 淄柴Z6170甲醇发动机主要技术参数
Z6170是一款采用甲醇进气歧管喷射技术、以柴油引燃甲醇的二元混合气为燃料的双燃料发动机。该甲醇发动机在经过纯柴油起动之后,便可转入甲醇/柴油双燃料工作模式。当处在双燃料工作模式时,甲醇燃料经由甲醇箱、甲醇流量计、甲醇稳压箱、甲醇滤清器、甲醇泵和甲醇限压阀后,以4 bar 的压力输送至喷醇器总成。喷醇器总成安装在发动机进气歧管外部,加压后的甲醇由喷醇器总成喷射至发动机进气歧管内部。随后,甲醇喷雾蒸发并与空气混合形成均质混合气进入气缸,最终由柴油引燃。
排放方面,甲醇/柴油双燃料工作模式下需要解决的关键问题是总碳氢化合物(THC)和一氧化碳(CO)的排放问题。当甲醇以均质混合气形态进入气缸后,由于柴油机扫气时间相对较长,会造成一部分混合气进入排气管中;此外,低负荷下的高空燃比、混合气在气缸中的不完全燃烧、混合气进气所引起的气缸温度降低以及燃烧室缝隙处存在的淬熄现象都将导致THC和CO排放升高。针对甲醇均质燃烧后THC和CO排放过高的问题,开发专用后处理装置显得十分必要。
中船动力集团
2021年,中船动力集团正式对外发布了旗下320 mm 缸径四冲程甲醇发动机研发计划,该发动机基于中船动力集团已有的320系列发动机成熟技术,针对不同市场需求,可提供包括进气道喷射、缸内直喷等多种燃料喷射解决方案,首型机研制工作计划将于2022年底完成。
2022年,中船动力集团研发的6M320DM甲醇发动机在安柴首次点火成功,其甲醇供应系统由沪东重机研制。该发动机缸径320 mm,行程420 mm,单缸功率500 kW,转速750 rpm,可用于包括甲醇运输船、20000总吨以下散货船、化学品船和成品油船、海工船、1100箱以下集装箱船的主机以及大型集装箱船和油船的发电机组在内的多种场景。
船用甲醇发动机功能与安全技术标准
未来船用甲醇发动机的发展趋势


