光伏逆变器市场有着市场容量大,增长速度快的特点。针对于不同的应用场景,逆变器的功率等级也是千差万别。在光伏逆变器大家族中,组串式逆变器由于其体积小、安装灵活、使用场景多样化,近年来整体出货量呈现出高速增长的趋势,并且单台组串逆变器的最大功率范围,也逐年提升。
图1是一个典型的光伏发电系统,逆变器的主要功能是将电池板波动的直流电转变为与电网电压同相同频的交流电。组串式光伏逆变器的功率单元从电路结构上可分为升压单元(DC/DC)和逆变单元(DC/AC)。升压单元用于实现电池板的最大功率跟踪(MPPT), 根据电池板的连接方式以及逆变器的功率等级,升压单元可以一路或者多路不等。逆变单元用于将直流电压转换为工频的并网电压,最后通过隔离变压器接入电网。
图1. 光伏发电系统示意图
与其他应用领域不同,光伏逆变器主要工作在功率因数为1的逆变模式,功率因数的调节范围仅需要在-0.8~+0.8之间。因此二极管的电流规格不需要与IGBT完全一致,也正是这个原因,通用模块并没有在一定的封装尺寸内,发挥最大的功率密度。英飞凌充分发挥芯片技术与封装技术的双重领先优势,近年来针对于光伏应用推出了多款定制化的模块方案,适用于不同的功率等级。
以1100V母线电压,100kW组串式逆变器为例,针对于如上的两段功率单元,英飞凌推出了系统级解决方案。下面进行逐一介绍:
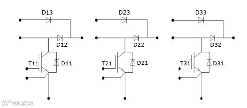
1. 升压单元解决方案:DF225R12W2H3F_B11 ——集成化的3路MPPT模块
100KW的组串式光伏逆变器一般会有8~10路MPPT, 每一路约为12kW, 都是相对独立的工作模式。在市场上我们也常见到单管方案,相对于单管方案,模块方案的集成度更高。DF225R12W2H3F_B11模块的封装如图2所示:这是一款Easy2B封装的模块。模块的电路结构如图3所示:内部集成了三路MPPT, 每一路都搭配了低饱和压降的旁路二极管。
图2. DF225R12W2H3F_B11封装外形
图3. DF225R12W2H3F_B11电路拓扑
作为一款光伏应用的定制模块,该模块内部的芯片配置深度结合了光伏应用特点及工况,IGBT采用的是英飞凌在1200V单管上广泛使用的H3芯片。熟悉光伏逆变器的行业小伙伴对这款芯片一定非常熟悉,该芯片有着优异的高频特性,非常适合光伏逆变器的应用需求,推荐使用频率可达到16~24kHz。同时,该模块搭载了SiC二极管,SiC二极管的使用给系统带来的效率和性能的巨大提升。图4是硅二极管和碳化硅二极管的实测结果,从图可以看出SiC二极管可以有效的降低自身的反向恢复损耗以及IGBT的开通损耗,从而将boost电路的总损耗降低30%。
图4. Si二极管和SiC二极管对系统的损耗对比
值得一提的是,该模块还内置了旁路二极管。针对旁路二极管无需高频开关的特点,该模块配置了超低正向压降的慢速二极管,有助于提高光伏逆变器的最大效率。
每一个DF225模块里面封了3路MPPT,一路MPPT可连接两串电池板功率约为12kW。客户可以根据实际的直流侧容量需求,确定需要多少个模块。相当于传统的单管方案,模块方案的集成度更高,系统设计更加简洁方便。
为了使结果更有说服力,我们基于典型的极限工况做了仿真,如表1所示:
表1:DF225典型工况下的仿真结果
从仿真结果可以看出,该模块无论是在IGBT热应力最大的工况还是在二极管热应力最大的工况,都有着较为安全的温度余量。并且在效率上也有着不错的表现。
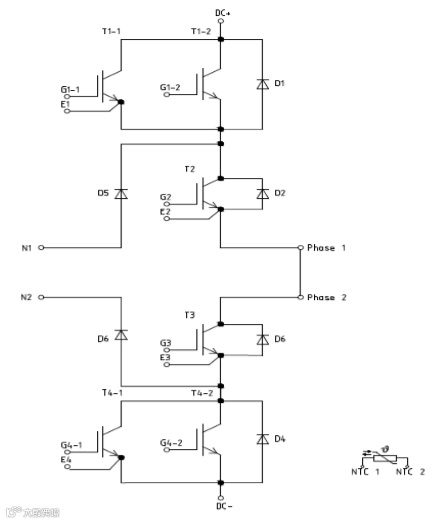
2. 逆变单元解决方案:F3L400R07W3S5_B11——助力光伏逆变器达到100kW等级
为了在380Vrms并网电压下达到100kW的额定输出功率,逆变器的输出电流有效值需要为152A。如此大的电流对晶圆的规格以及封装的散热能力都是考验。在这里英飞凌隆重推荐F3L400R07W3S5_B11模块。该模块采用了英飞凌新型的Easy3B封装,如图5所示。相对于传统的Easy2B封装,该封装可以实现几乎两倍的输出功率并且具有更小的热阻。在拓扑结构上,逆变模块采用Ⅰ型三电平拓扑,如图6所示。该拓扑允许使用低压的650V晶圆,相对于1200V的晶圆,650V晶圆的高频特性更好,而且损耗也较小。
图5. Easy3B封装外形
图6. F3L400R07W3S5_B11模块电路拓扑
当功率因素为1时,内管(T2,T3)为工频工作模式。基于此,在内管的晶圆选择上,采用了英飞凌第五代慢速低饱和压降的芯片650V L5。而外管(T1,T4)需要高频动作,所以搭配了第五代快速芯片650V S5。两种类型晶圆的最优化搭配最大限度的提高了逆变器的转换效率。基于以上的介绍,大家应该可以体会到:该模块是英飞凌深入挖掘应用需求,为光伏行业定制的模块。
同样我们也在光伏逆变器的典型极限工况下,根据功率因素的不同做了两组仿真,如表2所示:
表2:F3L400R07W3S5_B11典型工况仿真结果
从仿真结果来看,该模块应用于100kW逆变器有着较低的损耗,并且晶圆温度也有着足够的安全余量。
3. 总结
DF225R12W2H3F_B11+F3L400R07W3S5_B11 的组合,是英飞凌针对于100kW组串式光伏逆变器量体裁衣的一体化系统方案。从仿真结果可以看出,该方案在100kW下有着不错的效率表现,以及安全的温度余量。值得一提的是,这也是目前业内针对于1100VDC光伏系统380V并网电压下的最大功率等级。由于升压模块DF225R12W2H3F_B11的应用更加灵活,除了100kW逆变器之外,还可以广泛用于30kW以上的组串式逆变器。目前这两款模块都已经处于量产状态,感兴趣的小伙伴赶紧联系我们吧。
关于英飞凌
英飞凌设计、开发、制造并销售各种半导体和系统解决方案。其业务重点包括汽车电子、工业电子、射频应用、移动终端和基于硬件的安全解决方案等。
英飞凌将业务成功与社会责任结合在一起,致力于让人们的生活更加便利、安全和环保。半导体虽几乎看不到,但它已经成为了我们日常生活中不可或缺的一部分。不论在电力生产、传输还是利用等方面,英飞凌芯片始终发挥着至关重要的作用。此外,它们在保护数据通信,提高道路交通安全性,降低车辆的二氧化碳排放等领域同样功不可没。

