随着船舶数量的增长和船舶体积的增大,海洋运输事业得以迅猛发展。因此,日益繁忙的海上交通造成船舶失事的事故日趋增加,这大大影响了船舶航行的安全。特别是当船舶装载了如石油等有害货品,将会严重污染海洋生态环境。一旦发生海难,遇险船舶能否实时向搜救人员报告船只位置决定了船员是否能及时获得救援。船舶遇险时可采用多种设备实现遇险报警,海上的环境存在诸多不稳定因素,船位数据会因为受到海流、风向、船位自身的不断变化等影响而产生误差,使得船位数据只能作为参考。这类误差通过实践被证明可达几海里,严重拖累了救援行动。即便海面上的可见度良好,能用肉眼发现幸存者的最大距离也仅仅为500m~1000m。如果受气候的影响使得海上环境较差,如海浪海风较大、海上起浓雾,或者在黑夜之中,靠人眼发现目标几乎是不可能的。
由此,搜救雷达应答器(SART,Search And Rescue Radar Transponder)应运而生,它属于全球海上安全系统(Global Maritime Distress and Safety System,简称GMDSS)中,是用来指示遇难船舶、救生艇以及幸存者位置的关键装置。使用SART对遇难船舶和人员进行定位是一种重要的发现被救目标方位的手段,是保障海上航行安全的重要手段。因此,在有了初始遇险报警位置数据的条件下,采用SART寻位可以在救助现场尽早发现遇险目标。
二、SART的作用
按SOLAS 公约1988 年修正案规定,每艘客船和500 总吨及其以上的货船,每舷应至少配有1台9GHz 搜救雷达应答器;300 总吨到500总吨的货船至少应配备一台9GHz 搜救雷达应答器。
典型的船用导航雷达工作的波段为X波段,频率在9GHz左右,导航雷达用波束在各个方向上扫描,根据返回电磁波的方向和时间来确定目标的方向和到船只的距离。普通的目标只能单纯的反射雷达波,所以在雷达屏幕上只能显示为一个亮点,但是SART每接收一个脉冲能向导航雷达发射12个连续脉冲,这些脉冲都会使导航雷达视作普通目标返回的脉冲,所以屏幕上会显示12个亮点,并且,由于这个这12个脉冲来自同一方向,所以屏幕上的12个亮点是在同一条直线的。SART发射的脉冲在导航雷达上显示的示意如图1所示。

图中圆形的中心是搜救船只的位置,12个连续亮点的方向就是SART的方向,也就是被搜救船只的方向。理想情况下,根据第一个亮点到圆心的位置就可以确定遇难船只到搜救船只的距离。当然,由于SART回应脉冲有一定的延迟,该距离的测算大于实际的距离。然而失事的一般是船只,目标比较大,搜救船只只需知道失事船只所在的方向就行。
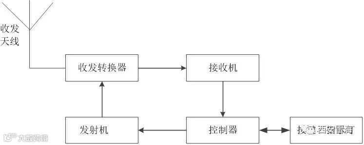
三、SART的工作原理
通过以上分析可知,SART的主要功能是接收9.2GHz到9.5GHz频段脉冲波后立刻发射12个同频率的脉冲波。这一功能的实现需要经过信号接收、放大、检波、阈值判断和控制信号发射等几个过程。为防止工作频率之外的信号被接收造成误判,需要在接收机中加入带通滤波器。收发电路工作频率相同,使用同一根天线。考虑到接收有一定动态范围不能接收过大的信号,所以需要使用环形器进行收发电路的隔离,否则发射机功放产生的功率信号进入接收电路,会损坏前级的放大器。接收部分的电路比较复杂,发射机电路相对简单,只需要将压控振荡器产生的信号用功率放大器放大到需要的功率即可。经过以上分析,可以得到SART系统结构的主要框图如图2所示。

图2 SART 系统结构
四、SART性能要求的国家标准
SART是用于紧急救生的设备,关乎人民生命财产安全,因此,国家技术监督局早在1994年就提出了关于SART的详细要求。中华人民共和国国家标准《全球海上遇险安全系统(GMDSS)搜救雷达应答器(SART)性能要求》(代号GB15216-94)中给出了搜救雷达应答器的安装设计维护各个方面的要求。标准的第五部分给出了搜救雷达器技术特性,是设计搜救雷达应答器必须达到的指标,现罗列如下:
1、频率范围:9200~9500MHz。
2、极化方式:水平极化。
3、扫频速率:200MHz/5us,标称值。
4、响应信号格式:12次扫描。
5、扫频形式:锯齿波,正向扫频时间7.5±1us;反向扫频时间0.4±0.1us;响应从反向扫频开始。
6、脉冲持续时间:100us,标称值。
7、等效全向辐射功率:不小于400mW(等效于+26dBm)。
8、接收机有效灵敏度:询问雷达脉冲宽度大于400ns(中或长脉冲)时,优于-50dBm(等效于0.1mW/m2);询问雷达脉冲宽度小于或等于100ns短脉冲)时,优于-37dBm
9、工作时间:在备用状态下工作96h后,还能在1kHz脉冲重复频率的连续询问下,提供8h的应答发射。
10、激发后恢复时间:小于或等于10us。
11、从接收到搜寻雷达信号至开始发射应答信号的延迟时间:小于或等于0.5us。
12、天线垂直波束宽度:相对于SART的水平面,最小为±12.5°。
13、天线水平波束宽度:360°,圆度在±2dB以内。
五、中国海事局关于SART检验规范
在《国内航行海船法定检验技术规则(2020)》(第4篇第4章附录9)搜救雷达应答器中,给出以下检验规范:
1、搜救作业救生艇筏雷达应答器(以下简称SART),应能在救助装置的雷达上通过一系列等间隔点(见IMOA.530(13)决议)来显示遇险装置的位置。
2、SART应:
(1)能容易地由非熟练人员起动;
(2)装有防止意外起动的装置;
(3)配有视觉和/或听觉装置,以显示正确的操作,并提示幸存者注意雷达已触发SART;
(4)能人工起动和关闭,也可包括自动起动装置;
(5)具有待命状态的指示功能;
(6)能从20m高度处落入水中不致损坏;
(7)能在10m水深至少在5min内能保持水密;
(8)在规定的浸水条件下受到45℃热冲击时设备仍能保持水密;
(9)如该设备不是救生艇筏整体的一个组成部分,应能正向浮起;
(10)如能漂浮,应有一适合系绳的可浮短索;
(11)一般不受海水或油的过分影响;
(12)在较长时间的阳光照射下不会损坏;
(13)在所有便于辨认的表面应有明显的黄/橙色;
(14)有光滑的外部结构,以防止损坏救生筏;
(15)配有与救生艇内天线套相匹配的杆或其他装置,以满足本附录中5的要求,并配有使用说明。
3、SART应有充足的电池容量,以便在待命状态下工作96h,并在待命阶段后以1kHz脉冲重复频率连续询问时提供8h的应答器发射。
4、SART设计应能在﹣20~﹢55℃的环境温度下工作,并在﹣30~﹢65℃的温度范围内存放不致损坏。
5、SART的天线应至少高出海平面1m。
6、天线的垂直极坐标图和装置的水动力特性,应使SART在涌浪情况下对搜救雷达作出响应。天线的极坐标图在水平面上应是全向性的。SART应使用水平极化方式或圆形极化方式进行发射和接收。

