干货下载:(点击标题试试)
《免费获得2000G电气自动化、机械等工程领域的资料及软件》
有朋友留言希望多分享一些PLC具体应用和维护的案例,满足大家的要求。今天咱们来谈一谈如何利用PLC来实现简单的搬运动作,让机械为人服务!这个例子完美的用到了顺序控制的指令,实际应用起来真的是非常方便,程序循环控制起来也是得心应手!

PLC训练营将PLC常用的基本功能做成了案例分享,不断扩充各种品牌的演示,想学更多的话,添加Annie微信(annie_ywt),了解训练营详情吧。关于我们举办训练营的目的和主旨,可以先看看这篇文章工程师玩PLC,会写程序就能拿高薪了吗?
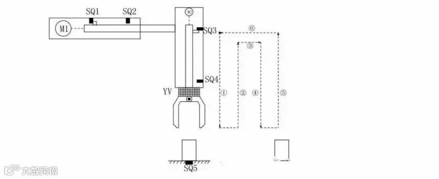
简易机械手结构图如图所示
M1为控制机械手左右移动的电动机
M2为控制机械手上下升降的电动机
YV线圈用来控制机械手夹紧防松
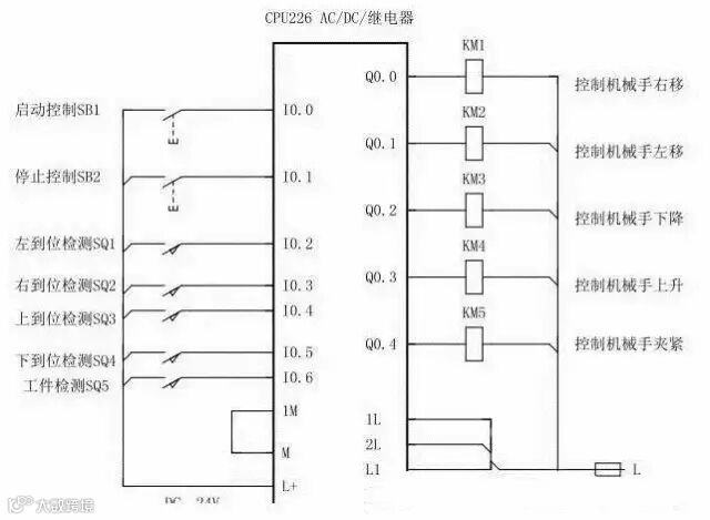
SQ1为左到位检测开关
SQ2为右到位检测开关
SQ3为上到位检测开关
SQ4为下到位检测开关
SQ5为工件检测开关

机械手的初始状态(原点条件)是机械手应停在工位A的上方,SQ1、SQ3均闭合;
若原点条件满足且SQ5闭合(工件A处有工件),按下启动按钮,机械手按“原点→下降→夹紧→上升→右移→下降→防松→上升→左移→原点”的步骤工作。





一大堆梯形图看着真是眼花缭乱,不用担心我们一段一段分析分析这个机械手是如何工作的!
其实这个图没有那么多的并行分支,所以转移起来逻辑非常简单!










-END-

↓↓↓ 点击阅读原文,了解训练营详情

