大数跨境
0
0

一文看懂数据中心UPS技术参数

一文看懂数据中心UPS技术参数 通信电源技术
2025-11-16
20


对数据中心而言,UPS(不间断电源)是“电力保镖”,一旦电网波动或中断,它能瞬间接管供电,避免数据丢失、设备损坏。但面对参数表上的“功率”“续航”“拓扑结构”,很多人容易犯迷糊——其实不用死记硬背,抓住核心参数,就能快速判断UPS是否适配需求。
 
先搞懂最基础的“核心三参数”,这是选UPS的“入门钥匙”,少看一个都可能踩坑。

第一个是额定功率,它决定了UPS能带动多少设备,单位常用kVA(千伏安)或kW(千瓦),两者换算公式是:

功率(kW)=额定容量(kVA)×功率因数

数据中心UPS功率因数多为0.9,比如100kVA的UPS,实际能带90kW的设备。选的时候别卡着上限买,要预留20%-30%冗余,避免设备扩容后UPS不够用。

第二个是后备时间,指电网断电后,UPS靠电池能持续供电的时长,核心看“负载率”——同样一块电池,带50%负载时续航可能40分钟,带100%负载时就只剩15分钟,不是越长越好,按需选择即可:比如仅需“保存数据+正常关机”,10-20分钟足够;若需等待备用发电机启动,就选30分钟以上。


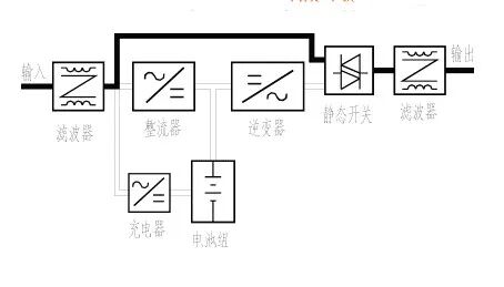
第三个是拓扑结构,这直接关系到UPS的“保护能力”,数据中心优先选前两种:
🔹在线式:电网正常时,UPS先把交流电转换成直流电,再转换回交流电供设备使用,相当于给设备“过滤”了所有电网波动,保护等级最高,适合服务器、存储设备等核心负载;

(a)正常供电时在线式UPS工作原理示意图

(b)市电中断时在线式UPS工作原理示意图

(c)市电正常而逆变器故障时的工作原理
示意图


🔹在线互动式:电网正常时直接供电,仅轻微调整电压,断电后切换到电池模式,保护能力次之,适合交换机、监控等非核心负载;

🔹后备式:平时不参与供电,断电后才切换,切换有毫秒级延迟,几乎不适合数据中心,家用或小型办公场景更常见。
 

搞懂基础参数后,再关注两个“进阶指标”,能进一步筛选出“耐用又省心”的UPS。

一是电池类型,数据中心主流选阀控式密封铅酸电池(VRLA) 和锂电池:前者成本低、技术成熟,维护简单,适合大多数场景;后者体积小、重量轻,循环寿命是铅酸电池的3-5倍,续航稳定性更强,但成本较高,适合追求长期耐用、空间紧张的机房。

二是可扩展性,包括“功率扩展”和“电池扩展”:功率扩展指UPS能通过增减模块,从50kVA升级到100kVA,不用重新换设备;电池扩展则是可额外增加电池组,延长后备时间。对处于扩容期的数据中心来说,这一指标能大幅降低后期投入成本。
 


最后给大家一个“参数判断口诀”,看完就能用:

“功率看冗余,续航看负载,拓扑选在线,电池看成本,扩展留余地”。

其实选数据中心UPS,不用纠结所有参数,先明确自身负载功率、所需续航,再对照核心指标筛选,就能避开多数选择误区,让“电力保镖”真正适配机房需求。
 
如果你的数据中心正计划更换或新增UPS,评论区留言你的“设备总功率”和“后备时间需求”,帮你初步测算适配的UPS额定功率和电池配置。


【声明】内容源于网络
0
0
通信电源技术
1234
内容 1634
粉丝 0
通信电源技术 1234
总阅读10.8k
粉丝0
内容1.6k