通过 4个典型电气系统场景详细说明 “与一次回路分离的控制回路”的特点及分离设计的必要性原则:
物理隔离(导线分开敷设)+ 电气隔离(继电器/光耦/CT)+ 能量隔离(控制电路低功率)这种分离设计是电气安全的基石,也是现代自动化系统可靠性的根本保障。
场景一:高压断路器控制回路(电力系统核心保护)
分离结构示意图
一次回路(强电):
电压等级:10kV(10,000V)
电流大小:额定电流630A(短路时可达20kA)
回路元件:断路器灭弧室、电流互感器、母线
控制回路(弱电):
电压等级:DC220V/DC110V(安全低电压)
电流大小:<10A(通常仅0.5-2A)
控制逻辑:由保护继电器或PLC发出“分闸/合闸”指令
分离优势:
▶维修安全:检修控制回路时无需断开高压电,仅需停控制电源
▶防干扰:高压回路短路产生的电磁干扰不会烧毁二次控制芯片
▶标准化设计:控制模块可通用(同一控制箱适配不同电压等级断路器)
场景二:变频器驱动电机系统
分离结构示意
一次回路(动力线路):
电压:AC380V(经变频器输出0~380V可变)
电流:50~500A(依据电机功率)
元件:IGBT逆变模块、直流母线电容
控制回路(信号线路):
电压:DC24V(安全电压)
信号类型:启停指令(干接点)、速度给定(0-10V)
逻辑控制:PLC程序实现速度曲线、加减速时间
分离原因:
避免共模干扰:
IGBT开关过程产生高dV/dt(可达10kV/μs),若控制信号与动力线同缆敷设,将导致信号失真
简化布线:
控制线可使用非屏蔽双绞线(成本↓),动力线需强制屏蔽
保护控制设备:
短路故障时数千安电流不会灌入PLC输出模块
场景三:电加热炉温度自动控制系统
分离原理图
一次回路(加热主电路):
负载功率:20kW(电流约90A),连续工作
开关元件:SSR内部晶闸管(承载主电流)
控制回路(信号链路):
传感器信号:热电偶输出mV级微电压(需信号放大器)
控制输出:温控器生成4-20mA或PWM脉冲控制SSR通断
通讯接口:RS485联网上传温度数据
分离的价值:
✅避免热噪声干扰:
大电流导线发热可干扰μV级热电偶信号
✅保护测量精度:
热电偶延伸导线远离强电线(间距≥30cm)
✅控制模块通用性:
相同PID控制器可管理不同功率的加热炉(仅需更换SSR)
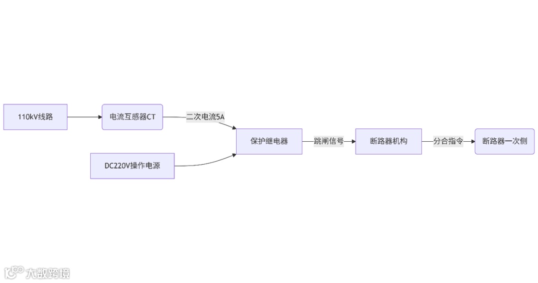
场景四:变电站继电保护系统
分离架构(典型110kV线路保护)
一次回路:
CT二次电流:额定5A(一次侧短路时可达100A)
电压回路:PT输出100V交流
控制回路(保护逻辑):
信号输入:CT/PT二次信号经电缆接入保护装置
操作电源:DC220V(独立蓄电池供电)
输出指令:继电器触点控制断路器分合闸线圈
分离的深层价值:
🔧实现电气隔离:
CT/PT将一次高压/大电流转换为标准化二次信号(5A/100V)
⚡确保动作可靠性:
即使一次侧短路故障,控制回路由独立电源供电仍可靠跳闸
📊扩展监测功能:
在控制回路中添加录波器、通信管理机等设备,不影响主系统安全
关键技术
对比项
|
一次回路
|
分离的控制回路
|
电压等级
|
高压(>1kV)或大电流主电路
|
低电压(通常≤48V DC/240V AC)
|
电磁环境
|
大电流/高电压,强电磁干扰
|
信号级环境(需抗干扰设计)
|
维护安全性
|
必须断电操作,高风险
|
可带电检修(低压安全规范)
|
设计目标
|
能量传输与分配
|
指令传递与逻辑控制
|


