>
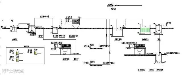
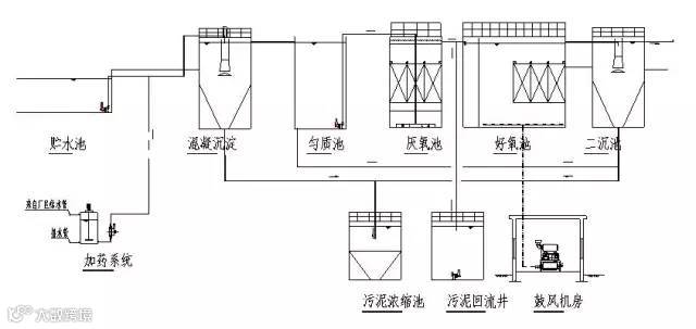
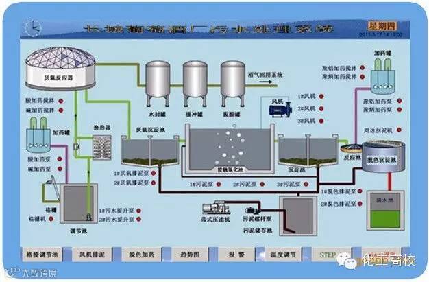
废水处理工艺流程图合集
山东天洁项目管理咨询有限公司2020-07-08
2
【声明】内容源于网络
0
0
山东天洁项目管理咨询有限公司
公司成立于2006年,德州市环境保护产业协会会长单位,德州市“德办好”咨询服务业联合体理事长单位,同时拥有环评资质、工程咨询资质及市级维稳资质的技术咨询服务单位。
内容 907
粉丝 0
总阅读335
粉丝0
内容907

