
PPP项目财务分析方法浅议
(下)
四、PPP项目财务分析模型
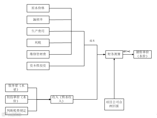
PPP项目财务分析模型以全生命周期成本为总成本,估算服务量、单价、税费等水平和标准,形成总收入,在考虑项目公司合理收入的基础上(初定一个收益率,例如8%),按照净现值为零(NPV=0)的情况测算相关服务价格。
下图为污水处理PPP项目用户付费定价模型的原理图。

图 2:某典型项目财务分析模型
财务盈利能力分析又可分为融资前分析和融资后分析。项目投资现金流量分析是融资前分析,项目资本金现金流量分析和投资各方现金流量分析是融资后分析。
动态分析采用现金流量分析方法,在项目计算期内,以相关效益费用数据为现金流量,编制现金流量表,考虑资金时间价值,采用折现方法计算净现值、内部收益率等指标,用以分析考察项目投资盈利能力。现金流量分析又可分为项目投资现金流量分析、项目资本金现金流量分析和投资各方现金流量分析三个层次。
(一)项目资本金现金流量分析
项目资本金财务基准收益率应体现项目发起人(代表项目所有权益投资者)对投资获利的最低期望值(也称最低可接受收益率)。当项目资本金财务内部收益率大于或等于该最低可接受收益率时,说明在该融资方案下,项目资本金获利水平超过或达到了要求,该融资方案是可以接受的。
投资各方现金流量表中的现金流入和现金流出项需根据项目具体情况和投资各方因项目发生的收入和支出情况选择填写。
在仅按股本比例分配利润和分担亏损与风险的情况下,投资各方的利益是均等的,可不进行投资各方现金流量分析。在PPP项目中,投资各方有股权之外的不对等的利益分配时,投资各方的收益率将会有差异,比如其中一方有技术转让方面的收益,或一方有租赁设施的收益,或一方有土地使用权收益的情况。另外,不按比例出资和进行分配的合作经营项目,投资各方的收益率也可能会有差异。计算投资各方的财务内部收益率可以看出各方收益的非均衡性是否在一个合理的水平上,有助于促成投资各方在合作谈判中达成平等互利的协议。
偿债能力分析主要是通过编制相关报表,计算利息备付率、偿债备付率等比率指标,分析企业(项目)是否能够按计划偿还为项目所筹措的债务资金,判断其偿债能力。财务生存能力分析是在财务分析辅助报表和利润与利润分配表的基础上编制财务计划现金流量表,通过考察项目计算期内各年的投资、融资和经营活动所产生的各项现金流入和流出,计算净现金流量和累计盈余资金,分析项目是否能为企业创造足够的净现金流量维持正常运营,进而考察实现财务可持续性的能力。项目(企业)的利润表以及资产负债表在偿债能力分析和财务生存能力分析中也起着相当重要的作用。
非经营性项目是指旨在实现社会目标和环境目标,为社会公众提供服务的非营利性投资项目,包括社会公益事业项目(如教育项目、医疗卫生保健项目)、环境保护与环境污染治理项目、某些公用基础设施项目(如市政项目)等。政府付费的PPP项目就属于非经营性PPP项目。
1、非经营性项目财务分析的要求视项目具体情况有所不同
对没有营业收入的项目,不需进行盈利能力分析。这类项目通常需要政府长期补贴才能维持运营。应同一般项目一样估算费用,包括投资相关运营维护成本。
对有营业收入的PPP项目,财务分析应根据收入抵补支出的不同程度,区别对待。通常营业收入补偿费用的顺序是:支付运营维护成本---缴纳流转税---偿还借款利息---计提折旧和偿还借款本金。
有营业收入,但不足以补偿运营维护成本的PPP项目,应估算收入和成本费用,通过两者差额来估算运营期各年需要政府给予补贴的数额,进行财务生存能力分析。对有债务资金的项目,还应结合借款偿还要求进行财务生存能力分析。
有些项目在短期内收入不足以补偿全部运营维护成本,但随着时间推移,通过价格(收费)水平的逐步提高,不仅可以补偿运营维护成本,缴纳流转税、偿还借款利息、计提折旧,偿还借款本金,还可产生盈余。因此,对这类PPP项目,政府在短期内可以给予补贴以维持运营的项目,也可以不给补贴,而是在全生命周期内核算,仅进行偿债能力分析(如有借款时)和财务生存能力分析,推算运营前期各年所需的财政补贴数额,分析政府在有限时间内提供财政补贴的可行性。
营业收入在补偿项目运营维护成本、缴纳流转税、偿还借款利息、计提折旧、偿还借款本金后还有盈余,表明项目在财务上有盈利能力和生存能力,其财务分析内容可与一般项目基本相同。
2、对收费项目应合理确定提供服务的收费价格
服务收费价格是指向服务对象提供单位服务收取的服务费用,需分析其合理性。分析方法一般是将预测的服务收费价格与消费者承受能力和支付意愿以及政府发布的指导价格进行对比,也可与类似项目对比。
有时需要在维持项目正常运营的前提下,釆取倒推服务收费价格的方式,同时分析消费者的支付能力。
(国信招标集团兴业咨询公司副总经理 杨晓敏)
往期原创文章回顾:
PPP类:
国信原创 | PPP项目选择社会资本主要方式的比较分析(上)
国信原创 | PPP项目选择社会资本主要方式的比较分析(下)
政府和社会资本合作模式(PPP)咨询工作的若干注意点--以首都机场停车楼经营权转让招商项目为例(上)
政府和社会资本合作模式(PPP)咨询工作的若干注意点--以首都机场停车楼经营权转让招商项目为例(下)
PPP采购过程中的几点注意事项--之某区基础设施工程PPP项目(上)
PPP采购过程中的几点注意事项--之某区基础设施工程PPP项目(下)
稳评类:



