

危险货物的包装标记是表明该包装已符合《联合国关于危险货物运输的建议书 规章范本》有关该包装的制造要求,并已经符合相关的性能试验规定。
《规章范本》规定拟按照本规章使用的每一包装都应该带有耐久、易辨读、与包装相比位置合适、大小相当的明显标记。对于总重大于30 千克的包装件,标记或标记复件应该贴在包装顶部或侧面上。字母、数字和符号至少应该为12 毫米高,除非包装的容量为30 升或以下,或者最大净质量为30 千克,则至少应该为6 毫米高,还除非包装的容量为5 升或以下,或者最大净质量为5 千克,应该则尺寸大小应该合适。
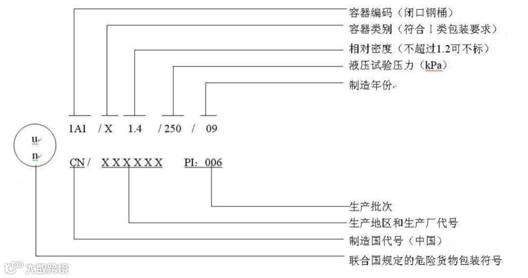
第一部分是联合国包装符号
,如果使用压纹金属包装,符号可用大写字母“UN”。
第二部分是包装类型的编码,该编码包括:
(a) 一个阿拉伯数字,表示包装的类型,1. 桶2. (暂缺)3. 罐4. 箱5. 袋6. 复合包装
(b) 一个大写拉丁字母,表示材料的性质A. 钢(一切类型及表面处理)B. 铝C. 天然木D. 胶合板F. 再生木G. 纤维板H. 塑料L. 纺织品M. 多层纸N. 金属(钢或铝除外)P. 玻璃、陶瓷或粗陶瓷。如果是复合包装,用两个大写拉丁字母顺次写在编码的第二个位置上。第一个字母表示内贮器的材料,第二个字母表示外包装的材料。
(c) 一个阿拉伯数字,表示包装在其所属种类中的类别。
第三部分为一个字母表示设计类型已成功地通过试验的打包组别,也叫容器类别,
X 表示打包组别I、II 和III
Y 表示打包组别II 和III
Z 只表示打包组别III;
如果拟盛装液体,还需标明相对密度;固体标明最大毛重。
第四部分为试验参数,液体为液压试验压力,拟盛装固体标记S。
第五部分为制造年份的最后两位数字。
第六部分为制造国家代码。
第七部分为包装制造厂的名称,或主管部门规定的其他包装标志。


塑料1H 和3H 型的包装还应该适当标出制造月份:

中型散货包装和大包装还需标记允许堆叠的最大承重,如下图:

压力容器的标记:







©版权声明:
本公众号原创文章如需转载请后台联系我们授权,未授权请勿转载;
非标注原创的内容均转自互联网,旨在分享,不代表本号观点,如有错误烦请指正;
侵权请联系我们删除。
©联系方式:


