
万用表在电路中的基本测量
在万用表测量电路之前,先了解5个基本的电路概念。
■ 通路:也叫回路,是指从电源的一端沿着导线经过负载最终回到电源另一端的闭合电路。

■ 开路:也叫断路,断开开关,电源构不成回路,此时电路中的电流为零。

■ 短路:负载被导线直接短接或负载内部击穿损坏,电荷没有经过负载,直接从正极到达负极,此时流过电路的电流最大。

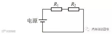
■ 串联:若干个元件首尾相接在电路中,使电流只有一条通路,这种连接方式叫串联,如图电阻R1、R2 的串联电路。

■ 并联:若干个元件首与首连接、尾与尾连接,接到一个电源上,这种连接方法叫并联,如图电阻R1、R2 的并联电路

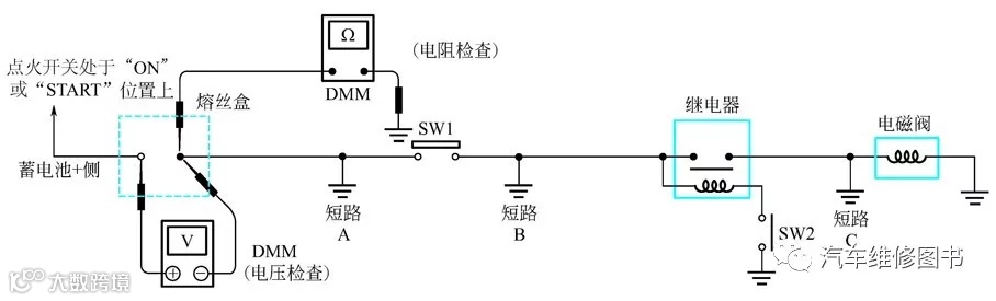
1. 测开路——电压检测法
将万用表转换到电压挡。所有带电线路均可用下述的方法进行检查诊断。

操作图解:
① 将万用表的一个探针接到已知良好的地线处。
② 从电路的一端开始检测,直到另一端。
③ 断开开关SW1,在开关SW1 处测量电压。有电压,开路在SW1 之后更远处;无电压,开路在熔丝盒和SW1 之间(点A)。
④ 闭合SW1,在继电器处测试。有电压,开路在继电器之后更远处;无电压,开路在SW1 和继电器之间(点B)。
⑤ 闭合继电器,在电磁阀处测试。有电压,开路在电磁阀之后更远处;无电压;开路在电磁阀和继电器之间(点C)。
将万用表转换到电阻挡。所有带电线路均可用下述的方法进行检查诊断。

操作图解:
① 断开蓄电池负极电缆。
② 从线路的一端开始检测,直到另一端(例图中的熔丝装置)。
③ 将万用表的一个探针和负载侧的熔丝端口连接。
④ 将另一个探针连接到SW1 的熔丝盒(电源)侧(点A)。电阻值小或为零,表明该段电路导通良好。如电路开路,则万用表将指示超量程或电阻为∞(无穷大)。
⑤ 将探针连接在SW1 和继电器之间(点B)。电阻值小或为零,表明该段电路导通良好。如电路开路,则万用表将指示超量程或电阻无穷大。
⑥ 将探针连接在继电器和电磁阀之间(点C)。电阻值小或为零,表明该段电路导通良好。如电路开路,则万用表将指示超量程或电阻无穷大。任何电路都可以用上述的方法进行检查。
3. 测短路——电压检测法
① 拆下烧坏的熔丝并断开所有通过熔丝电源的负载(即SW1 断开,继电器及电磁阀断开)。

② 将点火开关转至ON 或START 位置。确认在熔丝端口蓄电池正极侧为蓄电池电压(一个探针放在熔丝盒蓄电池正极端口侧,另一个探针放在已知良好的接地处)。
③ 断开SW1,将万用表探针跨接在熔丝的两个端口上测量电压。有电压,短路在熔丝盒和SW1 之间(点A);无电压,短路在SW1 之后更远处。
④ 闭合SW1,断开继电器和电磁阀,将万用表探针跨接在熔丝端口两侧测量电压。有电压,短路在SW1 和继电器之间(点B);无电压,短路在继电器之后更远处。
⑤ 闭合SW1,用带熔丝的跳线跨接闭合继电器测量电压。有电压,短路在继电器线路之后或在继电器和断开的电磁阀之间(点C);无电压,返回检查步骤并检查熔丝盒的电源。
① 断开蓄电池负极并拆下已熔断的熔丝。

② 断开所有通过熔丝电源的负载(SW1 断开,将继电器和电磁阀断开)。
③ 将欧姆表的一个探针接到熔丝端口的负载侧,将另一探针接到已知良好的地线处。
④ 断开SW1,检查导通性。导通,短路在熔丝和SW1 之间(点A);不导通,短路在SW1 之后更远处。
⑤ 闭合SW1,再断开继电器。将探针放在熔丝端口的负载侧和已知良好的接地处。然后检查导通性。导通,短路在SW1 和继电器之间(点B);不导通,短路在继电器之后更远处。
⑥ 闭合SW1 并使用跳线使继电器接合。将探针放在熔丝端口的负载侧和已知良好的接地处。然后检查导通性。导通,短路在继电器和电磁阀之间(点C);不导通,检查电磁阀。
通常情况下,仅从外观观察很难发现电气系统内存在故障点,所以了解电路的电压以便发现故障是非常重要的。下面用几个万用表测量的示意图说明问题。
当开关断开时的正常电路 ▼

当开关闭合时的正常电路 ▼

接触不良时的电路表现 ▼

根据测量的结果判断故障部位 ▼

如果大灯不亮,那么根据上图所示测量情况,可以判断出故障点。
欢迎添加微信公众号

欢迎添加微信业务服务号

广州东方酷科汽配商行
广州星际丰汽配商行
广州市白云区陈田湛隆汽配城北区D17
电话,微信,QQ,13434246607 彭东方

