
车型2 0 1 0 款上海通用别克新君越,配置2 . 4 L L E 5 发动机、6T40E自动变速器
行驶里程138009km
故障现象入倒挡冲击过大
故障诊断首先确认故障现象,确如客户所述,踩制动踏板挂倒挡, 冲击猛烈。挂前进挡无异常。挂前进挡试车,无论是手动模式还是自动模式升降挡都未见异常。在着车的状态下断开变速器控制模块连接器再挂倒挡,冲击方式的力度均和未断变速器控制模块连接器前一样。这给人的感觉是无论断开和未断开变速器控制模块连接器挂倒挡都是以纯液压的方式工作,并没有电控的介入。
首先连接G D S +MD I ,读取全车故障码,并无与变速器相关的故障码存储。检查了变速器油位,正常,也无烧片的煳味。根据先易后难由简入繁的原则,应先检查变速器电控部分。在变速器处于倒挡时, 低倒挡离合器和3 - 5 - R挡离合器接合,和倒挡相关的控制电磁阀有离合器压力控制电磁阀2、离合器压力控制电磁阀3、换挡电磁阀。根据各挡电磁阀的工作状态表,在变速器处于P、R、N挡和1挡手动位置时换挡电磁阀均处于通电状态,来自执行器供油限压阀的油液经过换挡电磁阀作用于离合器选择阀,克服离合器选择阀的弹簧力以使离合器选择阀保持在压缩位置。在变速器换挡杆由P挡或N挡挂入倒挡时,离合器压力控制电磁阀2(常高型电磁阀,断电时供油)由通电状态变为断电状态。在前进挡2-3挡和4-5挡离合器压力控制电磁阀2同样也是由通电状态变为断电状态,由于在前进挡各挡位升降挡均未发现异常,可排除压力控制电磁阀2故障可能。在P、R、N挡和1挡手动位置压力控制电磁阀3状态没有变化,同样由于在前进挡各挡位升降挡均未发现异常,可排除压力控制电磁阀3,剩下也就换挡电磁阀了。将变速器控制模块和电磁阀总成从车上拆下,找到换挡电磁阀将其单独拆下来(如图1所示)直接连接1 2 V直流电压,发现无论通电和断电均处于关闭状态。在测试过程中无意中晃到换挡电磁阀,出现了“哗啦哗啦”的响声。可以确定换挡电磁阀确实已经失效。更换一个控制电磁阀总成(TCM+所有电磁阀),试车,发现入倒挡依然冲击,但比之前减轻了许多,并且前进挡2-3挡和4-5挡也出现了明显的换挡冲击。

图1 换挡电磁阀
将控制阀体拆下,重点检查了离合器选择阀,3-5-R离合器调压阀,R1/456离合器调压阀,均未见异常。经客户同意将变速器解体检查,发现3-5-R离合器波形片已经断为三段,3-5-R离合器片未烧片(如图2所示),同时发现3- 5-R和4-5-6离合器壳体上的3-5-R离合器钢片导槽已经划伤(如图3所示) , 更换3 - 5 - R 离合器波形片及3-5-R和4-5-6离合器壳体,试车,故障排除。

图2 损坏的3-5-R离合器波形片

图3 3-5-R离合器钢片导槽已经划伤
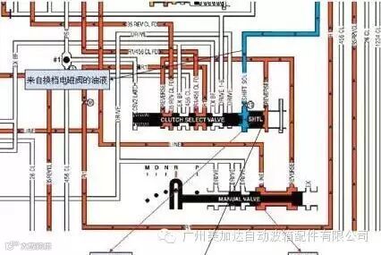
故障总结通过以上故障可见,变速器控制模块的自学习功能是多么强大, 在3 - 5 - R 离合器波形片损坏的情况下,前进挡换挡时和正常车相比都感觉不出明显差别来。只是在更换了控制电磁阀总成后,由于压力控制电磁阀2和变速器控制模块还未达到完美匹配,2-3挡和4-5挡才表现出明显冲击。换挡电磁阀是一个开关电磁阀,通电时打开。在挂倒挡时,换挡电磁阀通电打开,来自执行器供油限压阀的油液经换挡电磁阀作用于离合器选择阀右侧,同时来自手动阀的主油压作用于超控往复阀压差区域,来自换挡电磁阀的油压抵消了部分超控往复阀压差区域的主油压,降低了挂倒挡时离合器选择阀的移动速度,减小入挡冲击(如图4所示)。而在有换挡电磁阀卡滞关闭的故障状态下或断开变速器控制模块连接器时,由于没有来自换挡电磁阀的油液作用于离合器选择阀,主油压直接推动超控往复阀使离合器选择阀移动,将加大换挡冲击,这也是为什么换完控制电磁阀总成后入倒挡冲击减小的原因。在有电控的介入下,压力控制电磁阀2和换挡电磁阀控制着倒挡的入挡感觉,本例是换挡电磁阀卡滞关闭导致3-5-R离合器工作粗暴,使波形片损坏,剧烈的换挡冲击却是换挡控制电磁阀卡滞关闭和3-5-R离合器波形片损坏叠加的结果。

图4 倒挡时离合器选择阀油路图

如果您喜欢本文章,欢迎您分享和转载,感谢您的支持!


