
冷车启动时起动机无力,而热车启动时很容易带动曲轴使车发动,表示起动机良好,则故障出自于蓄电池。
冷车或热车时起动机均空转良好,而启动齿轮与飞轮齿环啮合后电枢不转或无力将车启动,若起动机开关无接铁,通电良好,则故障出自起动机。
若蓄电池状况良好,线路也正常,而加负载时无力,不能使起动机启动,其原因可能是:起动机整流子过脏,电刷磨损过多或电刷弹簧压力不足,使电刷接触不良;激磁绕组或电枢绕组局部短路,起动机功率下降;轴承磨损过甚或装配不良,使电枢与磁极铁芯摩擦;起动机开关触点烧蚀,接触不良;发动机装配过紧或温度过低,使运动阻力过大。
多数起动机用的是石墨含油轴承。在开始使用阶段,由于油透不出来,几乎属于干摩擦,使轴承磨损加剧。另外后盖上轴承又远离前边的两个轴承,因此在工作中承受的压力较大,磨损也严重,损坏较快。为此,在使用中应注意多给起动机轴承加注润滑油,尤其是对后盖处的轴承应加强维护。
启动时起动机小齿轮与飞轮齿环咬住,多半是由于蓄电池亏电、发动机装配过紧、起动机有故障以及起动机小齿轮与飞轮环齿磨损过甚所致。因为当起动机有故障而不能转动曲轴时,虽松开了踏蹬,若起动机小齿轮与飞轮环齿之间压得很紧,且两齿面磨损过甚、凸缘不平时,则小齿轮就会被压住而咬死。同时,回位弹簧不能使传动轴恢复原位,以至于不能切断电路,时间稍长就会将起动机烧坏。遇此情况,应立即拆除蓄电池的搭铁线或蓄电池与起动机的连接线,然后扳撬飞轮使其脱开,或将变速杆放进高挡位置,不开启动发动机,不踏下离合器,晃动车辆,以使起动机小齿轮与飞轮环齿脱开。如仍不能脱开,可将起动机的固定螺栓松下几扣,并用旋具拨动飞轮,使其脱开。
当接通点火开关,并旋转到起动挡而起动机不转动时,这多半是电路接线接触不良(或断路)或是机件损坏,例如启动电磁开关损坏或点火开关损坏,甚至起动机本身损坏(线圈绕组断路或电刷、换向器损坏)。
判断及排除这类故障,可按下图进行:

起动机常见故障速查图 ▲

发电机、起动机及蓄电池的接线 ▲
当蓄电池存电不足、起动机电路连接不良或电磁开关故障时,都会引起起动机转动无力。另外,起动机本身故障,例如轴承松旷、电刷磨损、换向器脏污、磁场线圈和电枢线圈局部短路,都会使起动机转动无力。
出现此类故障时,首先要检查蓄电池电量是否充足,否则应立即充电再试。
然后检查电磁开关。接通启动开关时,如能听到“啪”的一声响,说明电磁开关工作正常,故障可能出在电路;若无声响或响声很弱,则表明电磁开关有故障,多半是接触桥烧蚀而引起的接触不良。
电路中有无短路、断路现象,可对照下图进行查找。

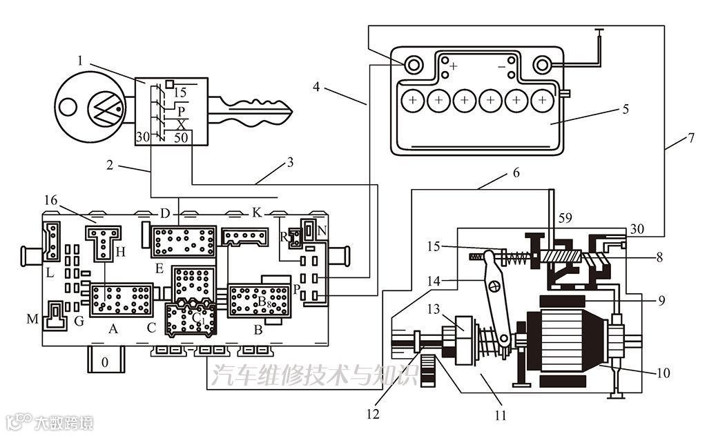
起动机接线 ▲
1—点火开关;2—红色线;3,6—红/黑色线;5—蓄电池;4,7—黑色线;8—电磁开关;9—定子;10—转子;11—起动机总成;12—小齿轮;13—单向离合器;14—移位拨杆;15—回位弹簧;16—中央线路板
起动机本身故障比较容易判断,一般是磁场线圈或电枢线圈局部短路引起的;而在短路不严重时反而不易判断,可用新起动机替代后查看有无好转,若有明显好转即可判定。
机件故障最好更换,如一时没有备件,可以修理应急(如修锉电磁开关的接触桥等)。
当起动机电磁开关的线圈短路、接触桥短路或熔结时,容易产生起动机转动不停的故障;另外,电磁开关触点烧结、弹簧损坏、启动开关不能回位,都可能引起此类故障;单向旋转的离合器卡住不能脱开、起动机安装不良,也会引起此类故障。
判断此类故障,可在启动后将点火开关置于正常工作挡,发现起动机转动不停则立即熄火检查;如起动机仍转动不停,即检查电磁开关触点是否烧结,或点火开关是否有故障,若有,应换件以排除。如熄火后起动机停转,则检查超越离合器和起动机安装情况。
接通点火开关的启动挡,起动机空转,带不动曲轴旋转。这是由于单向旋转的超越离合器打滑或损坏的缘故。此时听不到起动机高速转动的嗡嗡声,发动机不能启动。
若启动时有齿轮撞击声,这是啮合弹簧过软(或折断)或起动机电磁开关行程调整不合适所致;也可能是起动机螺栓松动、起动齿轮损坏、起动机轴承损坏,甚至是飞轮齿轮损坏所致。必须仔细查看,对症排除。
起动机内的故障包括电枢绕组和励磁绕组的短路(或断路)、轴承严重磨损、导线连接不良等。但最容易发生故障的是换向器的烧蚀和磨损。因为起动机运转时,换向器的电刷在动态中传递大电流,电火花的烧蚀不可避免。另外,电刷磨损、弹簧变软、换向器失圆和云母凸起等,都会进一步使火花加剧,促使换向器迅速烧蚀,接触电阻增大,启动电流减小,启动性能下降。加强换向器和电刷的维护检查,使其始终处于良好的技术状况,是非常重要的环节。
当轿车无法启动,又排除其他机件故障后,要检查起动机电路短路故障时,可以采用下述方法:
串联两个12V的蓄电池,两电极间连接导线和熔丝,一个电池一端引出的导线端紧接于电枢轴上,手执另一个电池的一端引出的导线端碰触临时性电枢导线。当触及到短路的导线时,因有巨大电流通过,会产生火花。然后在这段做好记号,再进行绝缘处理,即可消除短路的故障。
第一次接电路触线时,有短路故障的电枢短路处产生火花,但第二次或第三次时便无火花,这表明电路处已烧成缺口而断路,对此可不再进行绝缘处理,应清理更换电线。
启动发动机时听到“咔”一声,起动机没有转动或者听到“呜、呜”似转非转的声音。
故障原因:
① 蓄电池本身有问题(缺电过多,蓄电池损坏)。
② 蓄电池接线与起动机的接线不良。
③ 起动机内部有问题。
故障诊断:
① 先按喇叭,听到喇叭声音响亮,和原来并无区别,然后接通前照灯开关,前照灯灯光明亮,可以断定蓄电池良好。
② 如喇叭声音弱,前照灯灯光暗淡,说明蓄电池极柱头接触不良或蓄电池缺电过多及容量降低。
如灯光很亮,喇叭也很响,说明接触起动机的导线松动或接触不良或起动机内部存在故障。
排除方法:
应对蓄电池进行补充充电或更换蓄电池。清理和接牢所有可能存在故障的接头部分并插接好。有故障的起动机送修理厂检修。


