
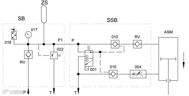
快开和快关模块的动力油,来自于油站输出。一旦油站出现故障,导致失压,快动模块就会根本不起作用,而油动机的比例阀模块就会闭锁。
但是闭锁阀门的时间由油路系统的泄漏量来决定,而且蒸汽在阀芯密封的上、下台阶处的作用面积不同,会造成在失压状态下的阀门被少量顶开,造成母管蒸汽泄压。

埃迈流体技术
快开和快关模块的动力油,来自于油站输出。一旦油站出现故障,导致失压,快动模块就会根本不起作用,而油动机的比例阀模块就会闭锁。
但是闭锁阀门的时间由油路系统的泄漏量来决定,而且蒸汽在阀芯密封的上、下台阶处的作用面积不同,会造成在失压状态下的阀门被少量顶开,造成母管蒸汽泄压。
