小编整理了150张化工工艺流程图,供大家学习了解更多的化工生产工艺~ 欢迎收藏!




















































石化行业产品走向

石油前处理







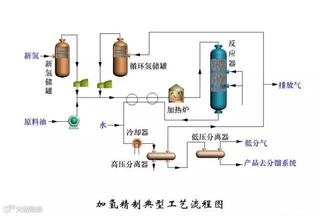
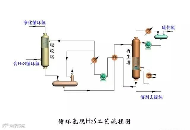
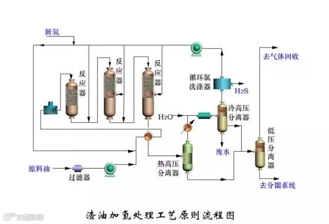
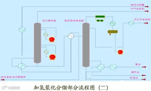
加制氢工艺












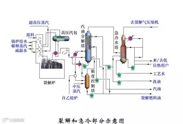
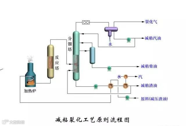
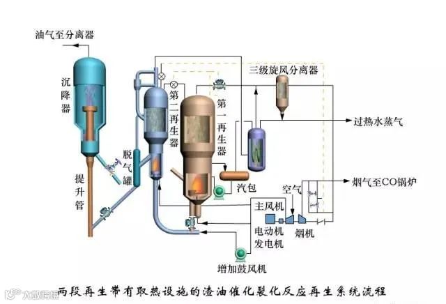
催化、焦化、重整等工艺

























资料来源:流程工业、化工杂志
END

化工易—百万化工人首选平台
扫码体验 化工易手机端 |
会员注册 |
| 供需大厅 | |
| 行业资讯 | |
| 化工计算器 | |
| 化工企业地图 | |
| 化工指数 | |
| 产品监测报告VIP定制 |


