/ 摘要
组件本土制造趋势下电池片出口大增,海外超额利润逐渐向电池片企业转移:
海外多国大力扶持本土光伏制造,目前以生产难度最低的组件为主,由于电池片生产难度较大,海外组件产能远超电池片,且缺口短期内难以明显缩小,推动中国电池片出口量大增。电池片海外售价相比中国溢价明显,海外超额利润逐渐由组件企业向电池片企业转移,其中由于多重关税,美国市场售价远远高于其他地区,率先在海外建成产能以应对关税的企业可享受其高单W盈利。
N型快速取代P型,TOPCon相关电池将保持主流,xBC潜力大
由于转换效率更高,N型电池近年来快速取代P型成为主流,出货量占比2024年预计将升至74%。在N型各技术路线中,目前TOPCon性价比优势明显,占据绝对主流,xBC效率最高但双面率最低,尚处量产初期成本较高,仅在分布式等市场具有竞争力,但发展潜力大。我们预计xBC市占率将逐年提升,但TOPCon 2029年前仍将保持主流,在xBC各技术路线中,和TOPCon叠加的TBC将成为主流,TOPCon相关电池的主流地位仍难以动摇。
产能逐步出清下盈利拐点已现
由于产能过剩,2023年以来电池片价格下跌且大于成本下降,单W毛利持续下行,导致全行业毛利亏损。但在亏损压力下,部分落后产能已被迫停产,在产产能也下调开工率,2024年10月以来单W盈利持续回升,拐点已现。我们认为全行业亏损无法长期持续,在政策支持下产能将加速出清,同时电池片产能过剩较为轻微,目前N型产能预计仅为2025年需求的1.2倍,有望率先在光伏主产业链中实现供需平衡,单W盈利已进入修复周期,2H25一线企业将扭亏为盈,2026年利润率将恢复至合理水平。
龙头优势明显,困境反转可期。
凭借量产转换效率、非硅成本等方面的优势,我们测算目前一线企业相比二三线企业TOPCon内销单W毛利优势高达0.02-0.03元(人民币,下同),优势明显且可长期维持,随着产能逐步出清,专业化龙头困境反转可期。
一、概要:产能逐步出清下电池片盈利拐点已现,龙头优势明显反转可期
电池片是光伏产业链的核心技术环节:电池片的转换效率对光伏发电成本影响较大,是光伏产业链的核心技术环节,属于技术和资本双重密集型行业,在光伏主材各环节中壁垒较高。电池片企业可分为主要销售电池的专业化企业和主要销售组件的一体化企业,目前各占约一半市场份额。
组件本土制造趋势下电池片出口大增,海外超额利润逐渐向电池片企业转移:海外多国大力扶持本土光伏制造,目前以生产难度最低的组件为主,由于电池片生产难度较大,海外组件产能远超电池片,且缺口短期内难以明显缩小,推动中国电池片出口量大增。电池片海外售价相比中国溢价明显,海外超额利润逐渐由组件企业向电池片企业转移。
产能逐步出清下盈利拐点已现:由于产能过剩,2023年以来电池片价格下跌且大于成本下降,单W盈利持续下行,导致全行业毛利亏损。但在亏损压力下,部分落后产能已被迫停产,在产产能也下调开工率,2024年10月以来单W盈利持续回升,拐点已现。我们认为全行业亏损无法长期持续,在政策支持下产能将加速出清,同时电池片产能过剩较为轻微,目前N型产能预计仅为2025年需求的1.2倍,有望率先在光伏主产业链中实现供需平衡,单W盈利已进入修复周期,2025下半年一线企业将扭亏为盈,2026年利润率将恢复至合理水平。
龙头优势明显,业绩反转可期,首推钧达股份:凭借量产转换效率、非硅成本等方面的优势,我们测算目前一线企业相比二三线企业TOPCon内销单W毛利优势高达0.02-0.03元,优势明显且可长期维持,随着产能逐步出清,专业化龙头业绩反转可期。
二、海外仍缺高质量电池片,策略性出海具超额利润
海外光伏产业链结构仍失衡,依靠进口电池片满足本土组件产能
随着各国对光伏产业的重视,多国大力扶持本土光伏制造产能,目前以生产难度最低的组件为主,因此海外组件产能近年来快速扩张。由于电池片生产难度较大,海外本土组件产能远超电池片,其中海外组件产能最大的三国,即美国/印度/土耳其,2024年底本土电池片产能缺口分別高达40/50/19GW,且我们预计短期内难以明显缩小。
我们认为从中国的电池片出口能说明以上状況。2024年电池片出口增长主要来自印度。10M24出口出货量同比增长14.1亿个(同比32%),其中印度增长19.6亿个(同比161%),此外印尼增长2.8亿个(同比12.1倍),其他主要出口国家则大多下降,其中柬埔寨/泰国下降2.6/3.1亿个(同比-37%/-89%),降幅较大,土耳其下降1.1亿个(同比-9%)。印尼暴增和柬埔寨、泰国等国锐减主要是由于美国2024年对越南、泰国、马来西亚、柬埔寨这东南亚四国光伏组件进行双反调查,从而东南亚组件产量由这些国家转移至印尼。
由于高关税,美国电池片基本不从中国进口,而主要从东南亚、韩国等国进口。在贸易壁垒不断提高的大环境下,2024年8月美国却将其每年光伏电池的201关税豁免配额从原本的5GW上调至12.5GW,充分说明其本土电池片的严重短缺。
把握出口溢价,中国电池片龙头仍有优势
目前中国生产的光伏电池在全球市场占据主导地位,2023年占全球出货量的92.1%。目前,海外电池片产能绝大部分为中国一体化组件企业的东南亚产能,主要用于自供,专业化电池片企业的海外产能极少。中国电池片企业的竞争力在全球首屈一指,为了扶持本土电池片产能,美国、印度、土耳其对进口或中国电池片设置了贸易壁垒,并给予本土产能补贴(美国IRA补贴标准高达4美分/W)。
中国光伏产品的成本优势巨大,目前使用进口电池片的印度/美国本土产PERC组件价格高达0.15/0.24美元/W,远远高于0.085美元/W的中国出口价格(不含关税),而电池片环节的成本差距只会更大。
相同电池片的海外售价相比中国溢价明显,在无贸易壁垒市场,目前溢价约在0.02元/W或8%,在有贸易壁垒市场,溢价则更高,因此即使考虑海外运费更高等因素,电池片企业海外毛利率均明显高于中国,出海成为提高毛利率的重要方式。以中国龙头企业的情況为例,2023年钧达/爱旭电池片毛利率海外比国內分別高出5/10个百分点。
1.我们总结目前中国电池出口的的优势如下:
由于光伏电池的高技术含量以及海外长期缺乏生产经验,海外绝大多数国家都无力也无意于扶持本土电池企业与中国企业竞争。
对电池设置贸易壁垒的国家远少于组件,这和较多国家希望扶持天然拥有当地渠道优势的本土组件企业存在较大差异。
而对于剩余的少数大国,由于海外和中国的电池成本差异远大于组件,相比组件需要更高的关税和补贴才能阻止中国企业的电池进入,而目前的贸易壁垒尚无法到达这一要求。
即使这些国家的部分本土电池产能在贸易保护下得以存活,但其竞争力仅限于本土市场,并不会影响中国企业出口至剩余的绝大多数国家。因此我们认为贸易壁垒无法撼动中国电池企业的绝对优势地位。
海外建厂瞄准利润相对吸引力较大的海外市场
我们以印度、土耳其及美国三大中国电池片海外市场作分析:
印度及土耳其:两国的贸易壁垒针对所有国家,因此中国企业对应这两国,我们认为除非贸易壁垒进一步加強,否则中国企业没有海外建厂必要。
美国:贸易壁垒则针对中国和中国企业在东南亚四国的产能,因此目前中国企业在海外建厂主要应对的是美国市场。由于多重关税,美国市场电池片单W售价目前高达12美分,折合人民币0.87元,远高于其他市场的低于0.3元,单W利润极其丰厚,因此成为在利润端上相对吸引力较大的海外市场。
在当前形势下,中国电池片企业应对美国关税的方法仅有2种,即在美国建厂和在东南亚四国以外地区海外建厂,但前者由于成本过高和风险较大,仅有少数已在美国拥有组件产能的一体化组件企业实施,对于专业化电池片企业,后者更加可行。
因此我们认为中国电池片将更积极布局在战略具优势的地区建厂,特別是非东南亚地区內,电池片尤其是N型电池片产能极其稀缺,其中钧达已率先在阿曼投资建设5GW TOPCon电池产能,预计将于3Q25建成投产,建成后有望成为中国企业在海外非东南亚地区的首个N型电池项目,作为极其稀缺的可应对美国关税的高效N型电池产能,我们预计短期内有望充分享受美国市场高额利润,预计2026年单W净利达0.292元。
另外,退稅的下降亦对电池片生产商布局海外建厂起积极作用。从2024年12月起,中国政府把光伏电池出口退税税率由13%下调至9%,缩小了海外产能相比中国产能的成本劣势,将提高企业海外建厂积极性。
我们预计在部分国家扶持本土产能和中国企业海外建厂推动下,光伏电池片出货量中海外产地占比将由2023年的7.9%小幅提升至2030年的12.3%,其中大部分仍将来自于中国企业的海外产能。
三、电池技术趋势:TOPCon相关电池将保持主流,xBC潜力大
展望:TOPCon 2029年前仍将保持主流,TBC 将逐渐接棒
近年来以TOPCon为代表的N型电池技术逐渐成熟并已占据较高市场份额,我们预计各类N型技术出货排名的更替将分为以下时间段:
2024-26年:我们预计TOPCon出货量占比2024年将同比提高45个百分点至68%,首次成为主流,并在2026年升至最高83%。
2027-29年:此后随着xBC成熟将逐渐下降,但在2029年前将继续保持主流,TBC将逐渐替代TOPCon的地位,2030年占比提升至40%,而TOPCon相关电池(包括TOPCon和TBC)占比将持续提升,并在2027-28年达到90%。
2029年后:因其它xBC技术占比提升,TOPCon和TBC占比开始下降,但2030年仍将保持在80%以上,主流地位仍难以动摇。
目前状況:N型替代P型成为主流技术
我们总结近年电池技术的趋势:
随着TOPCon等N型技术逐渐成熟,以及更高的转换效率,自2023年开始N型开始替代P型(PERC)成为主流技术。
N型出货量市场占比快速提升,由2022年的6.6%升至2023年的26.5%。
随着N型价格跌至和P型接近后,性价比优势凸显。
预计2024年出货量市场占将升至74.3%,2025年起将升至90%以上,成为市场绝对主流。
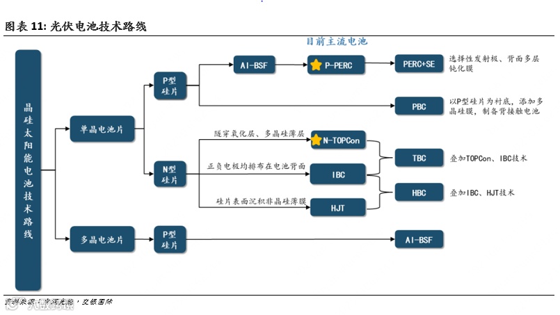
TOPCon、HJT、BC三大N型电池技术路线比较
转換效率:根据中国光伏行业协会,2023 年PERC/TOPCon/HJT电池量产平均转换效率达23.4%/25%/25.2%,2024年将提高至23.6%/25.4%/25.8%,HJT相比TOPCon有一定优势。由于多项新技术在2024年快速导入,目前TOPCon主流转换效率已达26%,快于原本预期,已追平HJT,未来仍有望提升1个百分点至27%。xBC目前量产转换效率约27%,拥有效率优势。
应用场景:由于N型技术中HJT双面率最高可达90%, xBC仅有55-65%,加上转換率的不同,当中差异导致其相对优势场景不同:
TOPCon和HJT转换效率较低而双面率较高,相对优势场景为可背面发电的地面电站,尤其是背面发电增益多的高反射率场景;
xBC转换效率较高而双面率较低,更适用于背面无法发电的分布式及安装、土地成本较高的海外高价市场。
设备投资:以2023年的数据显示,单GW设备投资成本TOPCon跟PERC差距收窄,成本优势大幅高于HJT及作为新兴技术的xBC。
非硅成本:N型技术中综合来看,非硅成本TOPCon最低,HJT比TOPCon高约0.04元/W,xBC最高,但未来下降空间也最大。
商业化水平:TOPCon已处于大规模量产阶段,HJT至今出货仍较少,仍处于量产初期,xBC目前仅有爱旭、隆基等极少数企业拥有量产能力,也处于量产初期。
结论:TOPCon 性价比优势明显,xBC 降本技术成熟后将快速抢占市场
我们认为,目前TOPCon和HJT相比,效率持平,成本优势明显,因此具有绝对优势;和xBC相比,尽管目前TOPCon效率略低,但考虑到成本优势巨大和双面率优势,其在地面电站及低价分布式市场也具有明显优势;xBC目前则仅在海外高价分布式市场具有优势。
由于性价比优势明显,TOPCon电池2023年出货量市场占比高达23%(在N型中占比高达87%),为N型电池的绝对主流,而HJT占比仅2.6%,xBC占比更仅有0.9%。
xBC目前尚处于技术及设备开发初期,因此成本较高,但随着无银化等技术逐渐成熟,降本潜力大,我们预计xBC的分布式市场份额将快速提升,至2029年有望在分布式市场具有明显优势,并在地面电站和TOPCon竞争力持平,总体市占率达50%。而在xBC的各类技术路线中,我们预计TBC由于作为叠加基础的TOPCon的性价比优势,和产能可由存量TOPCon产能改造而来投资成本较低,从而成为主流。
四、市场格局 – N型市场集中度高于整体电池市场
一体化制造商目前市占率较高
按现时市场格局, 2022/23年专业制造商出货量分别占全球光伏电池出货量的50.4%/43.0%,和一体化企业并驾齐驱。专业制造商是指主要专注于电池环节的公司,其电池产能远大于组件产能,大部分电池用于外售给组件企业。一体化制造商则主要销售组件,其电池用于内部组件生产,基本不外售,但其电池产能往往低于组件产能,仍需要向专业制造商进行采购。
2023年电池片出货量企业排名中专业化企业通威位居第一,晶科等一体化企业位居第二至五位,CR5/10市占率为52%/80%,市场集中度仍有提高的空间。
专业化企业对外出货量中(234GW ,对比整体市场545GW),通威、爱旭、中润、钧达长期位居前五。2024上半年,由于重心转向组件业务,通威/爱旭由2022/23年的第一/二位降至第三/四位,钧达则由2022年的第五位上升至2023年的第二位。2023年CR5市占率为74%,同比基本持平,集中度相对较高。
N型市场集中度相比整体电池市场更高
在N型领域,先发企业具有明显优势。2023年TOPCon电池片出货量中(128GW,占电池片总出货量23%),晶科、钧达、正泰位居前三,CR3市占率高达60%;专业化企业TOPCon对海外出货量中,钧达以47%的高市占率稳居第一(1H24仍保持第一),CR3市占率高达68%。N型市场集中度相比整体市场更高。
五、龙头盈利优势明显,产能逐步出清下单W盈利拐点已现
近年来行业大举扩产导致电池片产能过剩。据统计,目前TOPCon/HJT/xBC电池产能高达750/60/55GW,N型产能合计860GW,相比2024年电池片需求611GW高出多达41%,但随着需求增长,相比2025年预测需求722GW则仅高出20%,过剩幅度将明显收窄。
由于各企业的N型出货占比、海外出货占比、量产平均转换效率、非硅成本存在差异,电池片企业间毛利率差别较大。钧达、爱旭、通威这3家专业电池片龙头2023年毛利率均在15%左右,包括新进入者在内的其他企业则都在个位数至负数,龙头优势明显。由于产能过剩导致电池片价格下跌,1H24各企业毛利率均下降,仅钧达毛利率为正(1%)。随着电池片价格继续下跌,2H24行业亏损程度加重。
目前提高TOPCon转换效率的较简单技术已被行业广泛采用,效率的进一步提升则需要雄厚的研发实力和较多的设备资本开支,而从2Q24起行业已连续三个季度陷入亏损,大部分二三线企业已无力进行大规模研发和技术升级,和龙头的技术差距扩大,因此我们预计龙头的单W盈利优势可长期维持。
成本分析: 硅片成本占比已降至一半以下,非硅成本仍有下降空间
电池片成本包括原材料(包括硅片、银浆等)、制造费用(包括折旧、水电、间接人工等)、直接人工、运费,可分为硅片成本和剩余的非硅成本。电池片价格取决于硅片、银浆等原材料价格和自身供需关系以及降本情况。
硅片:价格2023年以来持续下跌,N型硅片价格由2023年9月的3.47元/片跌至最低1元/片,直至2024年11月以来才小幅反弹。
银浆:价格主要取决于银价,2024年以来银价大涨推动银浆价格由1月的6171元/千克上涨至6月的7837元/千克,目前小幅回落至约7600元/千克,但由于新技术导致单W银耗明显下降,非硅成本上升并不明显。
根据中国光伏行业协会的测算和目前的硅片价格,我们测算目前TOPCon电池片先进产能现金成本约0.23-0.24元/W,其中:
硅片成本约0.11元/W,占比47%,这一比例由于硅片价格下跌近年来大幅下降。
非硅现金成本:0.12-0.13元/W,其中银浆成本0.05元/W,电力成本0.03元/W。
剩余成本约0.04-0.05元/W。
根据折旧年限不同,满产时折旧成本约0.02-0.03元/W,非硅成本约0.15-0.16元,生产成本约0.26-0.27元/W。由于目前绝大多数企业均未满产,实际折旧成本将更高。龙头企业由于银浆等原材料单耗更低、良率更高、转换效率更高等因素而拥有成本优势。随着0BB(无主栅)等降低银耗、提高转换效率的新技术导入,电池片非硅成本仍有下降空间。
电池片盈利拐点已现,少数TOPCon龙头企业毛利或已接近转正
由于自身产能过剩和上游硅片价格下跌导致成本下降,电池片价格2023年以来同样持续下跌,其中TOPCon价格由2023年5月的1.15元/W跌至2024年10月最低0.27元/W,但随着供需关系改善,11月下旬以来持续反弹,现时已回升至0.28元/W。
由于产能过剩,电池片价格下跌大于成本下降,单W盈利持续下行,由于非硅成本变化不大,我们以电池片-硅片价差来反映电池片单W毛利变化趋势。TOPCon电池片-硅片不含税价差由2023年9月的0.34元/W持续下降,并在9月底降至最低的0.12元/W,导致全行业毛利亏损,按照TOPCon电池片先进产能非硅现金成本0.12-0.13元/W测算,先进产能也一度接近亏损现金。
在亏损压力下,部分落后产能已被迫停产,在产产能也明显下调开工率,从而推动电池片-硅片价差2024年10月以来持续反弹,目前已反弹至0.14元/W,单W盈利拐点已现。
我们测算目前TOPCon先进产能单W现金利润已回升至接近0.02元/W,少数高开工率的龙头企业凭借更高的售价和更低的成本,毛利或已接近转正,但单W净利仍有亏损。
较陡峭的行业盈利曲线为落后产能出清提供了坚实的基础,而外部环境近期也出现了一系列有利于产能出清的积极迹象:
2024年7月召开的中央政治局会议首次指出“要强化行业自律,防止“内卷式”恶性竞争。强化市场优胜劣汰机制,畅通落后低效产能退出渠道”。8月1日起《公平竞争审查条例》正式实施,明确规定没有法律、行政法规依据或者未经国务院批准,不得给予特定经营者税收优惠,选择性、差异化的财政奖励或者补贴。在这些政策的推动下,此前对产能过剩起到推波助澜作用的地方政府招商引资补贴已被叫停,将加快产能出清。
2024年11月20日工信部公布《光伏制造行业规范条件(2024年本)》,规定现有/新建和改扩建项目N型单晶硅电池(双面电池按正面效率计算)的平均光电转换效率不低于25%/26%。目前行业TOPCon电池主流转换效率约26%,我们预计新标准有望使部分技术落后的企业无法扩产。
随着A股IPO收紧,中润、润阳两家出货量长期排名前五的专业化电池片企业均在2024年终止IPO,我们认为这也将对产能出清起到积极作用。
我们认为目前的全行业亏损状态无法长期持续,在政策支持下产能将加速出清,同时电池片环节产能过剩较为轻微,目前N型产能仅为2025年预测需求的约1.2倍,有望较快并率先在光伏主产业链中实现供需平衡,电池片单W盈利已进入修复周期且空间可观。
我们预计随着供需关系逐渐好转,2025年单W盈利将持续修复,一线企业将在下半年扭亏为盈,随着产能出清后恢复供需平衡2026年利润率将恢复至合理水平,保守测算下,二线企业美国以外市场净利恢复至盈亏平衡,而一线企业凭借单W毛利优势,美国以外市场单W净利有望恢复至约0.02元。
七、附录一:电池片是光伏产业链的核心技术环节
电池片处于光伏产业链中游,技术和资本双重密集,壁垒较高
光伏电池片将光能转换为电能,是光伏组件及发电系统的核心部件,其光电转换效率直接决定了组件转换效率,对光伏发电成本影响较大。光伏行业经历了数次技术革命,均起源于光伏电池的技术升级。因此光伏电池片是光伏产业链的核心技术环节,也是技术含量最高的环节。
光伏电池片上游为光伏硅片和银浆等原材料,通过电池片设备将硅片加工为可发电的电池片,下游为由电池片封装而成的光伏组件,处于光伏产业链的中游。电池片表面物质的氧化效应使其不适宜未经封装长时间保存,其理论最佳库存时间不超过 45 天,因此无法长期累库,企业更倾向于以销定产,库存天数一般为光伏主材中最低。
电池片销售基本无账期,客户大多在交付前通过现金和应收票据支付全款,部分客户为了锁定订单甚至可能发货前数月付款,基本无应收账款,因此经营活动现金流状况较好,坏账风险很低,在光伏产业链中属于较好的商业模式。
电池片基本为标准品,核心性能参数为转换效率,转换效率相同的产品售价基本一致。同一批次中各电池片的单片成本相同,但转换效率存在差异,可分为A/B/C级,其中高转换效率产品的售价和毛利率更高,因此提高量产平均转换效率对企业十分重要。
根据中国光伏行业协会统计,2023年TOPCon/HJT电池片的单位产能投资额高达1.55亿元/3.51亿元/GW,远高于组件的0.57亿元/GW,和多晶硅、硅片接近,属于资本密集型行业。电池片作为技术和资本双重密集型行业,我们认为在光伏主材各环节中壁垒较高,事实上电池片也是目前产能过剩程度最低的主材环节。
光伏装机推动电池片需求快速增长
在光伏发电成本下降和各国能源转型推动下,光伏新增装机2024年在高基数下仍保持较快增长。1-3Q24内地新增装机161GW,同比增长24.8%,我们预计全年将达255GW,同比增长18%,尽管存在消纳等制约装机的因素,但在政府促进内需政策推动下,我们预计2025年仍将增长10%至280GW。
我们预计2024年海外新增装机同比增长24%至215GW,其中印度、巴基斯坦、中东等新兴市场增长迅猛,欧美市场则受到高利率影响而增长较慢。在美国降息利好推动下,我们预计海外新增装机2025年将增至275GW,增速提升至28%。
综上,我们预计2024/25年全球新增装机将同比增长21%/18%至470/555GW,增速相比2023年的70%放缓,但总体仍然较快。考虑容配比和组件良率等因素,我们预计全球电池片需求2024/25年将达611/722GW。
八、附录二:中国电池片出口分析
海外组件产能快速扩张导致其电池片进口需求激增。根据中国光伏行业协会统计,10M24中国光伏硅片、电池片、组件出口量为53.2/45.9/205.9GW,同比-3%/+42%/+16%,电池片增速远高于组件和硅片,在光伏主材出口量中的占比同比提升3个百分点至15%。我们预计这一趋势将长期持续,由于直接面对海外客户,海外市场的超额利润过去长期被组件企业垄断,未来则将逐渐向电池片企业转移。
尽管出口量大增,由于售价下跌,10M24中国电池片出口金额同比下降41%至152亿元,其中印度/土耳其占比46.9%/17.2%,为最大的2个市场,东南亚国家柬埔寨/印尼/越南/泰国占比9.9%/5.0%/1.8%/1.0%,客户主要为当地的中国企业组件产能,韩国占比3.9%,客户主要为韩华的组件产能,俄罗斯、阿联酋、日本均占比约1%,其他国家占比10.8%。
电池片海外主要市场的贸易壁垒情況
1.印度和土耳其市场:
印度对进口光伏电池征收25%的基本关税,土耳其对进口光伏电池设置60美元/千克(约0.5元/W)的最低限价,但目前这2个国家电池片绝大部分仍从中国进口,也是进口中国电池片最多的2个国家。
2.美国市场:
美国对进口光伏电池征收的关税最为复杂,包括301、201、双反关税三类:
2024年9月起美国将对中国光伏电池的301关税由25%上调至50%,但此前在多重关税下中国早已停止向美国直接出口,因此基本无实际影响。
2018年起美国开始对进口光伏电池征收201关税,但提供部分豁免关税的进口配额,目前税率14.25%,2025年2月后降至14%,2026年2月到期。2024年8月起美国将每年光伏电池的201关税豁免配额从原本的5GW上调至12.5GW,利好海外电池产能出口美国。
2024年美国开展对东南亚四国光伏电池的双反调查,并在10-11月公布初裁结果,中资企业双反税率最低25%,最高达274%,东南亚产能出口美国的路径被逐渐封锁。
公司分析
【钧达股份】电池片龙头反转可期,率先中东建厂有望享受海外高额利润
技术领先的TOPCon电池龙头,BC、钙钛矿等新技术积累深厚:
公司为老牌专业化电池片龙头,1H24公司电池片销量高居行业第二,其中N型销量更高居第一,公司拥有多个领先优势:1)率先选择N型电池中成熟度最高的TOPCon技术路线,量产平均转换效率达26.3%,高出行业平均0.3个百分点,并在BC、钙钛矿叠层等新技术方面积累深厚;2)3Q24海外收入占比已达35%,将充分受益于海外超额利润逐渐向电池片企业转移的趋势; 3)电池片产能过剩下导致公司短期盈利承压,但公司作为在1H24唯一电池片毛利率为正的上市公司,盈利优势仍十分明显。
率先中东建厂有望享受海外市场较高利润率:
由于多重关税,美国市场电池片单W售价高达约0.87元(人民币,下同),远高于其他市场的低于0.3元。
产能逐步出清后盈利恢复可期,美国高价市场将成为重要增长点:
电池片价格和单W毛利自2024年10月以来持续反弹,盈利拐点已现,电池片产能过剩较为轻微,逐步出清后盈利恢复可期。
【爱旭股份】短期盈利压力较大,业绩反转预期已反映
押注ABC电池进军组件环节,效率优势助力销量快速增长:
公司为专业化电池片龙头,2024年前销量长期位居行业第二。凭借长期高强度研发,公司突破并掌握了独创的N 型 ABC 电池的量产能力,并顺势切入组件赛道,目前组件量产转换效率高达24.2%,长期位居行业第一,相比目前主流的TOPCon高出约1.2个百分点,带来明显销售溢价,尤其在分布式和海外高价市场。公司ABC 组件销量逐季快速增长,1H24达1.62GW,较 2023 全年大增 232%,6月底在手订单超10GW。由于ABC组件的明显性能优势,公司快速扩产,2024/25年底ABC组件产能将达18/35GW。
电池片2024年转亏,ABC组件仍处投入期,短期盈利压力仍大:
公司传统核心业务电池片销售目前仍以PERC(P型)为主,随着P型需求和价格下跌, 1H24电池片毛利转负。同时公司ABC组件业务仍处于投入期,前期费用支出较大,研发/销售/管理费用由2021年开始增加迅速。公司9M24/3Q24亏损达28.3亿元/10.9亿元(人民币,下同),短期盈利压力仍大。同时公司资产负债率由2022年底的63.3%大幅上升至3Q24末的82.9%。为补充资本,2023年6月公司披露定增预案,由于A股再融资审核周期较长,目前仍处上交所审核中。
本文节选自交银国际已发布研究报告《光伏电池片行业:产能逐步出清下盈利拐点已现,龙头优势明显反转可期》(2025/01/07)。
更多往期精选文章>>>

