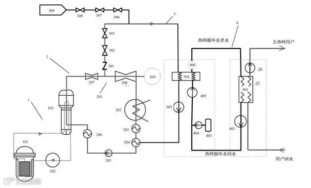
2月17日,中国核电成员单位中核辽宁核电向国家知识产权总局申报的“一种基于大型商用核电机组的热电联产方法”发明专利获得授权。该专利属于核电供热技术领域,是我国第一个核电供暖专利,具有极高的应用和保护价值。该项专利更是辽宁核电坚持企业发展创新、科技创新的重要体现。

目前,北方地区冬季大气污染问题的日益严重,解决燃煤取暖造成的环境污染,从根本上改善北方大气环境,成为迫在眉睫的问题。辽宁核电作为国有企业一员,希望在电力生产的同时,能承担起更多的地方公共服务义务,以实际行动展现公司“发展核电 造福辽宁”的企业宗旨。核电供暖便是其中重要一项。

自2016年开始,辽宁核电针对核电供暖工作开展了系列动作,在公司领导的带领下,一线处室人员刻苦钻研、潜心研究,攻克多项技术难题,同时经过了数次专题讨论、考察认证,最终得出结论,认为核电供暖能够大力解决燃煤取暖造成的环境污染问题,提高经济效益,保障并提高北方地区人民群众的生活质量,同时,能够使核电厂在供电的基础上实现供暖,提高核电厂热能的综合利用。期间,辽宁核电供暖课题获得国家能源局30万元专项科研资金支持。

核电供暖作为辽宁核电“核蓄风光水暖充”七产业中的重要组成部分,实现了核电能源的综合利用,对突破资源环境瓶颈,实现绿色低碳发展具有不可替代的作用。徐大堡核电厂供暖的实现,具有众多的环保优势和社会效益,更为解决地方环保问题,发展当地经济,发挥了重要作用。核电作为一种清洁能源,更是中国未来能源的发展趋势。

辽宁核电“一种基于大型商用核电机组的热电联产方法”发明专利的获得授权,为早日实现核电供暖这一目标提供了坚实保障,更为辽宁核电“以核电为龙头,核蓄风光水暖充”七产业联动,多能互补,打造北方清洁能源基地”的发展战略的早日实现打下了坚实基础。

文:中核辽宁核电


