大家可能会非常熟悉RS232,RS485,CAN等工业上常用的总线,他们都是传输数字信号的方式。那么,我们用什么方式来传输模拟信号呢?工业上普遍需要测量各类非电物理量,例如温度、压力、速度、角度等,这些都需要转换成模拟量电信号才能传输到几百米外的控制室或显示设备上。工业上最广泛采用的是用4~20mA电流来传输模拟量。
采用电流信号的原因是不容易受干扰,因为工业现场的噪声电压的幅度可能达到数V,但是噪声的功率很弱,所以噪声电流通常小于nA级别,因此给4-20mA传输带来的误差非常小;电流源内阻趋于无穷大,导线电阻串联在回路中不影响精度,因此在普通双绞线上可以传输数百米;由于电流源的大内阻和恒流输出,在接收端我们只需放置一个250欧姆到地的电阻就可以获得0-5V的电压,低输入阻抗的接收器的好处是nA级的输入电流噪声只产生非常微弱的电压噪声。
上限取20mA是因为防爆的要求:20mA的电流通断引起的火花能量不足以引燃瓦斯。下限没有取0mA的原因是为了能检测断线:正常工作时不会低于4mA,当传输线因故障断路,环路电流降为0。常取2mA作为断线报警值。电流型变送器将物理量转换成4~20mA电流输出,必然要有外电源为其供电。最典型的是变送器需要两根电源线,加上两根电流输出线,总共要接4根线,称之为四线制变送器。当然,电流输出可以与电源公用一根线(公用VCC或者GND),可节省一根线,所以现在基本上将四线制变送器称之为三线制变送器。其实大家可能注意到, 4-20mA电流本身就可以为变送器供电,变送器在电路中相当于一个特殊的负载,这种变送器只需外接2根线,因而被称为两线制变送器。工业电流环标准下限为4mA,因此在量程范围内,变送器通常只有24V,4mA供电(因此,在轻负载条件下高效率的DC/DC电源(TPS54331,TPS54160),低功耗的传感器和信号链产品、以及低功耗的处理器(如MSP430)对于两线制的4-20mA收发非常重要)。这使得两线制传感器的设计成为可能而又富有挑战。
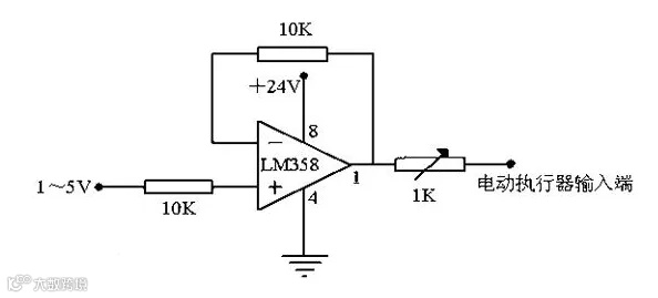
一般需要设计一个VI转换器,输入0-3.3v,输出4mA-20mA,可采用运放LM358,供电+12v。
我们系统地来看看模拟量设备为什么都偏爱用4~20mA传输信号~
4-20mA. DC(1-5V.DC)信号制是国际电工委员会( IEC )过程控制系统采用的模拟信号传输标准。我国也采用这一国际标准信号制,仪表传输信号采用4-20mA.DC,接收信号采用1-5V.DC,即采用电流传输、电压接收的信号系统。
一般仪器仪表的信号电流都为4-20mA,指最小电流为4mA,最大电流为20mA 。传输信号时候,因为导线上也有电阻,如果用电压传输则会在导线内产生一定的压降,那接收端的信号就会产生一定的误差了,所以一般使用电流信号作为变送器的标准传输。
一、什么是4~20mA.DC(1~5V.DC)信号制?
二、4~20mA.DC(1~5V.DC)信号制的优点?
三、为什么变送器选择4~20mA.DC作传送信号?
四、4~20mA传感器的由来?
免责声明:本文来自网络,版权归原作者所有,如涉及版权问题,请及时与我们联系删除,谢谢



