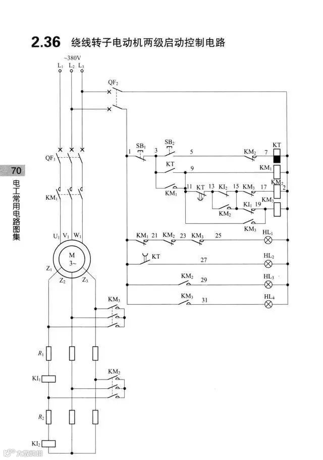
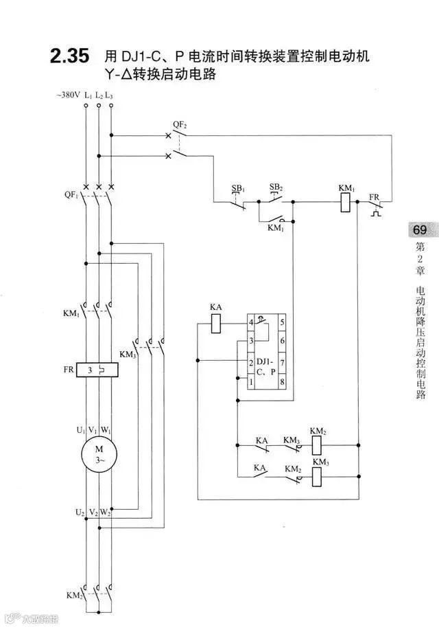
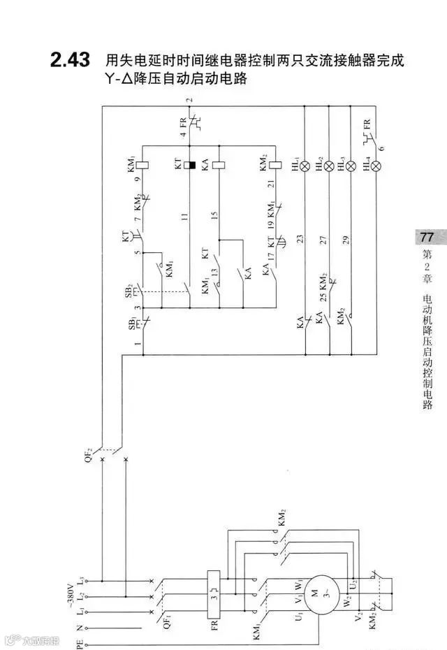
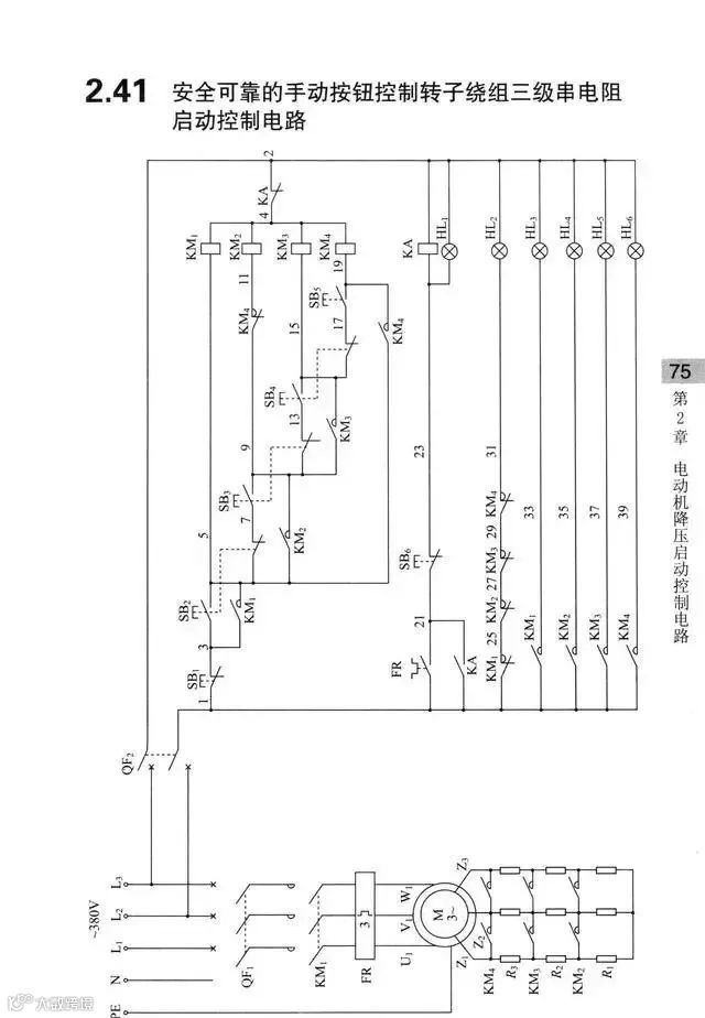
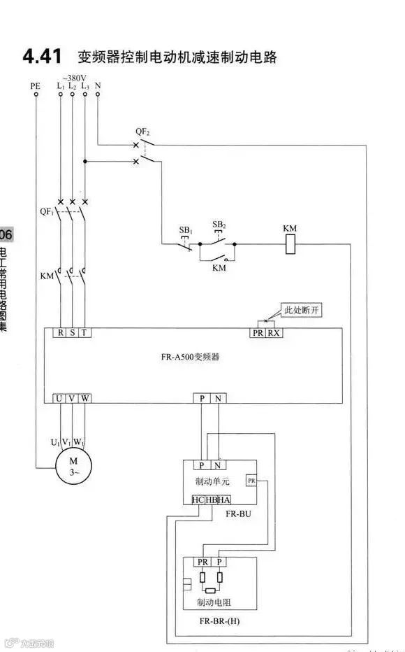
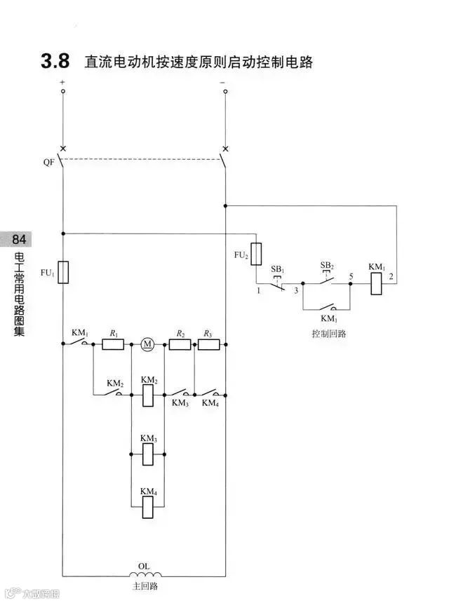
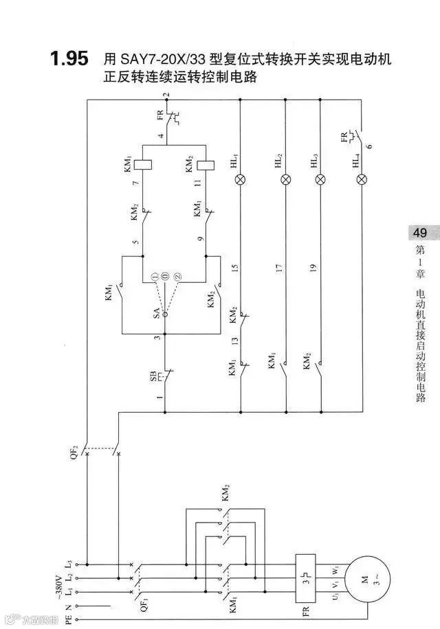
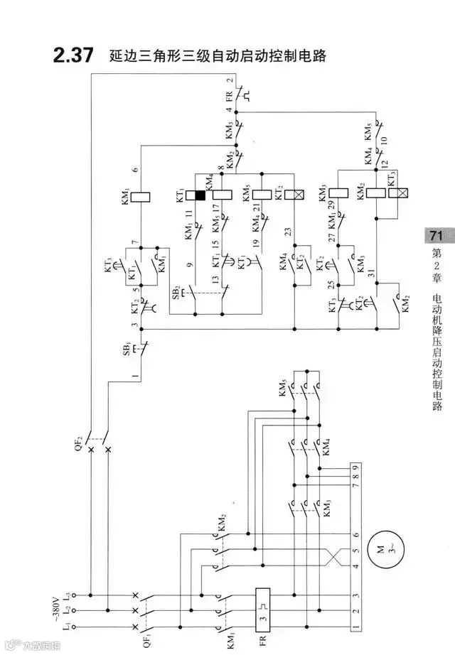
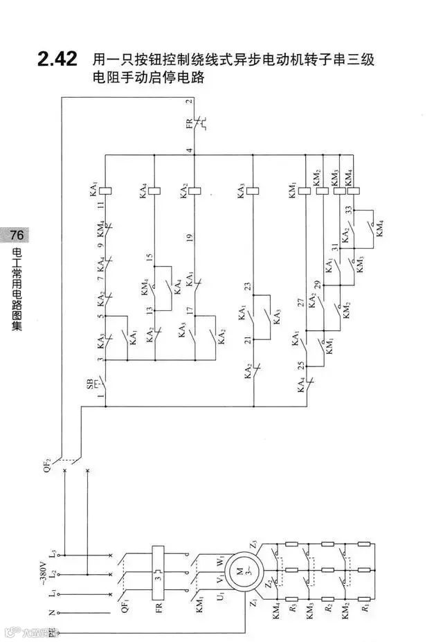
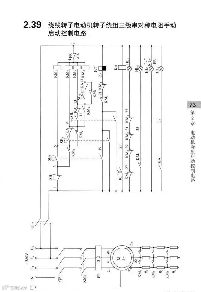
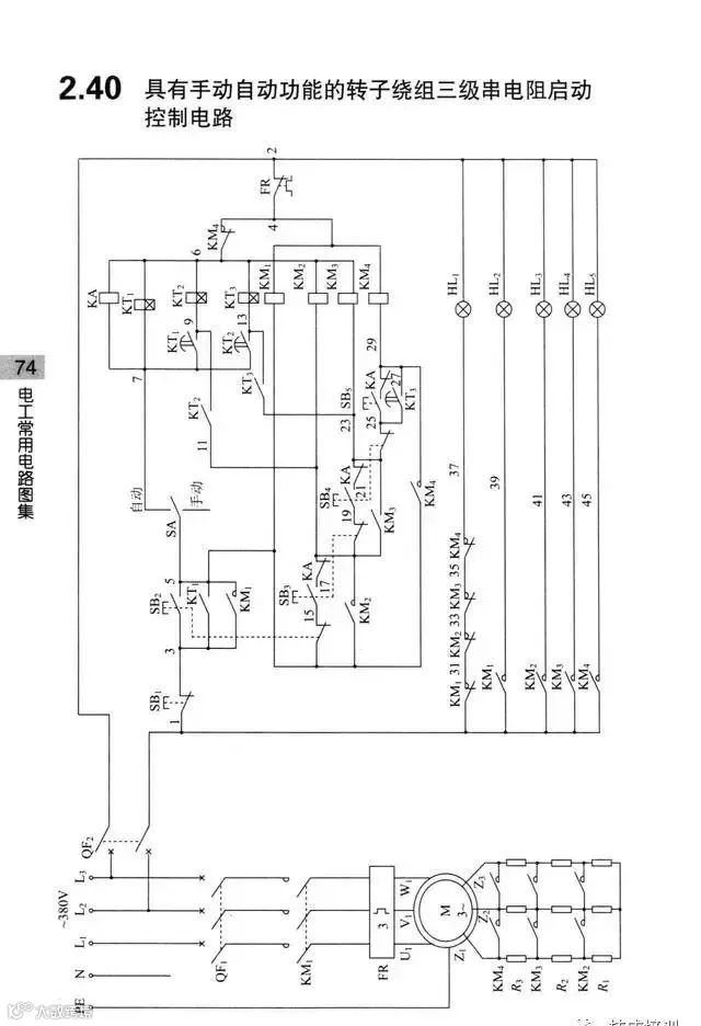
这些控制电路都是380V,实际中也可能有220V、110V、36V、24V等等。有的也有交流直流之分,在这里就不一一细说了,大家可以看到这些图后,举一反三
这么好的文章,分享到朋友圈,和朋友们一起分享吧!
免责声明:本文来自网络,版权归原作者所有,如涉及版权问题,请及时与我们联系删除,谢谢


