大数跨境

直流无刷散热风扇的知识原理与内部构成

直流无刷散热风扇的知识原理与内部构成 赣电之家
2026-02-11
1
导读:①直流无刷风扇的结构:主要可分为转子、定子、外框、电机(马达) 这四个主要部分以及一些其它的零碎的部件。

①直流无刷风扇的结构:


主要可分为转子、定子、外框、电机(马达) 这四个主要部分以及一些其它的零碎的部件。如下图:

图片

第一,风扇转子部分 : 

包括风扇扇叶,是产生空气流动的核心、散热风扇的轴心,用来支撑平衡扇叶滚动、转子磁环,永磁体,推进磁级切换转速关键、磁环外框,固定磁环。

第二,风扇定子部分 : 

包括支撑的弹簧,分开轴承平衡轴心、轴承,提供高转速,低摩擦,长寿命转动、扣环,固定结合转动整个部件、电机部分,生产转动方向,能动大小转动速度关键。
图片

第三,散热风扇外框 : 

起支撑风扇马达和导流作用。

第四,风扇电机部分:

包括电路板,控制能耗与信号出入、硅钢片(即定子磁体,上附绕组线圈)产生磁级推进切换、硅钢片上、下盖,固定与绝缘体。
图片

② 散热风扇的基本知识

第一,风扇的尺寸
风扇的尺寸大小,一般以风扇外边长和产品厚度尺寸表示,单位为mm。
第二,额定电压
是风扇额定运行下的电压值,常见的直流风扇电压普遍为5V,12V,24V,48V等规格。
第三,风扇转速
风扇转动的快慢程度,单位为rpm(转每分),这是风扇一个比较重要的参数,高转速表明可以带来大风量,生产厂家常常把产品标准化,分为超高(U),高(H),中(M),低(L)等转速的产品,以供用户根据自己的情况选择使用。

图片
第四,风量:
衡量一个风扇能力的一个量化指标,单位为立方英尺每分(CFM),但有些地方标识单位为立方米每分(CMM),1CMM=35.31CFM。

第五,风压:
标致志风流量克服风阻的能力,该指标直接影响通风换气或散热的效果,单位为 mm-H2O,有些地方标识单位为inH2O,1mmH2O=0.03939inH2O。
第六,噪音值:
是一个重要参数,虽然与通风散热效果无关,但对不同环境的使用就要求很高,单位是dBA(分贝)。
第七,轴承系统:
该配置是风扇的灵魂部件,直接关系产品使用的机械寿命。常分为滚珠轴承和含油轴承。
第八,接头:
是一个风扇上比较重要的细节部件,容易被大家所忽略,常常分为无端,2P,3P,大4P等正向与反向。
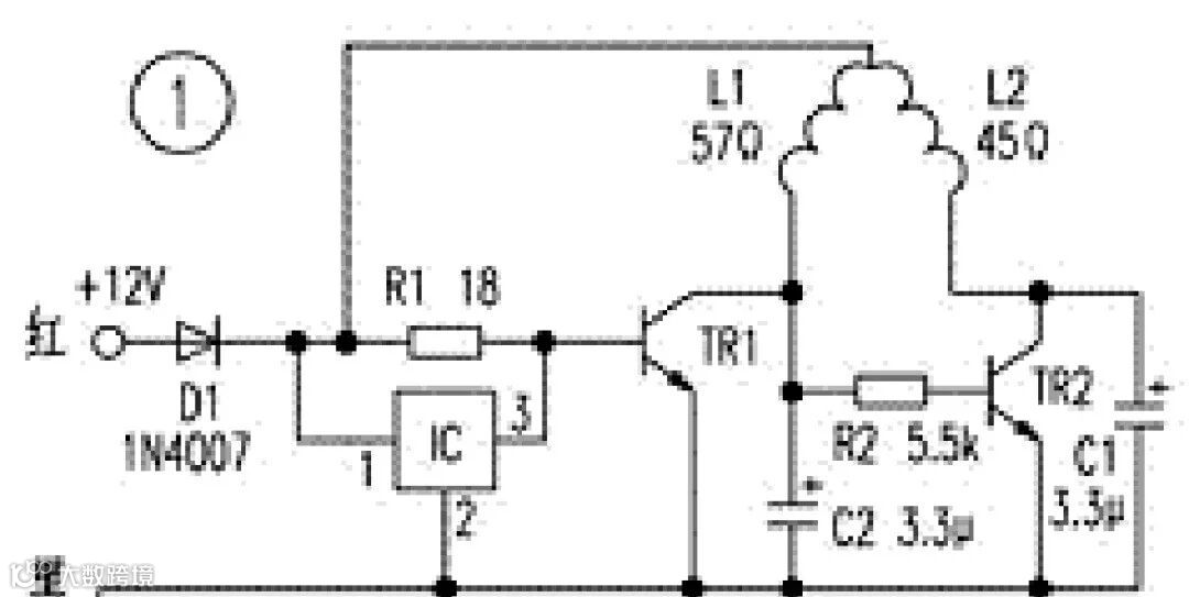
③直流无刷风扇的电路
微型直流电机在家用电器中应用很广,尤其在计算机中广泛采用直流电机进行排风降温,这种新型的直流风扇采用无刷结构,克服了传统换向器式(有刷)电机易磨损、噪音大、寿命短等缺点。据实物绘制的几种风扇电路
图片

④无刷直流风扇原理

所设计的基于霍尔元件的脉冲发生器,构造简单,性能好。在机车电气系统中存在着较为恶劣的电磁环境,因此要求产品本身要具有较强的抗干扰能力。
无刷直流风扇采用无电刷马达驱动,无电磁干扰,完全克服有刷换相马达电磁干扰,噪音大,机械寿命短的缺点广泛应用于电子电工需强制散热的应用场合。
图片

【声明】内容源于网络
0
0
赣电之家
江西赣兴电力工程服务有限公司于2010年11月成立,我公司主要承接35KV及以下电力承装、修、(试)服务、电力物资销售、光伏发电项目、太阳能路灯产品、城市及道路照明工程及生产销售为一体的综合性有限公司,竭诚为广大客户提供最优质的产品及服务!
内容 1324
粉丝 0
赣电之家 江西赣兴电力工程服务有限公司于2010年11月成立,我公司主要承接35KV及以下电力承装、修、(试)服务、电力物资销售、光伏发电项目、太阳能路灯产品、城市及道路照明工程及生产销售为一体的综合性有限公司,竭诚为广大客户提供最优质的产品及服务!
总阅读1.2k
粉丝0
内容1.3k