

常规做法是M,△,Y三个一样大,容量取电机额定电流值相近的规格。
比如37kw电机,额定电流约72A左右,可选三个成品的65A的接触器。因为是双路供电,所以65A足够了。
省钱的做法有两种,一是把星形接触器的容量降一档,比如上面的用50A的。另一种是三个都往下降一档,只要容量超过电机电流的一半以上就可用。
比如37kw,可以三个都用50A的。极限条件下甚至可以用到40~45A的接触器,但寿命不长。
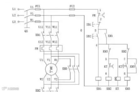
星三角降压启动原理电路图

1.当负载对电动机启动力矩无严格要求又要限制电动机启动电流且电机满足380V/Δ接线条件才能采用星三角启动方法;
2.该方法是:在电机启动时将电机接成星型接线,当电机启动成功后再将电机改接成三角型接线(通过双投开关迅速切换);
3.因电机启动电流与电源电压成正比,此时电网提供的启动电流只有全电压启动电流的1/3 ,但启动力矩也只有全电压启动力矩的1/3。
星三角启动,属降压启动他是以牺牲功率为代价来换取降低启动电流来实现的。所以不能一概而以电机功率的大小来确定是否需采用星三角启动,还的看是什么样的负载,一般在需要启动时负载轻运行时负载重尚可采用星三角启动,一般情况下鼠笼型电机的启动电流是运行电流的5—7倍,而对电网的电压要求一般是正负10%(我记忆中)为了不形成对电网电压过大的冲击所以要采用星三角启动,一般要求在鼠笼型电机的功率超过变压器额定功率的10%时就要采用星三角启动。
线路检修
用电工程
扫码关注
声明:【版权归作者所有。若未能找到作者和原始出处,还望谅解,如原作者看到,欢迎联系盟君认领(可发邮至gxdl1688@163.com或直接在公众号留言),如觉侵权,盟君会在第一时间删除。谢谢!】

