搜索
首页
大数快讯
大数活动
服务超市
文章专题
出海平台
流量密码
出海蓝图
产业赛道
物流仓储
跨境支付
选品策略
实操手册
报告
跨企查
百科
导航
知识体系
工具箱
更多
找货源
跨境招聘
DeepSeek
首页
>
还学不会电路识图?这187个基础电路图收藏下来好好学习!
>
还学不会电路识图?这187个基础电路图收藏下来好好学习!
赣电之家
2024-11-17
2
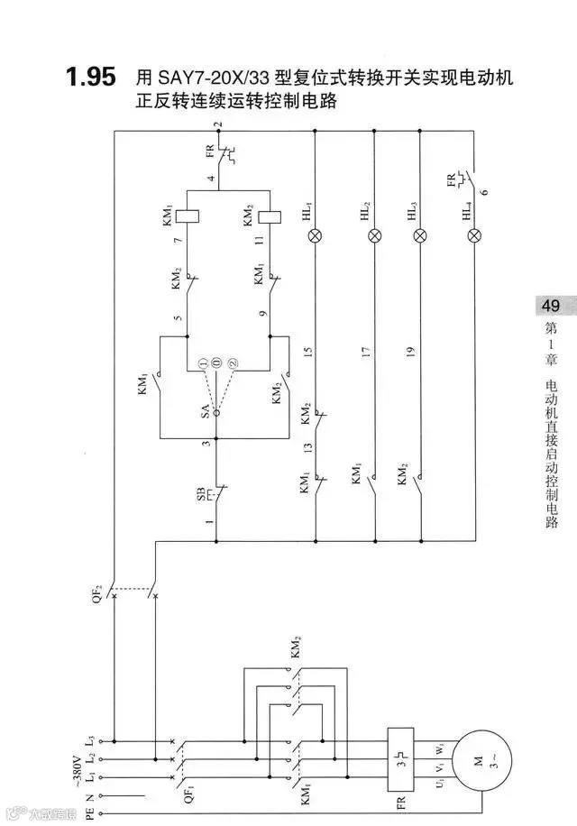
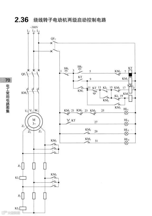
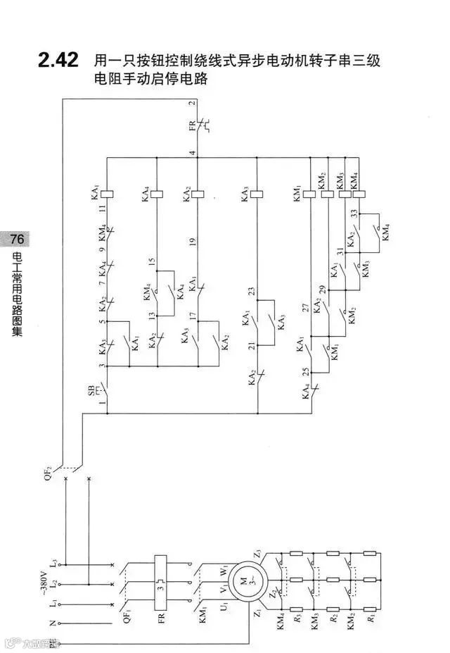
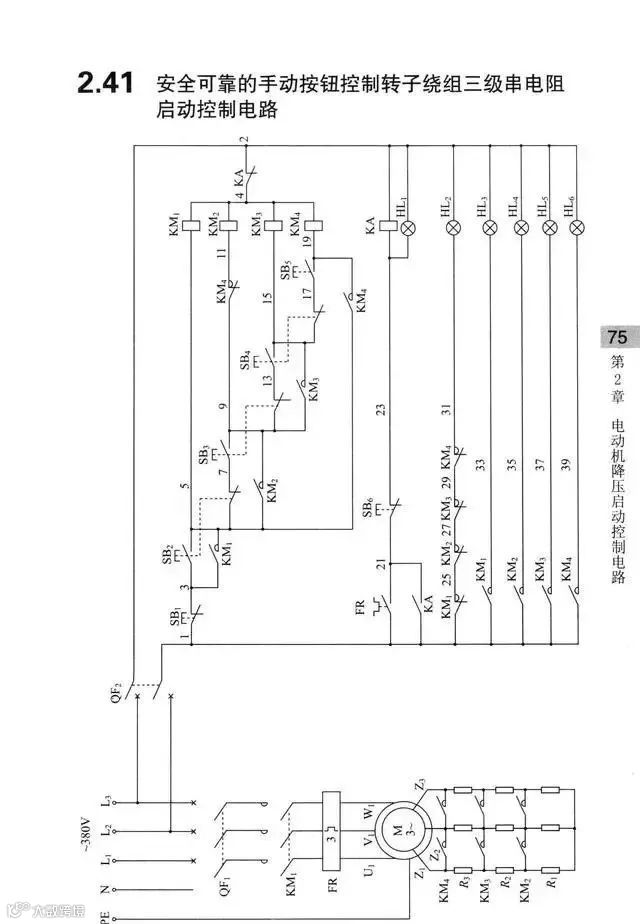
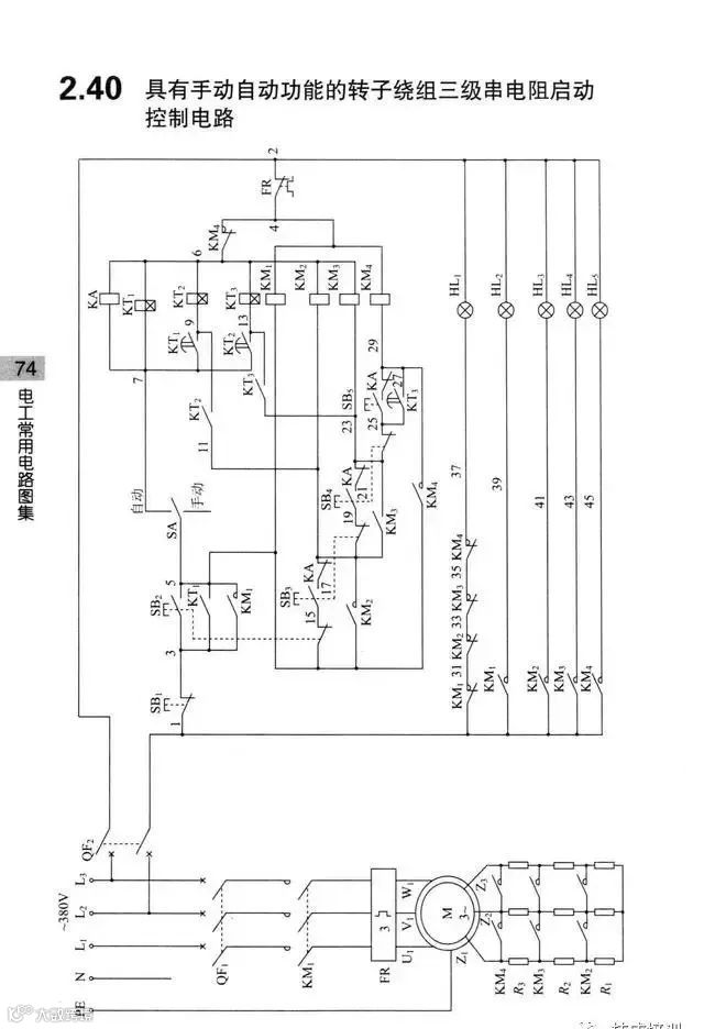
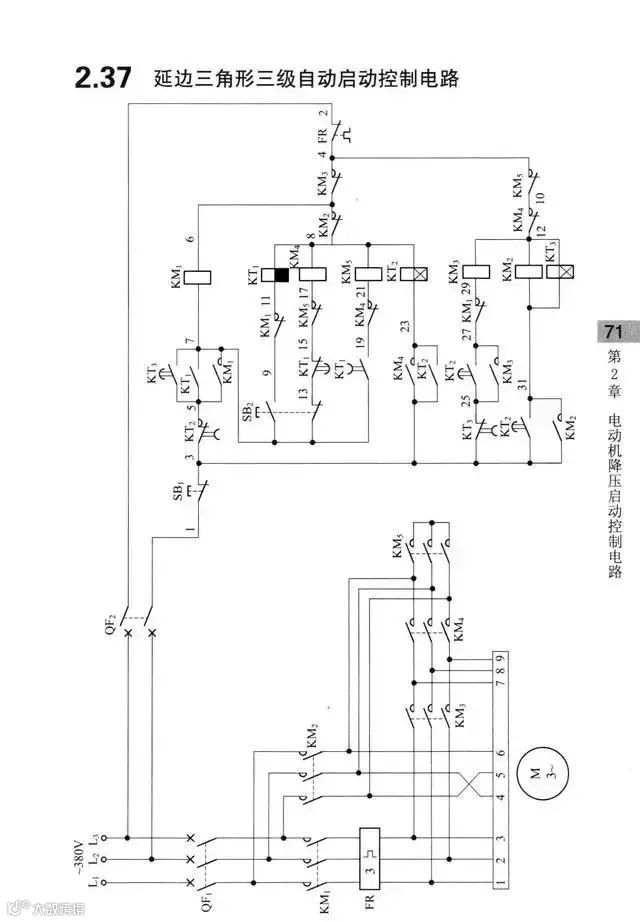
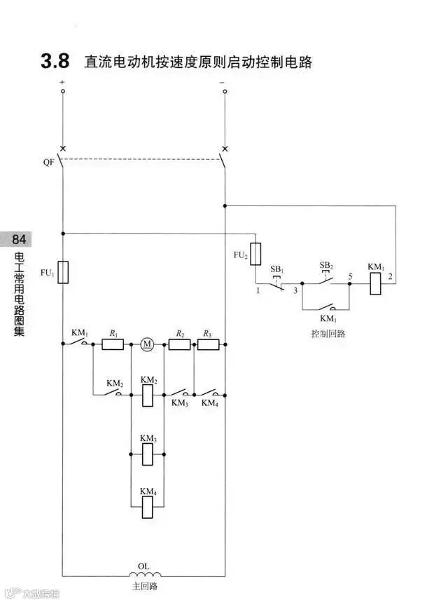
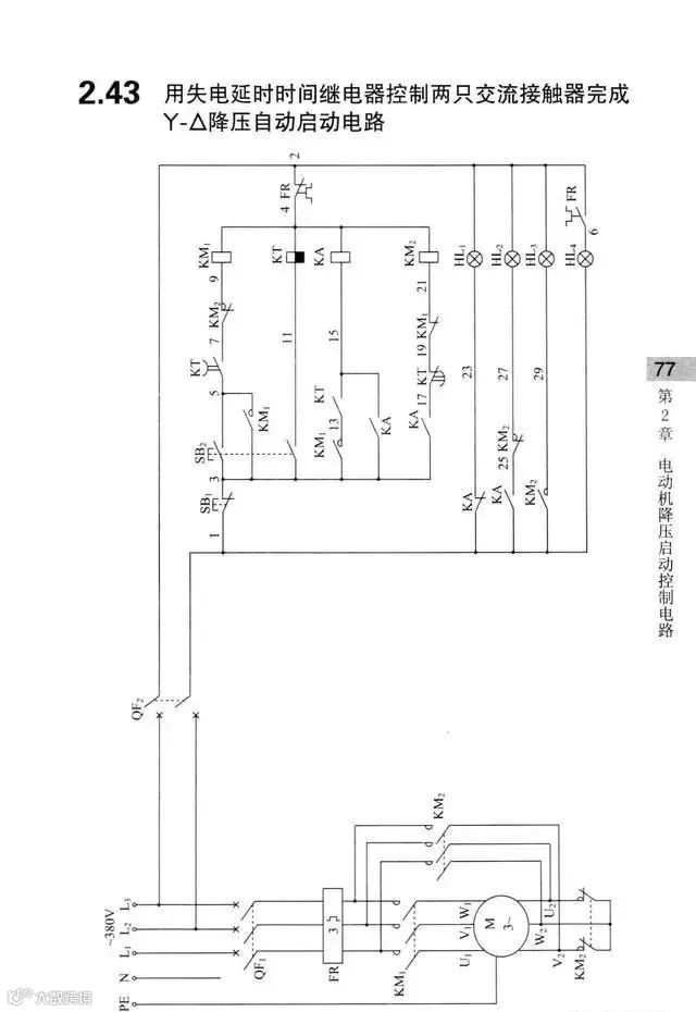
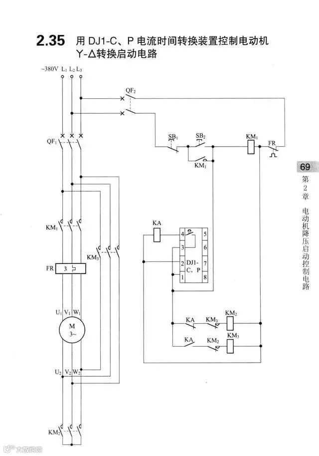
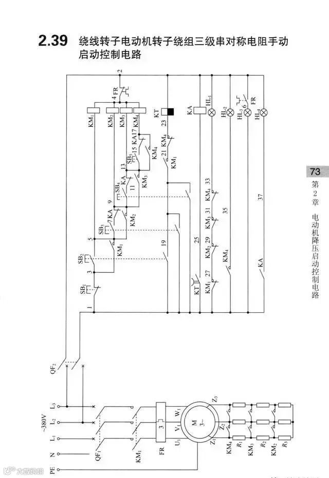
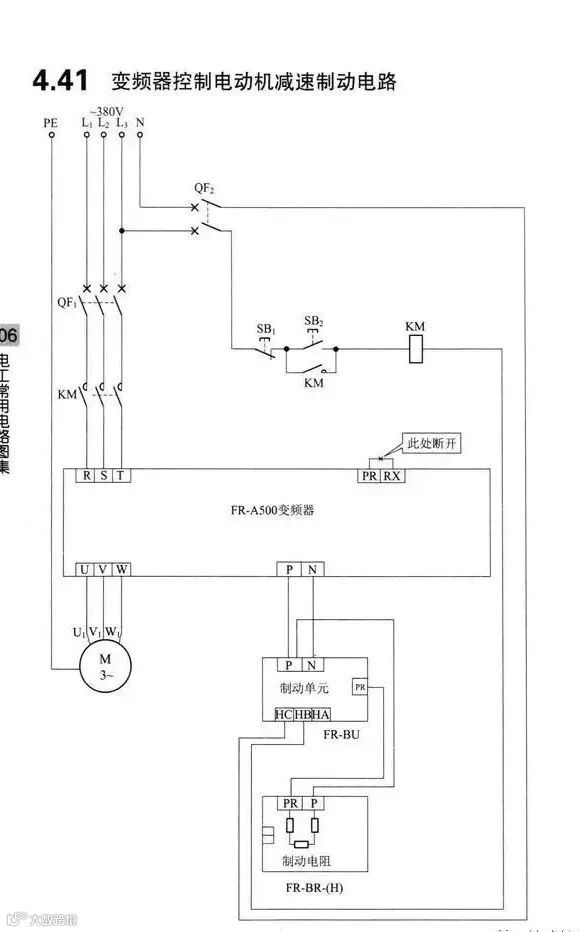
这些控制电路都是380V,实际中也可能有220V、110V、36V、24V等等。
有的也有交流直流之分,在这里就不一一细说了,大家可以看到这些图后,举一反三。
免
责
声
明
:
本
文
来
自
网
络
,
版
权
归
原
作
者
所
有
,
如
涉
及
版
权
问
题
,
请
及
时
与
我
们
联
系
删
除
,
谢
谢
【声明】内容源于网络
0
0
赣电之家
江西赣兴电力工程服务有限公司于2010年11月成立,我公司主要承接35KV及以下电力承装、修、(试)服务、电力物资销售、光伏发电项目、太阳能路灯产品、城市及道路照明工程及生产销售为一体的综合性有限公司,竭诚为广大客户提供最优质的产品及服务!
内容
1324
粉丝
0
关注
在线咨询
赣电之家
江西赣兴电力工程服务有限公司于2010年11月成立,我公司主要承接35KV及以下电力承装、修、(试)服务、电力物资销售、光伏发电项目、太阳能路灯产品、城市及道路照明工程及生产销售为一体的综合性有限公司,竭诚为广大客户提供最优质的产品及服务!
总阅读
1.2k
粉丝
0
内容
1.3k