常用的电磁式电压的工作原理与普通变压器相同,结构原理和与系统的连接也相似,但二次电压低,容量很小,只有几十伏安或几百伏安。的一次绕组和二次绕组额定电压之比称为电压互感器的额定电压比,用ku表示,不考虑激磁损耗,就等于一、二次绕组的匝数比,即ku=un1/un2≈n2/n1=kn,式中,un1、un2为一、二次绕组的额定电压;n1、n2为一、二次绕组匝数;kn为匝数比。

互感器与系统连接图
说到电压互感器,想必大部分电气人员都不陌生,但是对一个电气初学者来说就可能一知半解了。电压互感器是发电厂、变电所等输电和供电系统不可缺少的一种电器。精密电压互感器是电测试验室中用来扩大量限,测量电压、功率和电能的一种仪器。它的接线方式与测量精度如果选择不合理,会直接影响到电压、功率以及电能测量的精确度。

因此在用户供配电系统变配电站(所)设计中,如何正确选择电压互感器,关系到测量与计量准确等级,以及继电保护与自动装置动作的可靠性。那么电压互感器的原理和作用具体是什么?接线方式又是怎样的呢?下面我们一起来学习一下吧!

1、电压互感器的工作原理和特性:
电压互感器可分为电磁式和电容分压式两种,电压等级在220kV及以下时多为电磁式,那么就以电磁式介绍。
(1)工作原理
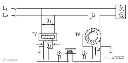
电压互感器利用了电磁感应原理,在闭合的铁芯上,绕有两个不同匝数、相互绝缘的绕组,接入电源侧的是一次绕组N1,输出侧是二次绕组N2。

当一次绕组加有电压时,绕组就会有交流电流通过,铁芯中就会产生与电源频率相同的交变磁通Φ1,由于一次绕组和二次绕组在一个铁芯上,根据电磁感应定律,在二次绕组会产生频率相同但数值不同的感应电动势E2。
因为匝数的不同导致两个绕组的感应电动势不同,具体数值关系就是:N1/N2=U1/U2,根据国标,电压互感器二次侧输出电压值是100V。
(2)电压互感器特性
电压互感器一次电压不受二次负荷的影响。
电压互感器二次侧仪表或继电器的电压线圈阻抗很大,通过的电流很小,因此电压互感器正常工作时接近空载状态。
电压互感器二次侧不能短路,因为短路后二次侧会产生很大的短路电流,会烧毁电压互感器,所以一般电压互感器一次、二次侧装设熔断器用于短路保护。
2、电压互感器接线方式:
电压互感器有单相和三相两种,三相电压互感器一般只有20kV以下电压等级。
(1)单相电压互感器
两台单相互感器接成Vv接线,三台单相电压互感器接成开口三角形。

(2)三相电压互感器
一台三相三柱式接成Yy0接线,用于测量线电压。
3、文章总结:
电压互感器和电流互感器原理一样都是利用了电磁感应原理,通过“电生磁"和“磁生电"将高电压转化成低电压,将大电流转化成小电流,使二次侧设备(测量仪表和继电器)都能小型化,同时也能使工作人员远离高压,保障人身安全。
免责声明:本文来自网络,版权归原作者所有,如涉及版权问题,请及时与我们联系删除,谢谢



