在如今的供电系统里,箱式变电站可是不可或缺的 “电力管家”。常见的箱式变电站主要有欧式、美式、华式这三大类,平时说的 “美变”“欧变”,指的就是它们。在各类项目里,用得最多的还属欧式箱变和美式箱变。
先说说欧式箱变,它在咱们生活和生产用电中随处可见。从构造上看,它由高低压开关柜、变压器等部分组成,是上世纪 70 年代后期从法国、德国引进的 “舶来品” 。
美式箱变是 90 年代才来到中国的。它的设计很有特色,把负荷开关、环网开关柜和熔断器都简化后,直接泡在变压器油箱的绝缘油里;就连避雷针都用的是油浸式氧化锌避雷器;而且还取消了传统变压器的油枕,油箱和散热器直接暴露在空气中。
华式箱变也不简单,它独创的 R 法高压连接,还有变压器室、高压开关室、低压开关室各自独立又通过导线相连的结构,就像一个分工明确又紧密协作的电力小团队。
再看看这三种箱变的 “个头”。欧式箱变因为内部装了常规的开关柜和变压器,体积最大;美式箱变采用一体化设计,相对小巧;华式箱变是集装箱式一体机,比美式箱变稍大一些。接下来,就带大家深入了解这三种箱变的更多细节。
#01 美式箱变:起源、结构与应用特点
美式箱变,起源于美国,被称为组合式变压器。20世纪90年代,随着中国对外经济的开放和市场经济的大力发展,美式箱变开始引入中国市场,并迅速发展。
美式箱变将负荷开关,环网开关和熔断器结构简化放入变压器油箱浸在油中,避雷器也采用油浸式氧化锌避雷器,变压器取消油枕,油箱及散热器暴露在空气中,一体化安装体积较小。
美式箱变采用油浸式变压器,高压侧采用熔断器保护,作为变压器短路和过载保护;低压侧采用塑壳自动空气断路器保护,具有过载长延时保护、短路保护、接地故障保护等。
变压器本体通过配置压力释放阀、油温计以及温控器来实现变压器的非电量保护功能。
它具有体积小、占地面积小、安装简便、维护简单等特点。主要用于城市路灯、临时施工以及新能源光伏、风电的升压设备。
#02 欧式箱变:结构特点、保护功能及应用场景
欧式箱变最早从法国、德国等国引进中国,70年代后期开始在中国使用。它的设计比较传统,结构相对复杂,由变压器、高压开关设备和低压开关设备组成,各个设备之间通过电缆或其他传输介质相互连接。
欧式箱变将高、低压开关柜,变压器安装在一个户外箱内部,目字形或品字形机构布置,内部安装常规中压开关柜/环网柜、低压箱及变压器,产品体积较大。
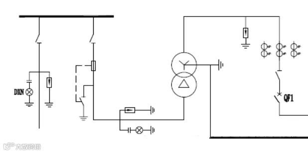
欧式箱变高压侧的型式:一种是采用负荷开关加限流熔断器,另一种是采用断路器设备;其低压侧采用负荷开关加限流熔断器;下图为欧式箱变高压侧配置负荷开关加熔断器的型式。
欧式箱变高压侧配置负荷开关加熔断器的型式时,其高低压侧保护功能同美式箱变,当其高压侧采用断路器保护时,其保护功能应包含过流速断保护、过电流保护、过负荷保护、单相接地短路保护;因欧变采用干式变压器,故非电量保护相较美变和华变更简单,只需要超温跳闸保护功能。
欧式箱变的主要特点就是可扩展性强,配置配网自动化设备等较为方便,适用于多层住宅、小高层、高层和其他的较重要的建筑物对供电可靠性要求高的供电场合。
#03 华式箱变:本土化预装式变电站的创新与应用
华式箱变,一般简称为华变。这种箱变既不同于美式箱变也不同于欧式箱变,是一种本土化的预装式变电站,取之美式箱变小型化以及欧式箱变能实现配置自动化的特点,形成了特有的一种箱式变电站。具有安全、可靠、方便、环保等特性。特别适用于风电、光伏项目中使用。
华式箱变的高压侧和美变配置不同,华变高压配电室主要包括空气绝缘环网柜,内含隔离开关、真空断路器、电流互感器、氧化锌避雷器、电缆头、接地开关、带电显示装置等;低压侧配置和美变、欧变的一致;变压器在实际工程项目中基本都采用油变。
根据一次设备的配置,华变的电量保护功能包括:过流速断保护、过电流保护、过负荷保护、单相接地短路保护;非电量保护功能包括:变压器重瓦斯、变压器轻瓦斯、变压器油位、油温。
华式箱变借鉴了美变的优点,变压器上的散热片进行了敞开式的安装,做到了让其完全的自然通风的效果,节约了大量电能损失,同时杜绝了因强迫通风带来的风扇性能不可靠而容易超温跳闸的缺陷,也实现了带电体全部密封在箱变内,还顺便解决了防尘问题,可谓是一举多得。
免责声明:本文来自网络,版权归原作者所有,如涉及版权问题,请及时与我们联系删除,谢谢


