想象一下,你闭着眼睛坐在旋转椅上,如何知道自己转得有多快?传统陀螺仪靠高速旋转的“转子”来感知,而现代科技给出了一种更精巧的答案——让光在一圈圈光纤里“赛跑”,这就是光纤陀螺仪(Fiber Optic Gyroscope, FOG),一种没有活动部件、却能精准感知旋转的黑科技。
一、什么是光纤陀螺仪?
光纤陀螺仪是一种利用光在旋转参考系中传播特性变化来测量角速度的惯性传感器。与 MEMS 陀螺仪或机械陀螺仪不同,光纤陀螺仪内部没有旋转的质量块或机械结构,其核心元件是盘绕多圈的光纤环、光源、光电探测器等。

图1.1 不同尺寸的单轴FOG(来源:GUIDENAV)
光纤陀螺仪测量范围极为宽广,既能感知极其缓慢的转动(例如地球自转角速度的百分之一,约0.01°/h ≈ 3×10⁻⁶°/s),也能响应直升机螺旋桨般的高速旋转(例如600°/s)。这就像一把“智能尺”,既能快速丈量千米长桥,又能分辨微米级的细微差别,在动态范围与精度之间实现了卓越平衡。
图1.2 单轴、双轴和三轴FOG(来源:KVH)
更绝的是,它基于光速工作,因此能做到“开电即用,毫无延迟”。与传统机械陀螺必须等待转子加速到稳定状态相比,这种“零启动”的优势,在需要瞬时反应的高科技领域,是革命性的。
图1.3 小型低精度FOG(来源:NEDAERO和KVH)

图1.4 单轴与三轴FOG对比
表1.1 单轴与三轴光纤陀螺仪选择对比
特征 |
单轴FOG |
三轴FOG |
测量轴的数量 |
测量绕一个轴(通常是z轴)的旋转 |
测量沿三个轴(x、y、z)的旋转 |
成本 |
设计更简单,价格更实惠 |
因为它测量的是所有三个轴,所以价格更高 |
尺寸和重量 |
体积更小、重量更轻,是空间受限系统的理想选择 |
由于增加了传感器,体积更大、重量更重 |
准确性 |
适用于仅需一个旋转轴的应用 |
提供高精度3D方向跟踪 |
应用程序 |
非常适合车辆稳定或光学稳定等较为简单的系统 |
对于需要完整 3D 定位的复杂系统(例如飞机和自动驾驶车辆)而言,这是必要的 |
校准与维护 |
更易于校准和维护 |
校准过程更复杂,但性能更优 |
一体化 |
易于集成到基础运动传感系统中 |
非常适合需要完全方向控制的高性能系统 |
光纤陀螺仪具有无机械运动部件、可靠性高、瞬时启动、精度高和易集成等特点,广泛应用于航空航天、舰船导航、水下导航和高端惯性测量系统中。

图1.5 FOG典型的应用领域(来源:FOG Photonics)
二、核心原理——萨格纳克效应(Sagnac Effect)
光纤陀螺仪的核心是一个简单的思想实验:
假设有一条圆形跑道,两个人从同一起点同时出发,一个顺时针跑,一个逆时针跑。如果跑道本身也在旋转,那么顺着转的方向跑的人会“迎着”终点,更早到达;反方向跑的人则要“追赶”终点,稍晚到达。虽然两人实际跑步距离相同,但到达时间却有微小差异。

图2.1 反方向奔跑的二人,随着跑道旋转,相遇的点也在改变
在萨格纳克效应中,光在环形光路中的传播过程与这一过程完全类似。顺、逆时针传播的两束光虽然沿相同的几何路径传播,但由于探测位置在光传播过程中随系统转动,导致两束光到达探测器的时间不同,从而产生相位差。

图2.2 萨格纳克效应(Sagnac Effect)
光在光纤陀螺里,就像这两位速度相当的“运动员”,光纤是他们的“竞赛跑道”。在光的世界里,这一现象的本质更为奇妙,不再是经典世界中的简单叠加。根据相对论,光速本身是不变的。真正发生变化的,是光在旋转的回路中必须穿越的‘有效路程’。
光源产生的低相干光被分成两束,注入同一根盘成环形的光纤,一束顺时针走,一束逆时针走。当整个装置静止时,两束光同时返回,相安无事。一旦装置旋转,对于顺着旋转方向传播的光,终点在不断‘逃离’,它必须多走一段路程;而对于逆向的光,终点在‘迎面而来’。

图2.3 光在光路中的进与出
这个时差极小,小到以皮秒(万亿分之一秒)计,却能被精密的光学系统捕捉并转化为旋转信号。实验表明,该相位差的大小与系统的旋转角速度成正比,因此可以通过检测干涉信号中的相位变化来反推出旋转角速度。这一现象即为萨格纳克效应,也是光纤陀螺仪实现角速度测量的物理基础。
三、组成
光纤陀螺仪是利用萨格纳克效应来测量转动角速度的,但仅有物理原理还不够,还需要一套具体的装置,才能把这种微小的光学效应转化为可以读取的测量结果。
从整体上看,光纤陀螺仪并不是一个单一的器件,而是由光源、耦合器、光纤环、探测器以及信号处理电路等多个部分组成。它们相互配合,使光能够在光纤中传播、发生干涉,并最终输出与旋转有关的电信号。
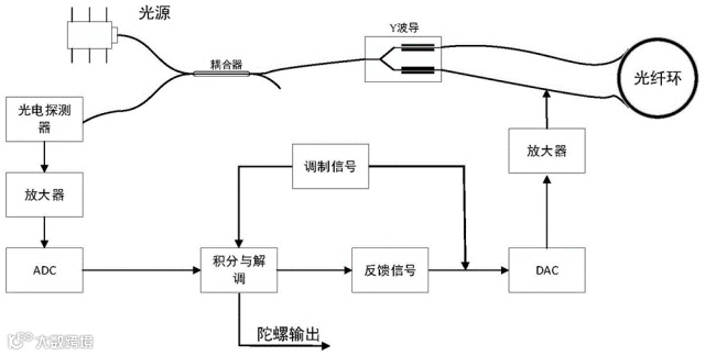
图3.1 典型的开环FOG工作流程

图3.2 典型的闭环FOG工作流程
3.1 光源
光源是光纤陀螺仪中光信号的起点,其主要作用是产生稳定的光并将其送入系统,常常使用低相干光,如SLD或ASE光源等。

图3.3 FOG光源
光源发出的光首先进入耦合器,耦合器可以将光均匀地分成两束,并分别引导它们进入后续的光学路径(光纤)。通过耦合器,原本单一路径的光被分配为顺时针和逆时针两路传播,为后续利用萨格纳克效应奠定基础。
3.2 耦合器
光纤耦合器是一种光纤元件,用于重新分配光信号。它涵盖了多种光纤器件,例如光分路器、光合路器和光耦合器。光纤耦合器可以将来自一根光纤的光信号分配到两根或多根光纤中,或者将来自两根或多根光纤的光信号合路到一根光纤中。
(1)X型耦合器

图3.4 光纤耦合器
X型耦合器在一个封装内实现了分路器和合路器的功能。X型耦合器将来自两根输入光纤的光功率进行合路和分配,分别发送到两根输出光纤。X型耦合器也称为2×2耦合器。

图3.5 X型耦合器 (2x2)
(2)Y波导
Y波导(Y-junction waveguide)是一种Y形耦合器,具有特殊的Y形结构。
从光源发出的光入射到Y波导后,会被Y分支波导分成两束光,这两束光分别沿顺时针和逆时针方向进入光纤线圈。当这两束光在光纤线圈中传播一圈后,又会由Y分支波导重新合束为一束光,最后到达光电探测器。
Y波导除了分光与合光功能外,还实现对光进行起偏和检偏、相位调制等功能。

图3.6 铌酸锂多功能集成光学器件(Y波导)
3.3 光纤环
在光进入2×2耦合器之后,通过Y波导进入光纤环。光纤环由一根很长的光纤盘绕而成,使光能够在其中沿闭合路径传播。顺时针和逆时针传播的两束光会同时在光纤环中运行,当光纤环发生旋转时,两束光在传播过程中产生微小的传播时间差,从而形成相位差。这一过程正是萨格纳克效应发生的位置,也是光纤陀螺仪感知旋转信息的核心所在。
为了能感应到细微的转动,光纤的长度需要几百米甚至几千米。这么“庞大”的光路并不实用,但根据萨格纳克效应可知,其灵敏度和光路围成的面积成正比。我们可以将“柔软”的光纤绕成多圈,这样既能保证有相同的有效面积,又能大大减小体积。

图3.7 光纤环
在光纤陀螺仪中,光纤往往被盘绕成几十圈、几百圈,甚至更多圈。这是因为萨格纳克效应产生的相位差与光路围成的有效面积有关,而不是只取决于单圈的大小。通过增加光纤的盘绕圈数,可以在有限的体积内显著增加光的传播距离,从而放大由旋转引起的时间差和相位差。
可以简单理解为光在光纤环中“跑得越久”,旋转对它的影响就越明显。因此,高精度光纤陀螺仪通常具有较长的光纤环,而低精度或教学用途的装置,其光纤长度则相对较短。光纤环的绕制质量直接影响光纤陀螺仪的测量精度,因此需要使用专用的高精度绕制设备来完成。光纤陀螺仪不仅依赖精妙的物理原理,也对制造工艺提出了极高要求。

图3.8 光纤环绕制仪器
3.4 光电探测器
在光纤陀螺仪中,光电探测器位于光学系统的末端,其主要作用是接收从光纤环返回的光信号,并将其转换为电信号。光电探测器是一种基于光电效应,能将光信号转换为电信号的器件。它就像人的眼睛,可以帮助人们识别可见的、不可见的微弱信号。
当顺时针和逆时针传播的两束光在系统中重新汇合时,会发生光学干涉现象。由于旋转会引起两束光之间的相位差,干涉光的强度也会随之发生变化。光电探测器正是利用这一特点,将光强的微小变化转化为电流或电压信号。由于由干涉产生的信号通常非常微弱,光电探测器需要具备较高的灵敏度,以确保后续电路能够准确获取与旋转有关的信息。

图3.9 光电探测器
3.5 信号处理电路
光电探测器输出的电信号非常微弱,不能直接使用,因此需要经过一系列信号处理步骤,才能最终得到旋转角速度的测量结果。整个过程可以简单分为以下几步:
Ø前置放大:将极其微弱的电信号放大到合适的幅度,以便后续电路能够稳定地处理这些信号;
Ø信号转换与解调:将放大后的电信号转换成计算机或数字电路可处理的信号,并从中提取出与光学相位差相关的那部分信息;
Ø控制与输出:控制器根据解调结果进行计算,得到与旋转角速度对应的数值,并将结果通过输出接口提供给外部系统。

图3.10 FOG信号处理电路(图中顶部电路板)
四、总结
光纤陀螺仪最大的特点,是利用光而不是机械结构来测量旋转。这使它在一些关键性能上具有明显优势:
Ø精度高:利用光学原理测量旋转,不依赖机械振动,测量结果更准确;
Ø稳定性好:内部没有高速运动的机械部件,长时间工作时不容易漂移;
Ø抗振动、抗冲击能力强:在飞机、船舶等振动环境中仍能保持较好的测量性能;
Ø可靠性高、寿命长:光纤和光学器件基本不磨损,适合长期连续运行。
尽管性能优越,光纤陀螺仪也并非适用于所有场合:
Ø体积和重量较大:需要盘绕较长的光纤,难以做到非常小型化;
Ø成本较高:光纤材料、光学器件和精密制造工艺都会增加成本;
Ø功耗相对较高:不太适合电池供电的微型设备。
光纤陀螺并非要取代所有陀螺,而是在高精度、高可靠、强环境适应性的领域扮演关键角色。与常见的MEMS(微机电)陀螺相比,它更像是一位“专业长跑选手”——不追求极致小巧与廉价,而是以稳健、精准的姿态,在航天、深海、高端装备中默默守护方向。
下一次当你乘坐飞机、或想象深海探测器如何自主航行时,可以想起,也许正有一束光,在细细的光纤环中默默赛跑,用它微妙的时差,为我们指引方向。

