
1、AO工艺

2、DE型氧化沟

3、T型氧化沟

4、UASB

5、比组测定

6、部分溶气气浮

7、臭氧消毒流程

8、除磷工艺

9、传统活性污泥法脱氮工艺

10、单级萃取

11、二相生物流化床

12、反应区与三相分离器设计

13、高温加压热处理

14、高温加压热处理1

15、高温加压热处理2

16、过滤原理

17、回转干燥器

18、混合堆肥

19、混流泵

20、机械搅拌设备

21、加压溶气气浮

22、渐减曝气法

23、阶段曝气法

24、接触氧化池基本构造图

25、晶核的生成

26、晶体的长大

27、矩形气浮

28、快速渗透

29、立式多端焚烧炉

30、连续式中立浓缩

31、两级生物脱氮

32、流化床焚烧炉

33、逆流回转焚烧炉

34、逆流加料蒸发

35、平流加料蒸发

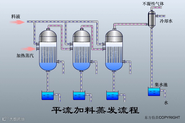
36、曝气生物滤池

37、气流动力流化床

38、全溶气气浮

39、三相生物流化床

40、射流式空气扩散

41、生物滤池

41、生物吸附法

42、生物转盘

43、生物转盘二级处理

44、湿式燃烧工艺

45、水力循环搅拌

46、水下空气扩散装置

47、顺流加料蒸发流程

48、脱氮除磷

49、完全混合法

50、污泥堆肥

51、污泥高温干馏裂解

52、污泥水分

53、污泥最终处置利用

54、污水处理厂流程

55、压滤机

56、延时曝气法

57、厌氧接触法

58、厌氧塘

59、氧化沟

60、氧化渠的布置

61、液氯消毒工艺

62、圆形气浮池

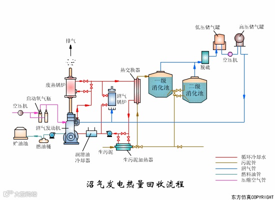
63、沼气发电热量回收

64、沼气搅拌消化池

65、转鼓真空过滤机工艺

66、转鼓真空过滤机

67、带式干燥器

68、电渗折装置

69、隔泵膜

70、回流加压溶气

01 生物转盘二级处理流程

02 生物吸附法


03 氧化渠的典型布置

04 完全混合法基本流程

05 曝气生物滤池的污水处理系统典型工艺流程

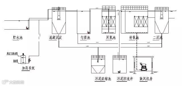
06 污水处理典型工艺流程

07 氧化沟工艺

08 中水回用处理典型工艺流程

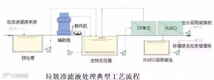
09 垃圾渗滤液典型工艺流程

10 城市污水回用处理工艺

11 钢铁乳化液处理典型工艺流程

12 城市污水处理工艺流程图

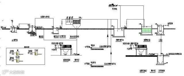
13 污水处理厂典型工艺流程图

14 造纸污水处理工艺流程

15 屠宰废水处理工艺流程

16 CAST污水处理工艺

17 酸洗磷化废水处理工艺

18 高矿化度矿井排水深度处理新工艺流程图

19 脱硫废水处理工艺

20 农药废水处理工艺流程图

21 高矿化度矿井排水深度处理新工艺流程图

22 膜法处理石化废水处理工艺流程

23 生活污水处理-CASS工艺

24 MBR工艺处理制药废水

25 污水处理工艺流程图

26 城市污水处理工艺流程图

27 传统活性污泥法工艺流程图

28 MBFB工艺

29 电镀污水处理工艺流程


30 脱硫废水处理工艺

31 塑胶电镀废水处理工艺图

32 炼油厂典型的废水处理工艺流程

33 制糖废水处理工艺流程图

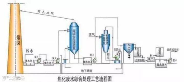
34 焦化废水处理工艺流程


35 高浓度氨氮废水处理工艺流程图

36 cass工艺废水处理流程图

37 污水处理工艺流程组态图

38 SBR污水处理工艺

39 A2O工艺流程图

40 污水处理的PLC自控系统

41 GW-T型整体地埋式隔油池

42 电镀污水处理设备

43 这是生活污水净水工艺

44 生活污水处理设备与工艺

45 MBR膜生物反应器工艺流程

46 反硝化除磷或其他脱氮工艺

47 污水处理设备污水处理工艺流程
48 ETRB悬链式污水处理曝气工艺及装置

49 ITT污水深度处理工艺及主要设备

50 LP型一体化污水处理设备

51 污水处理技术工艺流程图详解

52 淀粉废水

53 果汁废水

54 含铅废水处理工艺流程图

55 合成革废水处理工艺流程图

56 化工废水处理工艺流程图

57 化纤废水处理方案

58 焦化废水处理工艺流程图

59 垃圾渗透液废水工艺流程图

60 磷化废水废水处理工艺流程图

61 印染废水工艺流程图

62 制药废水处理工艺流程图

声明
本公众号所发布的内容含其转载引用的资讯素材来自互联网或官方等合法公开渠道。本号对所发布的内容保持立场和观点中立,目的仅在于学习分享和行业交流。所转载引用的素材版权归原作者所有,如有涉知识产权等问题,请及时与本号小编联系,本号可酌情对所发布内容作修改、删撤等方式处理。整理不易,转载、引用本号内容请注明来自本号。点击下方“阅读原文”了解更多...


