文章来源《智慧城市》
数据融合的概念产生于20世纪70年代,发展于20世纪90年代以后,尤其是C3I系统应用极大促进了数据融合技术的发展,它是处理多源数据的一种跨学科的综合理论和方法。
通过模仿人脑来综合处理复杂的数据融合问题,将各种实时的或者非实时的,速变的或渐变的,模糊的或准确的,相似的或矛盾的等不同特征的测量、统计、经验等数据进行合理支配和使用,根据某种准则进行组合分析,以获得对被观测对象或者隐含的知识与规律的一致性的解释或描述。
数据融合可以出现在数据层、特征层和决策层不同信息抽象层次上。
按照功能可以将数据融合分为检测/判决融合、状态(空间、位置等)融合、属性数据融合、态势评估(趋势评估)和威胁估计(安全评估)五个层次。
前两个功能层次适用于任意的多传感器数据融合系统,后三个层次适用于运维和控制层面的数据融合。
数据融合技术是许多传统知识和新技术手段的集成,包括数学、通信、模式识别、决策论、不确定性理论、信号处理、估计理论、最优化技术、计算机科学、机器学习、神经网络等。
为了进行数据融合,所采用的信息表示和处理方法常来自于相关技术(如最近邻法则、最大似然法、最优差别、统计关联)、估计理论(如贝叶斯估计、最小方差估计、卡尔曼滤波)和识别技术(如贝叶斯法、模板法、表决法、神经网络、证据推理、统计决策、模糊推理)。
城市综合管廊在运维阶段的数据主要来自监控与报警、巡检机器人等系统的监测或检测数据,这些数据可能是一维、时变的传感器测量或监控数据(如环境传感器、编码器数据、报警信号等),也可能是来自视频监视、检测系统的多维数据(如可见光图像数据、激光点云数据),并表现出异构的特性。
图3-18给出了典型的基于智能巡检机器人的监控与运维系统架构。
此外,来自业务管理的需求(如项目管理、财务、安全监管、质量等活动),大量报表、经验反馈、历史数据、项目管理、外部管线数据也会集中在统一管理平台和办公自动化系统(如ERP)中。
为了便于运行人员监控与管理,数据的可视化需要将大量监控数据融合到以全寿命周期安全运维为目标的BIM和GIS可视化模型上,以便运行人员利用数据分析的结果快速准确决策和响应。
城市综合管廊智慧运维就是要在这些多源的数据中挖掘出对经济和安全有利的知识和策略,辅助人员实现对城市综合管廊全寿命周期的设施管理。

图3-18 基于巡检机器人的典型城市综合管廊运维系统
传统的数据融合分析主要依靠人工,大多采用报表、统计、比较、归纳等分析方法。
然而,城市综合管廊运维周期长,数据来源及类型多样,数量庞大,人工处理这些数据(尤其是大量高维的图像数据、异构的历史数据)费时费力,也极其困难。
机器学习、大数据分析、边缘计算等人工智能技术的发展,使得利用智能分析技术替代人工实现大量多源复杂数据的融合分析成为可能,并能快速从数据中发现知识和规律,辅助运维人员快速决策和响应,从而确保运维的经济性和安全性,这是当前城市综合管廊智慧运维技术发展的主要方向和关键技术(图3-19)。

图3-19 城市综合管廊的数据融合与智慧运维
从数据的来源和用途方面来看,城市综合管廊运维数据主要来自监控系统、用于可视化的BIM/GIS模型交互数据、运维管理业务数据三个方面,一般业务数据采用分布式的存储方式,而监控和可视化数据采用集中存储的方式。
这些数据几乎都是异构的,处理这些数据可能需要在数据层、特征层和决策层使用各种数据融合分析的方法。
数据融合会增强每个部分数据的分析能力(如增强检测数据精度和检测可靠性,提升数据的交互能力),打破“信息孤岛”,并可能为综合管廊运维带来新的模式和效能。
区别于传统的运维方式,业务数据与监控、可视化数据的融合分析,大大降低了人工处理和管理数据的劳动强度,极大提升了人的能力,解放了生产力。
可以说,利用数据或者以数据为驱动来提升城市综合管廊运维的安全性和经济性水平是城市综合管廊智慧运维的最本质特点。
3.2.1 多源异构数据的共享与融合技术
1多源异构数据建模与共享
为了从数据中发现知识并加以利用,指导人们的决策,必须对数据进行深入的分析(图3-20),而不是仅仅是生成简单的报表。
这些复杂的分析必须依赖于复杂的分析模型,也称为深度分析或数据融合,在数据量大或者难以处理的情况下即是大数据分析。

图3-20 数据建模与深度分析
有效的数据融合是建立在较好质量的数据基础之上。
杂乱无序的数据会给数据分析带来了极大的挑战,数据质量成为数据分析过程中需要考虑的重要因素。
数据分析的核心则是数据建模,通过分析现有数据的统计和语义特征,找出其中的规律,再将其概括为抽象的数据分析模型,进而为数据分析提供依据。
数据建模与共享的目的是将这些多源异构的数据形成一个统一的异构数据库,它为各种数据融合算法提供了高质量数据(互操作性),是建立在数据之间映射关系基础之上的。
数据建模的过程也称为数据集成,是实现数据深度分析的基础。
它不是数据或数据载体的简单堆积,包括数据的转换、数据源的统一、数据一致性维护、异构环境、不同应用系统之间数据的传送。
数据集成分为数据仓库法和虚拟法(中介法)。
数据仓库法会事先将各数据源的数据加载到统一的数据仓库中,然后所有的数据操作都针对数据仓库中的数据进行,数据操作功能实现简单,但是当各数据源数据发生变化时,必须修改数据仓库中的数据。
虚拟法采用与数据仓库法完全不同的结构,数据仍保持在各数据源中,集成框架只提供虚拟的数据集成视图和对该数据集成视图进行数据操作的机制,避免了数据冗余存储的问题,保证了数据的时效性,但是同时增加了数据统一表示和操作实现的复杂性。
使用传统关系数据库通过文本信息实现数据的映射,就是数据仓库法。
对于大量异构的数据信息系统,传统的关系数据库的集成方式难以解决数据的共享和互操作性问题。
虚拟法更适合于异构数据的集成。
异构数据的集成主要有基于模式和基于中间件两种方法,基于模式的集成方法主要有基于全局模式、基于视图和基于联邦数据库系统三种方法。
全局模式需要为每个参与集成的数据建立局部集成模型,并在局部集成模型基础上建立全局模型,一般来说对于复杂的数据,构建全局统一的模型是极其困难的。
基于视图的方法是构建共享数据的集成视图(虚拟数据库),集成视图通过语法、语义的分析解决输入类之间的冲突,实现数据操作和共享。
数据仓库系统就是典型的基于视图的集成技术。
联邦数据库系统(FDBS)提供的是一种组织、访问和更新共享信息的逻辑方法,是多个自治的成员数据库系统的集合,同时实现它们之间的共享与操作,当数据库数目很多时,实现互操作性就相当困难。
基于中间件的集成方法是在底层数据和上层应用之间建立一个中间层,通过中间层,屏蔽数据源的异构和分布性,对应用层提供统一标准接口,使系统对每个不同数据源的操作变为单一的中间件操作,并由中间件进行操作的分解和结果的合成。
中间件集成方法实质上是建立了数据和应用之间最佳的映射关系,图3-21给出了基于模型的中间件集成方法的数据融合系统结构。

图3-21 模型驱动的中间件集成方法的数据融合系统结构
从实际应用角度看,数据集成的方法主要是联邦式、基于中间件模型和数据仓库,其中中间件模型是一个较为理想的解决方案,不仅提供了访问的透明性,而且也有较好的安全性、扩展性和灵活性。
常用的中间件集成方法有ODBC方法、通用数据访问结构、分布式中间组件、XML组件,其中分布式中间组件和XML组件是当前流行的中间件集成方法。
图3-22给出了城市综合管廊多源异构数据建模与分析的架构,它实质上是一种根据应用需求组合了多种数据模型的集成方法。
根据不同的应用和实时性、计算复杂度等要求,可以使用不同的数据模型,模型可以手动和自动方式建立,手动方式尽量采用可视化的建模方法。

图3-22 城市综合管廊多源异构数据建模与分析架构
XML为可扩展标记语言,它是一种开放的、自我描述方法定义的数据结构,具有良好的可伸缩性和灵活性,可以被用作多源异构数据描述的统一模型。
由于Web服务器与客户机之间的数据传递支持HTML页面、XML文档以及XML数据岛,这使得以XML模型描述数据并基于XML中间件集成方法进行数据融合,可以方便地使用B/S架构,从而使得数据可视化以及共享变得容易。
采用XML中间件进行数据集成首先需要将异构的数据转化成统一的XML模型数据,转化过程如图3-23所示。

图3-23 XML数据建模过程
在数据的集成过程中,需要建立元数据和元元模型,元数据模型是异构数据实现互操作的基本途径。
元数据模型以及构建的元元数据模型可以在XML文档类型声明里来声明,图3-24是典型的元元数据模型示意图。

图3-24 元元数据模型
图3-25是实现XML中间件数据集成的典型架构。
数据通过中介器(mediator)将各数据源的数据集成起来,数据仍然存储在各个局部的数据源中,各个数据源通过包装器(Wrapper)对数据进行转换使之符合中介模式,数据的查询、可视化和数据融合算法之间的数据共享和操作通过中介器来实现。

图3-25 基于XML中间件的数据集成架构
在大量多源和异构数据(如来源不同硬件平台、操作系统、厂商的不同结构数据)的深度分析过程中首先要解决的问题就是数据的存储问题。
在数据分析的过程中,会对数据进行多次的存取和调度,数据的存储就不再是静态的存储,会随着数据生命周期的变动和实际应用的需要,对数据进行动态的增、减、删和改等操作。
数据深度分析时,数据库需要具备高度可扩展性、高性能、高度容错性、支持异构环境、较低的分析延迟、易用且开放接口、较低成本和向下兼容性。
数据产生方式的动态性和涌现性也带来了数据分析的不确定性,因此,数据分析前和分析过程中需要很好地应对数据的不确定性问题。
在数据分析中,必须对其存储资源、计算资源进行有效配置并弹性调度,以建立不确定环境下数据分析任务需求的动态响应机制。
目前,云计算以及存储技术进步使得数据融合技术向边缘计算发展,且基于XML中间件数据集成方法使得建立B/S模式的数据共享变得容易,因为,可以利用云存储和云计算技术实现海量数据的存储、调度甚至融合问题。
云存储具有存储数据量大、数据处理快、使用方便、存储和管理可靠等优势。
对于云存储体系来说,大体上可以分为数据中心、云服务接口、服务协议等内容。
数据中心可以在云环境下实现数据存储(图3-26),主要由分布式文件、存储备份、存储管理构成。
云存储设备可以是专用存储设备,如硬盘,也可以是计算机本身。
存储模式可以分为服务器(B/S)模式和客户机(C/S)模式,通过云计算能够实现大量数据存储,同时存储效果十分理想。
特别是,云存储系统既能支持可移动的操作系统接口,又能够对存储在其中的海量数据进行管理,使得在后台维护数据变得可行,特别适用于手持式智能终端巡检数据的采集和存储以及政府、管线单位与管廊运营单位之间的数据共享。
城市综合管廊运营单位可以建立私有云,利用虚拟化技术在平台上分出若干个独立运行的服务,根据业务部门需求分配使用数据和资源,这对于使用大量智能终端的现场作业提供了一种便利、安全的数据存储方式,也为各业务部门共享数据提供了一种先进、经济和可靠的方式。
此外,城市综合管廊设施具有超前和留有余量的特点,通过公有云,可以与管线单位、政府监管部门进行数据的共享,这有利于降低由于管线单位的增加导致的系统扩容的成本和风险,尤其是目前政府、管线单位与管廊运营单位收费模式上的变革,可能会要求建立统一的数据共享平台,采用公有云的架构,不仅具有较好的扩展性和灵活性,也具有较高的安全性。

图3-26 城市综合管廊云存储系统架构
2.多传感器数据的智能融合分析
传感器用于目标对象信息的探测,是实现自动检测和控制的基础。
单个传感器无法消除测量中的累积或随机误差,难以满足高可靠性要求,因而,多传感器技术在安全性、可靠性要求较高的应用场景中得到普遍的应用(如重大设备监测、保护系统监控、精确定位系统)。
不同于简单使用多个传感器,多传感器信息融合是基于现代计算机技术,通过将分布在各方位的传感器和信息源数据加以组合分析,发挥联合优势对观测对象做出准确估计的复杂处理过程,这包括扩大时空覆盖率和分辨率、增加置信度、减少模糊性、改善探测精度和系统可靠性、增加维数。图3-27给出了多传感器数据融合的功能框图。

图3-27 多传感器数据融合功能框图
数据融合的算法超过上百种,尚无通用的算法对各种传感器进行融合处理,需要根据具体应用场合确定。
在数据融合处理的过程中,一般包括相关、估计和识别3种基本功能。
相关处理要求按照一定的判据,将数据分成不同的集合,每一个集合都与同一始发事件或目标关联,包括最近邻法则、最大似然、最优差别法、统计关联、聚类分析等。
估计(预测)处理是根据已知信息对待测参数及目标状态进行估计,包括最小二乘法、最大似然法、卡尔曼滤波法等。
识别(评估)技术包括物理模型识别、参数分类识别和认识模型识别,包括贝叶斯法、模板匹配法、表决法、证据推理法、模糊识别、神经网络、专家系统和机器学习等。
高级融合除了各种传感器数据外,还包括经济性评估、安全监管、维修业务等因素,因此给出一个可信度很高的模型十分困难,通常采用多种算法融合处理,包括多样本假设检验、经典推理、模糊集理论、模板技术、品质因数法、条件事实代数法和基于知识及专家系统技术的方法。
这些方法可以分为基于随机模型的融合方法、基于最小二乘法的融合方法和智能型的融合方法,其中智能型融合算法一般只应用于高级融合和特征层与决策层的属性融合。
从数据维度的角度,可以将传感器分为一维和多维传感器。
一维传感器用于测量单个变量或时变信号,多维传感器则用于测量平面或空间分布变量或多维时变信号。
里程计、压力以及环境中的温湿度、可燃气体、有毒气体等测量传感器是典型的一维传感器,用于直接测量对象的典型特征信号,其融合分析可以采用常规的统计、表决、感知机、最小二乘法等传统技术,通过初级融合进行处理。
常见的多维传感器是视觉或图像传感器,可以采集监测对象时空域的纹理、几何等多种特征,其融合分析一般需要采用神经网络、机器学习等人工智能技术。
一维传感器数据响应和处理快,实时性高,通常用于执行安全和控制实时性高的监控任务。
多维数据处理虽然复杂,并且需要较高的运算和存储能力,但是由于具有多种特征信息的并行识别能力,因而,可以用在复杂环境的感知与监控(如视频监控)和中、高级(多传感)数据融合。随着计算、存储、算法能力的发展,在很多行业得到了大量推广应用,尤其是在视频监控和安全保护领域。
为了确保城市综合管廊及其管线的安全,人工、机器人巡检和城市综合管廊监控子系统会使用大量传感器,它们在监测对象和功能上可能存在冗余(如在线监测的视频监控、环境传感器与机器人搭载的视觉、环境传感器)和多样性。
这些大量的冗余、多样性的传感器的数据分析异常复杂,使得智能融合分析成为替代人工方式处理多传感器监测数据的关键技术,尤其是随着无线传感器网络技术的发展和应用,多类型和多节点数据融合分析成为制约其发展的技术瓶颈。
目前,多传感器数据的融合技术在城市综合管廊中的应用主要是多传感器图像融合、智能巡检机器人的多传感器融合和传感器数据的高级融合。
(1)多传感器图像融合(图3-28)。
为了提高检测和识别的准确率和时空分辨率,采用多传感器融合技术是必然选择。
城市综合管廊环境中的常用图像类传感器包括可见光、红外光、超声成像、激光成像、射线成像等,主要用于监测和检测综合管廊设施及管线缺陷与异常情况,因而多传感图像的融合包括同类图像传感器融合和异类图像传感器融合。

图3-28 典型多传感器图像融合架构
图像融合属于第三级的多传感器属性融合,可以分为像素级(数据层)、特征级和决策级三种层级。
像素级融合能保留更多的图像信息,精确度更高。
特征级融合需要提取图像特征,并对特征进行处理,能够避免像素级易受噪声、配准错误影响的缺点,并且能压缩图像信息量,利于实时处理。
决策级要处理的数据量更小,且容错性小,但损失了不同传感器采集的潜在信息,它是目前数据融合技术的研究热点,包括缺陷趋势智能预测和演变分析等。
表3-7给出了常用的图像融合方法及特点。
表3-7 图像融合的层次和主要方法


融合图像的质量反映所采用融合方法的合理性,有利于融合方法的不断完善,因此其评价问题一直是图像融合领域研究的重点。
图像融合质量的评价可分为主观评价和客观评价。客观评价可以分为基于清晰度、基于光谱逼真度、基于信息量、基于纹理信息4类。
每个客观评价方法都存在局限性,仍然不能取代主观评价的作用。
尤其是针对彩色融合图像的评价方面,进一步发展基于人眼视觉特性的仿生理论评价方法有望改善融合质量评价方法。
此外,多传感器图像融合图像的目标检测还存在如下的一些问题。
1)如何实现复杂环境中动态或静态多目标的实时、有效检测。
2)如何补偿传感器测量中的不确定性导致目标无法或不完全采集以及信息丢失导致的检测精度损失。
3)如何有效评估检测融合系统的各方面性能,包括检测性能、能耗、检测系统的生命周期等。
(2)智能巡检机器人的多传感器融合。
机器人的感知是智能化的基础,而传感器决定了机器人感知的水平,因而,传感器技术是机器人实现智能化的基础。
单一传感器无法获取全面的信息,也容易受到噪声和性能的制约,因此,智能机器人通常会配置数量众多的不同类型的传感器,以满足探测和数据采集的需要。
多传感器融合技术可以运用控制原理、信号处理、仿生学、人工智能和数理统计等方面的理论,将分布在不同位置、处于不同状态的多个传感器所提供的局部、不完整的信息加以综合,消除多传感器信息之间可能存在的冗余和矛盾,利用信息互补,降低不确定性,对系统环境形成相对完整一致的感知描述,从而提高智能系统决策、规划的科学性和反应的快速性、正确性,降低决策风险。它是智能机器人领域的关键技术之一。
多传感器融合在机器人中的应用主要在于机器人的自主导航和智能交互。
智能移动机器人中实现局部实时避障以及全局的导航定位和路径规划,需要实时构建环境地图实现机器人的准确定位,依靠单一传感器难以实现机器人的自主导航和控制。
多传感器融合可以实现多种导航定位系统的融合与相互修正,从而提升机器人对环境感知的鲁棒性,确保机器人的安全。
图3-29给出了多传感器融合在机器人自主导航定位中的典型应用架构。

图3-29 多传感器融合在机器人自主导航中的典型应用架构
对于巡检机器人来说,友好和便利的智能自然交互技术可以替代或者辅助传统的基于计算机控制的机器人交互技术,从而大幅提升巡检机器人作业的灵活性和智能性。语音交互系统是人与机器人系统互动的基础和核心。
它与多传感器信息融合技术的结合可以赋予机器人系统更高、更精准的智能性。多传感器融合人机交互语音系统有别于单语音识别技术。
它通过提取复杂环境下的语音特征,并在声学模型和语音模型中加入关键字检索技术,再把语音识别引擎获取的语音特征矢量序按照匹配检索条件与声学模型和语音模型进行匹配,获得最优识别结果。
这样就可以排除复杂环境中的背景杂声干扰,提高语音识别度、增强系统对未知环境的适应能力,从而增加了机器人交互和控制的灵活性。
图3-30给出了多传感器融合的智能巡检机器人语音交互系统原理。

图3-30 智能巡检机器人语音交互系统原理
显然,采用多传感融合的技术可以提升巡检机器人的看、听、说、动能力,能够大幅提升巡检机器人的智能化水平,增加人机协作能力和作业的灵活性,从而使得巡检机器人完全替代城市综合管廊地下空间内的人工作业成为可能。
(3)传感器数据的高级融合。
传感器数据的高级融合不仅包括系统运行过程中的数据(如同一传感器测量的数据产生的时域和频率特征信号),也包括来自其他系统或平台的异构数据,这些跨平台、异构的数据构成传感器数据高级融合的特征。
传感器数据的高级融合主要用于对城市综合管廊设施、环境运行情况以及业务流程进行预测、评估和可视化交互,实质上是数据的深度分析,其目的是增强城市综合管廊监控和运维管理的智能化水平。
传感器数据的高级融合需要实现多种设施状态监测手段和运维管控技术的结合,实现不同维度数据之间的关联分析,达到自动对故障进行准确定位和分析的预警目标。
同时,利用图形处理技术,将融合结果转化为简洁直观的可视信息,加深对隐藏数据的挖掘深度,提高对数据的解释能力。
图3-31给出了城市综合管廊典型多传感器数据高级融合系统的架构。
3.数据与业务的可视化融合
城市综合管廊智慧运维系统需要将现场感知的数据与业务进行统一管理,从而通过业务流程的优化提升城市综合管廊运行的安全性和经济性水平,这些业务流程包括设施运行、故障定位与处理、设施能耗管理、应急管理、维修项目管理、备件与商务管理、政府监管与审计、管线单位数据共享、绩效管理、文档管理等。
现场获取的监控数据、机器人巡检数据、业务数据等通过多源数据集成方式实现集中管理,这些数据通过数据融合的技术进行分析并通过显示终端(可能是大屏幕和手机、IPad等移动设备)提供给运行监控人员。
显然,通过数据深度分析实现对数据的充分利用,这是一种高级的数据融合。
由于运行人员需要利用数据融合分析的结果(本质上还是数据),因此,数据的可视化成为人员有效利用数据的关键技术,这会大大降低人因失误的风险,从而确保融合分析的数据得到良好的应用。
人员可以根据业务管理需要对这些数据进行可视化的查询和监视,实时掌握综合管廊设施与环境运行状况,并根据安全性与经济性平衡的原则提供必要的干预或维修措施,提高现场作业的效率和质量,这将有效地提升综合管廊运维的经济性和安全水平。
图3-32给出了城市综合管廊数据与业务数据的可视化融合管理系统架构。

图3-31 传感器数据的高级融合系统架构
(1)数据与业务的融合。
数据与业务的融合是城市综合管廊智慧运维的核心关键技术,它是大数据、人工智能技术对传统基于设施运行监控为中心的运维手段的一次技术革新,进一步解放运维人员生产力,降低运维技术成本,提升城市综合管廊的安全管理水平。
城市综合管廊典型的数据与业务融合包括现场运行监控、设施维修、故障诊断与预警、风险评估与应急、项目管理、财务管理等。
图3-33给出了典型的城市综合管廊数据与业务融合系统的典型框架。

图3-32 业务与数据的可视化融合系统架构
1)运行监控业务与数据的融合。
城市综合管廊运行监控业务包括现场巡检人员、远程监控人员、管线运营单位对综合管廊设施运行状态的监控和政府单位的监管需求。
这些运行监控业务的主要目的是确保城市生命线的持续、安全、稳定运行,包括城市综合管廊正常运行、异常运行工况以及在运行过程中实施的维修、应急等活动的监控,例如在事故应急状态下,管线与政府单位需要对现场环境和设施进行监测以评估风险确定应急措施,大修活动中管线单位可能需要监控现场的设施状态来安排自己的生产和维修活动。
这些运行监控业务需要对数据进行有效的融合,从而优化与运行监控相关业务的流程,降低应对措施的安全风险,提升运行的经济性水平。
运行监控业务与数据的融合的主要目的是建立城市综合管廊现场人员、远程监控中心、管线单位以及政府监管部门人员与运行监控相关业务人员(如绩效管理、财务审计等)对设施运行状况数据的获取和共享,提升现场、远程和监管部门人员分析和决策能力,尤其是现场人员获取运行业务数据的实时性和有效性,降低人因信息决策失误的风险。
此外,通过数据共享和融合,用于各个独立系统之间联动控制的一些业务可能会被重新设计和整合,进一步优化人员设施监控流程和人员分工,降低运行人员培训难度和由于人因失误导致的运行事件或事故。

图3-33 典型的城市综合管廊数据与业务融合系统的典型框架
传统的在线监控业务都是基于单系统、单专业、单业务的模式来构建的,每个专业系统配置各自的数据存储和数据分析、展示模块,各设置一套自下而上的独立系统,在本专业范围内进行智能监测。
例如城市综合管廊结构健康监测、电气设施监控、管线监控、机器人巡检系统、消防系统等可能是由不同的专业和人员负责各自的系统进行监控和维护,并由不同的供应商提供不同的设施。
这些独立的系统可能自成体系,在横向上缺乏必要的连接,导致硬件资源的浪费、信息关联度及共享性差、覆盖不全、缺乏综合监控与联动控制,典型的系统就是巡检机器人、消防、应急以及管线单位生产系统。
基于运行监控业务与数据融合的在线监控系统就需要在各专业生产系统数据采集的基础上,建立统一的数据存储、数据分析、数据应用平台,实现各专业、各业务之间的信息集成、集中预警和资源共享。
通过数据建模、历史数据对比分析、横向关联等手段实现故障预警,并通过与运营管理系统的接口,实现工单的自动下发,提升设施监控与维修效率。
2)设施维修业务与数据的融合。
城市基础设施的维修业务主要有预防性维修和抢修两种策略,其中预防性维修主要分为日常性维修(小修)和定期维修(大修)。
预防性维修容易造成维修不足和过度维修,且需要较高的维修成本。
典型的例子就是维修人员无法准确定位问题导致维修不足,或者可能不需要维修,维修人员不专业或失误导致设备过度维修。
抢修通常是成本最低但最不受欢迎的维修方式,可能对运营质量产生较大的影响,并对应急处置的能力要求较高,对于城市综合管廊来说,抢修显然是要尽可能避免的。

图3-34 数据的融合与可视化
可视化分析包括支持分析过程的认知理论模型(意义构建模型、人机交互的认知模型和分布式认知)、信息的可视化模型和用户界面理论模型(任务建模、交互模型、用户界面)。
业务和数据的可视化实际上是将业务流程与数据的智能分析采用可视化用户界面交互的方式进行融合,根据信息的维度,可以分为一维信息、二维信息、三维信息、多维信息、层次信息、网络信息和时序信息的可视化。
城市综合管廊的运维过程中涉及BIM、GIS、大量视频图像信号和各种文本的业务流程及多维数据。
除了传统的大屏幕运行监控界面的可视化交互外,数据融合带来的业务与数据的可视化主要体现在大量多类型文本信息、网络(图)、时空数据和多维信息的可视化。
图3-35给出了城市综合管廊业务与数据融合的可视化分析框架图及典型应用示例。

图3-35 城市综合管廊业务与数据融合的可视化分析
文本信息的可视化主要用于业务活动过程中各种电子化文档,包括执行运行和维修任务的工单、规程、采购以及测试报告等。
网络的可视化主要用于体现在各个系统、数据单元、业务单元之间的网络拓扑关系。
多维数据的可视化主要用于多源异构数据之间融合的可视化,用于发现多维数据之间的模式和规律,例如利用运行和维修业务的数据进行故障诊断、人员绩效与经营现状评估。
时空数据的可视化用于展示具有时间标签和地理位置的数据,如各种传感器在综合管廊内部的布置及监测数据。
文本信息、网络信息和多维信息的可视化依赖于数据融合分析的模型,一般采用可视化的工具(如Excel、Tableau、Python、R语言等)和图形化图表(如条形图、饼图、折线图、散点图、气泡图、甘特图、核密度估计图、箱线图和打包图)来实现。
目前,时空数据的可视化是城市综合管廊研究的热点,主要是利用BIM、GIS模型对城市综合管廊运行状态数据和业务进行实时监控,涉及了BIM、GIS模型数据与时间序列数据的融合(包括多源数据融合分析的事件序列数据等)。
由于可以将时空数据进行三维的实时展示,对于长距离的综合管廊及管线的运行监控、维修和应急等带来极大的便利,使得人员能够快速地决策和响应,能够实时监测到管廊内部管线运行状况,精确定位管理每种管线的运行,从源头上降低危险发生的概率,提高了管廊运维的管理效率,使管廊内部“透明化”。
1)BIM模型的可视化分析。
BIM模型可以应用在城市综合管廊策划、设计、建设、运营等全寿命周期的可视化分析中。
在城市综合管廊智慧运维中,可以根据业务和数据融合的需要对BIM模型进行降维处理,将前期设计、施工阶段和后期运维阶段重要的信息进行整合,并将运行、维护、应急等业务与平台数据进行融合,不仅可以解决现场设备的监控问题,还可以实现与管线单位及相关部门的全生命周期运维信息共享,为管廊监测预警和运营决策提供可靠的支撑与依据,例如可以通过BIM模型的可视化融合,实现管线及设施的三维场景模拟和显示,并进行三维场景下的可视化管理与联动控制、故障定位。
原始的BIM模型包含巨大的信息量(如巨量的三维构件、大量材质信息等),需要具有一定性能的硬件平台显示,导致直接使用原始模型进行融合非常困难,也难以使用各种经济的移动终端和网络终端。
因此,对BIM模型进行超轻量化处理(实际上是数据清洗)是BIM模型用于可视化分析的关键技术。
BIM模型的轻量化程度取决于人机交互的设计和计算资源的能力。
此外,业务与数据的融合是BIM发挥作用的技术保障。
业务、数据与BIM模型的融合是典型的跨平台多源异构数据的深度分析,是打破传统界面可视化运维的关键技术。
由于使用了多源信息的融合和远程可视化交互的方式,实现了多个跨平台数据的共享和可视化分析,人员可以直接实时掌握城市管廊微观运行状态,提升管理效率,科学制定和优化相关业务流程。
因此,这种模式会对城市综合管廊设施管理业务起到深远的影响,能够持续推动各种业务的优化。
2)GIS模型的可视化分析。
BIM模型为城市综合管廊运维管理提供了微观的三维可视化融合的空间信息基础,然而,城市综合管廊可能分布在城市的很多重要道路、构筑物与基础设施的附近,且城市综合管廊长距离的特性,对于运营数量庞大的城市综合管廊运营单位以及政府、管线单位,需要实时了解不同地理空间内设施运维的状态,及时制定设施运维、管线运营服务以及应急策略和措施,从而提升管理的效率,降低人员决策的风险,例如,在发生管线严重事故情况下,管线单位需要快速掌握事故管线单位的分布情况,从而确定应对措施,政府应急管理部门也需要了解事故管线附近重要基础设施的分布情况(如高层建筑、医院、危险废物等),以便评估可能的次生灾害影响,及时制定具体的应急方案和措施。
因此,地理信息系统模型(GIS)与业务和数据的可视化分析,将从宏观地理空间角度揭示城市综合管廊运维状态以及与周围环境、设施、活动之间的关联,进一步丰富动态时空数据的可视化分析方式和宏观决策能力。
GIS模型的可视化包括基于点、线、区域和空间立体元素的可视化,GIS模型数据本身就存在多维、时空、层次特征,蕴含着关键的关联特征信息。
与BIM模型类似,业务以及其他平台的数据与GIS模型数据的融合也是典型的跨平台多源数据深度分析。
利用GIS模型也可以将各种监测的时空数据进行可视化,从而使人员可以了解不同区域的业务活动、管线运行状态、事故位置及趋势,辅助运行人员和应急人员实施掌握现场情况,制定策略并优化业务流程。
3)BIM+GIS模型的可视化分析。
BIM和GIS模型在与业务和数据进行融合处理的过程中,具有不同的优势和特点。
BIM模型能够尽可能地从微观角度展示城市管廊环境及设施的三维视图,虽然通过模型的轻量化也能从宏观角度展示一些空间位置信息(例如管线的走向),但是无法展示城市综合管廊以及管线在城市环境中的地理位置分布和重要的外部设施关联信息,在宏观展示以及评估设施事故造成次生灾害分析和制定应急救援策略时存在明显不足。
GIS模型能够从宏观层面展示城市综合管廊及管线在城市地理空间中的分布以及关联设施的情况,但是无法直接展示城市综合管廊设施内部微观三维场景。
因此,将BIM和GIS模型与业务和数据进行融合,可以在宏观和微观层面实现较好的可视化分析效果。
图3-36给出了城市综合管廊全寿命周期中BIM+GIS模型业务与数据融合的系统架构。

图3-36 城市综合管廊全寿命周期的BIM+GIS模型可视化分析
BIM+GIS的融合模式能够提供宏观、微观的可视化分析,但是目前GIS与BIM数据的集成还存在很大的问题,如集成后数据丢失、可视化效果不好、无法进行空间数据分析等。
为了促进BIM与GIS技术的融合应用,应将各类模型数据整合集成在一个平台上,实现更加理想的运维管理效果,进一步优化GIS、BIM、其他异构数据之间的映射算法、映射规则以及语义映射表等内容。
与多源数据融合面临的问题类似,BIM+GIS模型的数据可视化分析也面临着数据规范和标准缺失(本质上是数据集成的问题),需要高性能的计算和存储资源。
2.2 设施缺陷和异常图像的智能识别与分析
采用视觉技术可以有效降低现场监视或检测传感器的数量,替代人工巡检,但是视觉信息的处理需要利用机器视觉、图像智能识别等先进的技术才能充分发挥其功能,降低人工识别的劳动强度。
传统的图像识别与分析技术需要专业的图像处理算法,针对特定的应用场景(如单目标、静态)提取图像特征并进行匹配,图像识别与分析精度和准确性取决于特征提取与匹配算法的设计,部署与变更都需要专业人员进行大量的软件代码编写与测试,缺乏灵活性与通用性,但是算法响应快,对计算单元的要求不高。
采用机器学习的图像智能识别与分析法与传统方法有明显的不同(图3-37),主要体现在不需要设计专门的特征提取与匹配算法,识别与分析模型是通过预先在图像数据集中进行训练,达到一定准确性与精度要求后直接部署到系统中,可以直接输出分析结果,图像识别与分析准确性与精度取决于模型的设计(配置)和图像数据集的质量,能够适应复杂的应用场景并且具有较好的通用性和扩展性,一般非图像处理专业的人员也能轻易实现与传统方法相近的效果。
采用机器学习的方法,通过模型的训练,减少了大量软件编程和测试的工作,使得一般的技术人员也能实现较高精度的图像智能识别与分析,但是,当前机器学习算法普遍对计算资源要求较高,响应时间较长,适用于非实时性的检测需求。
随着GPU、TPU等深度学习计算单元的发展以及新一代人工智能机器学习算法的进步,低延时与低功耗的机器学习平台将会促进机器学习方法在图像智能识别与分析领域的大规模应用。

图3-37 传统方法与机器学习的图像识别与分析
传统图像检测方法适用于场景与检测对象单一、特征明显、光学环境较好的场景(例如工业产品缺陷检测),对于巡检机器人以及大量多目标、动态、复杂检测场景,传统的检测方式显然难以满足要求。
采用机器学习的人工智能图像识别算法不仅可以用于传统图像识别方法的图像特征提取,也可以直接用于复杂光学环境下难定义、多目标图像特征的检测,尤其适用于城市综合管廊以及设施的缺陷和异常情况识别,它包括设施、人和环境三方面的检测对象,例如对管廊本体与管线等设施结构外观缺陷的图像检测(如裂纹、渗漏、剥落等)、电力设备异常温升图像的智能识别与分析(如照明、电动机、输电线路、配电箱等超温)、火灾的监测、人员入侵及违规作业行为图像的智能识别与分析。
因此,采用机器学习的图像智能识别与分析是提升城市综合管廊设施缺陷与异常图像智能识别与分析水平的关键技术。
1设施表观缺陷的图像智能识别与分析
管廊设施表观缺陷的识别是城市综合管廊日常巡检的主要内容,尤其是综合管廊本体以及管线的表观缺陷,是管廊设施故障和事故预防的重要依据,有利于提升综合管廊设施检修的精准性,也是综合管廊智能巡检机器人的主要功能。
管廊设施表观缺陷的识别主要包括综合管廊结构本体和管线的表观缺陷。
综合管廊结构本体表观缺陷主要是裂纹、渗水、剥落。管线的主要表观缺陷包括几何变形、破损、部件缺损以及异物等。
综合管廊结构本体的缺陷是管廊设施表观缺陷智能识别的难点,主要原因在于内部光照环境复杂、管线和附属设施的遮挡以及管廊本体结构缺陷的空间位置与几何特征具有随机性。
管线的表观缺陷识别也存在类似的复杂性。
因此,管廊结构本体和管线表观缺陷图像的智能识别是智能巡检机器人和综合管廊智慧运维的关键技术。
城市综合管廊设施表观缺陷及识别分析具有如下的一些特点:
(1)设施表观缺陷形成和演变机理复杂。
从因果关系角度分析,可以将设施表观缺陷的形成机理分成内部因素和外部因素。
内部因素包括设施内部化学、热、力、电、磁等因素导致设施产生表观缺陷,包括设施的外观形状变化、温度异常、裂纹、渗漏、变色、剥落、振动等形式,其中一些表观缺陷是设施内部缺陷在设施表面的一种体现形式,如隧道及管道的裂纹、渗漏等。
这些内部因素可能源于设计、设施建设中的缺陷,也可能由运行工况以及环境的变化产生,这些内部因素产生的早期表观缺陷对于设施的运维非常重要,它们往往是设施运行事故的征兆,但由于表观缺陷的形成具有一定随机性,其演变过程也难以描述和建模,使得早期设施表观缺陷的识别与分析相对困难。
外部因素包括人为活动、自然灾害等,例如运维活动中人员的不当操作造成的设施部件缺损以及异物,地震以及暴雨造成的设施垮塌、断裂等,外部因素造成的设施缺陷具有一定的预见性,但其危害性可能非常严重,需要及时被发现。
(2)设施缺陷种类多、难定义。
设施缺陷复杂的形成及演变机理导致设施表观缺陷的种类很多,仅管廊结构本体就包括裂纹、渗漏、剥落、塌陷、孔洞、锈蚀、异物等,这些缺陷很难进行特征建模,也难以准确定义,这也导致缺陷的识别与定量分析比较困难,例如裂纹的不规则形状以及渗漏与裂纹、剥落等多种缺陷叠加,增加了表观缺陷图像识别难度。
因此,设施表观缺陷种类多、难定义的特点导致设施表观缺陷的识别与分析技术异常复杂,很难有统一的技术能够实现设施全部表观缺陷的识别、分析与评价,应从识别与分析技术角度对表观缺陷适当进行分类,采用不同的识别、分析与评价技术,这无疑增加了工程实施的复杂性。
(3)设施表观缺陷图像采集环境复杂、要求高。
设施表观缺陷图像的采集不同于工业场景的视觉图像采集,对于智能巡检机器人而言,光照的不均匀导致的明暗差异、视觉遮挡,机器人运动导致的振动等因素都会对图像采集产生影响,从而增加算法与实现的复杂性。
由于设施出现缺陷的位置具有一定的随机性,对于大场景的检测对象,需要尽可能遍历设施表面,以免造成设施漏检,这会对图像采集的效率带来影响,增加技术实现难度(例如增加了检测设备的可达性、数据存储、通信带宽要求)。
因此,能够适应大场景复杂光学环境的高效图像采集技术是实现设施表观缺陷图像智能识别与分析技术的基础,是确保设施缺陷检测质量的根本。
(4)缺少设施表观缺陷图像数据样本集。
综合管廊设施运行时间较短,积累的设施缺陷图像样本往往有限,行业也缺乏专业的用于图像智能识别与评估的数据集,这很大程度上是因为建立专业的图像数据集不仅需要一定的专业知识,其本身也是一件劳动密集型的活动,需要投入大量的人力和多个部门的协同。
此外,从设施缺陷出现的频率考虑,建立设施缺陷图像数据集也需要大量历史数据的积累,一些缺陷可能很长时间也不会出现,导致样本数量稀少。
构建高质量的设施缺陷图像数据集,需要尽可能地收集图像样本,因此,行业应尽可能地建立经验反馈和数据共享机制,以持续积累设施缺陷图像样本,并由专业的技术人员开展典型缺陷图像数据集的建立、维护和评价,制定相关设施缺陷图像数据集设计与运行的相关标准规范,为设施缺陷图像的智能识别与分析奠定技术基础。
为了兼顾效率与质量,采用阵列式视觉检测技术可以提高图像采集的空间覆盖率和采集效率,降低视觉检测的盲点。此外,也需要考虑不同缺陷对处理时间的需求,对于容易造成事故的缺陷应尽可能实时识别,对于其他潜在缓变缺陷应尽可能减少漏检。
图3-38给出了一种基于阵列式视觉检测技术的图像采集与处理方式,采用传统的视觉识别技术实现具有快响应处理的缺陷,利用机器学习和离线分析的方式可实现早期缺陷的智能识别。
为了降低阵列式视觉检测带来的大量数据存储与处理需求,采用图像拼接融合处理的方式,降低检测数据的冗余性,也有利于人员对图像检测结果进行甄别、标记和记录,增强数据的可视化效果。
采用迁移学习的方法,利用一些比较成熟的深度学习模型(如inceptionV3,VGG16,ResNet)参数构建识别模型,从而大规模减少模型训练对数据集大小的要求。

图3-38 基于阵列式视觉检测技术的设施缺陷智能图像识别与分析
2.异常环境的图像智能识别与分析
设施运行环境的异常变化往往会对设施的安全运行带来严重的影响,甚至造成运行事故,威胁人员生命安全,如甲烷气体的聚集、积水、火灾等。
因此,设施运行监测除了识别设施缺陷情况,也需要识别异常的环境并实时反馈给监控平台进行预警和处理,从而及时消除运行隐患,确保设施和人员的安全。
异常环境的监测难点在于时间和空间位置的不确定性,传统的在线监测方式往往对早期异常现象难以探测,且固定式的监测传感器也容易存在漏检。
巡检机器人可以弥补传统在线监测方式在空间探测能力的不足,然而,异常环境的发生属于小概率事件,依靠人工识别显然难以满足要求,这就要求监控系统、巡检机器人能够及时自动识别异常环境并发出报警信息。
对于温湿度、气体、火灾等环境监测的方式已经非常成熟,且检测技术能够满足实时响应的要求。
但是,受制于动态探测检测技术的制约,利用视觉信息包含丰富的讯息的特点,在巡检技术上除了搭载必要的环境探测器外,普遍采用视觉检测技术,利用视觉技术实现对异常环境的识别,不仅是对现有探测技术的补充,也能直观地给出现场直观的信息,使得人员能够快速综合多种传感器信息,进行异常运行环境的响应和应急环境调查。
对于城市综合管廊设施来说,危险气体、水淹、火灾是三大异常运行环境,它们严重影响设施和人员安全,是环境监测的主要方面,传统的在线监控设施都有相应的在线监测传感器和联动控制响应。
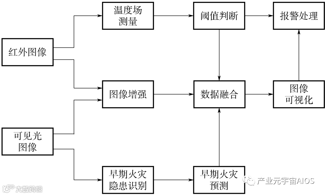
对于巡检机器人,除了携带必要的环境探测传感器,也需要配置红外和可见光视觉传感器,利用机器视觉对异常环境进行识别和探测,弥补固定式探测在空间覆盖不足的问题,提升运行异常环境识别能力,其中火灾的预防和探测是地下空间设施日常运行环境监测的最重要的内容。
采用可见光和红外成像的数据融合分析,可以用来对火灾进行识别和预测,其中红外图像的识别主要用来判断火灾的发生(早期),可见光图像用于现场火灾隐患的识别(如现场动火作业、可燃物、火苗等),并对现场火灾发生的情况进行预测。
此外,可见光图像与红外图像进行增强和融合,能提高红外图像的可视化效果。火灾异常环境的图像智能识别与分析如图3-39所示。

图3-39 火灾异常环境的图像智能识别与分析
3.人员异常行为的图像智能识别与分析
人员是除现场设施外进行运营管理的重要管控对象,这包括对进入现场的人员进行识别,并控制人员数量、作业权限与行为,可以预防人因破坏对设施安全运行造成的威胁,并在发生事故时尽可能降低人员伤害风险。
有研究表明,人员侵入是影响城市综合管廊设施安全运行的重要因素,除了进行视频监控、出入口物理管控措施外,利用巡检机器人可以弥补固定式检测盲点,并能在人员作业时提供必要的环境监测预警,并对违规作业进行识别监视,降低人因失误和非法人员的侵入。
利用图像的智能识别与分析,规范现场人员作业,防止人员入侵,是一种提升现场人员管理水平的技术保障措施。
然而,利用图像识别人员及其行为可能会存在如下挑战。
1)人员的移动特性,增加了探测的难度。
2)异常行为的判别存在一定的主观性,缺乏量化评价方法。
3)缺乏人员异常行为数据集,增加了算法研究难度。
4)缺乏人工智能伦理的支持,现场人员的干扰增加监测难度。
在防止入侵方面,现有的人脸识别技术已经非常成熟,可以结合出入口权限管理进行管控。
对于采用非正常途径的侵入,利用巡检机器人对进入人员进行识别和排查,是一种有效的手段。
在人员异常行为识别方面,需要建立相应的人员规范和数据集,利用巡检机器人的可移动特点,来实现现场人员的监控与预警,增强人员作业与安全防护水平。
可以利用在线监控系统(出入口管理)和巡检机器人的视觉系统对现场实现大范围的人员监控和异常行为识别与预测,降低人因危害和人员伤害风险。
图3-40给出了一种利用图像对现场人员异常行为进行识别与分析的技术架构。
可以利用人脸识别技术实现人员的身份快速识别,通过人员作业管理(如出入口管理、作业工单)系统等,从而控制现场人员,防止人员入侵和现场人员超限。
可以利用机器学习的方法对人员行为进行识别,降低现场违规作业行为,并预测人员安全水平,提前预警。

图3-40 人员异常行为图像智能识别与分析
2.3 设施运行状态的智能预测与分析
现代预测理论能够降低不确定性导致的决策失误风险,它能对无知或随机的后果进行数学分析和描述,发现数据的变化趋势,有助于实现发现事物运行规律,为决策者提供支持,避免风险和重大损失。
它的本质是对数据进行分析与处理,包括定性预测和定量预测。定性预测综合性强,需要历史数据少,一般取决于预测者的经验、专业水平、分析水平等,容易受主观性影响。
定量预测需要相对完整的历史数据和先进的数据处理方法,受主观性影响小。
因此,在实际中定性预测和定量预测常结合起来使用,例如利用各种定量预测方法对核动力设施运行状态进行故障诊断与预测。
图3-41给出了常用的预测方法。

图3-41 常用预测方法
要实现设施的经济与安全运行,就需要准确评估设施的运行状态,对早期设施缺陷进行识别和预测分析,并制定合理的维修策略,避免过度维修。
在设施发生故障并引发运行事故时能够根据运行监测数据进行快速的故障诊断,并对事故序列进行分析和预测,完善相关的运行规程,确保设施的安全运行。
图3-42给出了设施运行状态的智能演变趋势分析技术框架。

图3-42 设施运行状态的智能演变趋势分析
基于网络的现场数据感知实现了综合管廊巡检的信息化,通过积累综合管廊在全寿命周期中的运行数据,采用大数据深度分析技术从海量的历史巡检数据中定量识别综合管廊及其设施的早期病害以及发展趋势,可以预防事故的发生,减少过度检修造成的成本浪费,并根据设施运行规程,利用数据融合的方式对设施开展故障诊断与事故分析预测,从而提升城市综合管廊的运行的经济性与安全性水平,降低事故危害,这是城市综合管廊智慧运维的最重要目标。
1.设施缺陷预测与分析
缺陷是设施由正常运行状态向异常运行状态过渡的表现形式,及早识别设施的缺陷有利于及时发现设施运行隐患,保障设施的正常安全运行。
在大型复杂机电设备运行过程中,为了尽可能利用全部信息,减少时变、随机、模糊等因素对预测的影响,常采用混合预测方法,将多个不同预测模型信息组合,从而改善预测模型的拟合能力,提高预测精度,例如改进灰色系统—支持向量机—神经模糊系统的混合预测模型。
预测的目的是确定最优化的检修策略,因此,应对缺陷演变趋势预测的结果进行分析评价,以评估缺陷对设施运行的影响,在满足预设的安全裕度基础上,尽可能降低设施检修的成本,例如对电力设备海量数据进行快速准确的分析,预测和评估电力设备健康状态,结合典型数据分析方法,实现电力设备状态智能预警。
图3-43给出了城市综合管廊设施缺陷演变趋势预测与评价技术框架。

图3-43 城市综合管廊设施缺陷趋势预测与评价
由于预测的结果会影响设施运行的安全水平,为了增强预测分析结果的可靠性,采用混合预测和评价模型,并通过运行规程的更新融合专家的知识与经验。
图3-44是采用混合模型预测设施缺陷演变趋势与分析的技术框架。
状态机的判别是根据设施运行规程进行实时判别和预警,用于需要快速响应的监控和应急维修业务,并识别不同设施之间缺陷的相互影响,例如管廊渗漏缺陷与集水坑排水泵故障、缺陷状态的预警水平应不同。
它与PSA分析技术一起用于分析设施缺陷以及其他设施缺陷之间耦合关联对运行和检修的影响。传统的阈值判别、灰色理论、马尔科夫预测、时序预测、线性回归等预测方法用于对显著性的缺陷演变进行快速识别和预测。
基于遗传算法和机器学习的神经网络预测模型则用于对复杂条件下的缺陷进行预测,如关联设施之间的缺陷预测,它主要依赖于数据集的构建,因此能够快速地进行模型升级,并对早期缺陷演变进行必要的预测。

图3-44 设施缺陷的演变趋势分析
2.设施故障诊断与分析
随着自动化技术的发展,设施故障往往会影响整个生产系统的运行,要使系统安全、可靠运行,必须重视复杂系统的故障诊断技术。
故障诊断技术已经发展了几十年,形成了多种多样的诊断方法,主要分为:基于动态数学模型的方法、基于信号处理的方法、基于知识的方法三大类。
基于数学模型和信号处理的方法,具有较高的实时性,往往用于在线监控系统的故障诊断处理。
基于知识的方法主要包括遗传算法、神经网络、专家系统、模糊推理、故障树、贝叶斯网络等,基于知识的诊断方法算法复杂,对计算资源要求高,一般用于辅助诊断分析。
随着人工智能技术的发展,基于知识的诊断方法发展迅速,更适用于结构复杂、自动化程度高、大量部件相互耦合且故障具有并发性的复杂系统。
城市综合管廊设施关系到城市生命线的安全,无论是管廊本体还是市政管线设施,一旦发生故障都会影响城市人民生产和生活,造成巨大经济损失。
对于城市综合管廊运行系统,不仅包括管廊本体设施的运行,还涉及不同管线的运行系统,且各系统故障可能会相互耦合,造成巨大经济损失。
因此,采用智能故障诊断技术来提升设施的安全管理水平,降低维护成本,是城市综合管廊智慧运行的重要内容之一。
图3-45给出了城市综合管廊设施智能诊断系统架构。

图3-45 城市综合管廊设施智能诊断系统架构
智能故障诊断系统的核心是智能故障诊断与分析,实现复杂故障的辨识和维修策略的优化,实质上是多源数据融合分析技术在设施运行管理中的一种应用形式,包括利用信息网络构成的远程监控平台和分布于各业务部门的远程诊断维护子系统。
故障智能诊断的数据来自于利用传统诊断技术构成的在线监控系统设计、巡检设备数据以及关联的管线生产系统信息,其核心是诊断知识管理和故障诊断,通过诊断知识管理来集成专家的知识以及各种有效的诊断技术,提升智能诊断的技术水平,智能故障诊断则是利用先进的机器学习、模糊推理等方法对数据进行融合分析,预测设施故障水平和可维护性,例如通过分析部件模块故障失效数据,利用马尔科夫模型预测部件寿命,从而确定维修策略。
此外,通过故障的关联分析,结合数据挖掘技术(如大数据分析),可以根据设施故障情况,制定合适的维修策略,从而优化维修成本。
3.事故预测与时序分析
事故的发生与安全生产的条件相关,这些条件包括人员、环境、设施、安全管理等诸多因素,直接建立事故发生概率与安全生产条件之间的函数关系(数学建模)是相当困难的,但是统计表明一个企业或一个部门在一定时期内,只要其生产性质、生产规模和管理体制不发生重大的和明显的变化,其安全生产条件就具有相对稳定性和连续性,这也为事故的预测和分析提供了可能,例如煤矿的重大事故和航空飞行事故短期预测。
一种简单的预测方法是根据历史数据,采用传统的最小二乘法相关性进行分析,也可采用灰色理论、神经网络和时间序列分析等对事故进行短期预测。
由于城市综合管廊运行时间短,缺乏相关的事故数据,对于采用机器学习的事故预测方法研究带来挑战。
此外,事故的发生具有随机性,事故数据显然不完全是线性的,采用时间序列、最小二乘相关性等方法,对非线性数据的处理会产生较大的偏差。
图3-46给出了城市综合管廊事故预测与分析技术的框架。
利用预测理论与方法构建城市综合管廊事故智能预测模型,包括基于灰色理论、时间序列、神经网络等方法,积累运行数据,利用专家知识和经验,不断利用混合预测方法,提供事故预测的准确性,从而为制定中长期的事故预防措施提供决策依据。
此外,利用PSA模型具有较全面的安全分析能力,可以根据设施缺陷预测模型结构,分析系统存在的薄弱环节,并为检修管理提供依据。
当事故发生时,也可以根据PSA模型对事故发生的序列进行模拟,从而为应急管理提供技术支持。
例如,为了加强城市综合管廊地下空间的火灾灾害预防,可以通过积累火灾事故数据,构建火灾事故预测模型,评估当前火灾灾害风险等级,并根据缺陷预测模型,利用PSA火灾模型,识别当前火灾应对措施的薄弱环节,优化当前检修策略。
当火灾发生时,能够利用预测模型和数据预测事故的发生过程,为火灾应急决策提供支持。

图3-46 综合管廊事故预测与分析
随着大数据以及多源数据融合分析技术的发展,利用监测和历史数据对事故进行预测和分析,提升综合管廊事故预防与管理水平,增强决策能力,降低事故损失,将会是城市综合管廊智慧运维的重要技术内容之一和显著特征。

