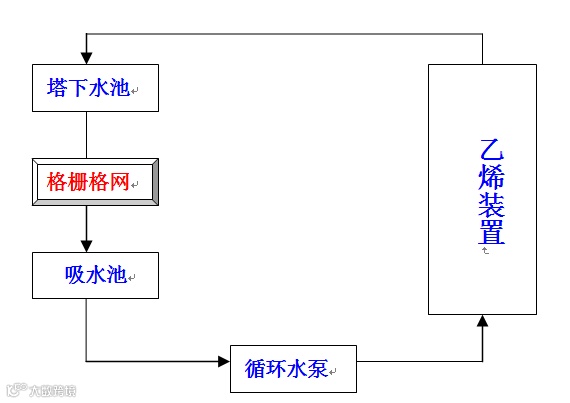
10月28日,突来狂风暴雨,狂风暴雨夹带着树叶奔袭烯烃厂厂区而来,导致第一循环水场塔下水池与过流渠道之间的机械格栅网被树叶堵塞,机械格栅网的堵塞会造成塔下水池溢流、吸水池液位下降(正常运行指标为5.6m-6.1m),吸水池液位的下降会导致循环水泵抽空,循环水泵一旦抽空严重将无法为乙烯装置输送循环水。
那么,将为乙烯装置的生产运行带来巨大威胁……当时吸水池液位已经降至5.9m,此种情况若持续一个小时,势必会导致乙烯装置生产波动、甚至停工……
由于烯烃厂处于元龙山顶,晚秋之时漫山遍野是树木落叶,而且由于烯烃厂循环水场的凉水塔为背靠背设计,单塔吸风能力强,元龙山顶及厂区内的树木落叶被极易吸进循环水场凉水塔内,尤其是第一循坏水场处于风口位置,更容易将落叶吸进凉水塔内。
10月28日12:25在接到岗位汇报的电话“一循塔下水池溢流了……”后,给排水车间全体管理干部冲向现场,冒着狂风暴雨奋力抢险,及时清理机械格栅网,经过90多分钟的拼搏,完成了6个过滤渠道12个格栅网的清理,给排水人战胜了恶劣天气,确保了第一循环水场的安全运行,进而确保了为乙烯装置安全提供循环水!
众
志
成
城
作者|姜琳
责任编辑|魏志刚 赵旭东
平台编辑|张运泓 李春江
审核|毛军 王良

