为提高抚顺石化公司青年员工的基本素质,检验对所在岗位工艺流程的掌握程度,拓展员工的培训深度,让青年员工在熟悉流程、掌握流程、绘制流程中促进岗位操作技能提升,以比武促学习的方式,营造“比、学、赶、帮、超”的浓厚氛围,为装置安稳长满优运行保驾护航。公司团委开展以“学流程、画流程、提技能、保安全”为主题的青工“岗位流程图”大赛活动,此项活动目前在烯烃厂拉开序幕。
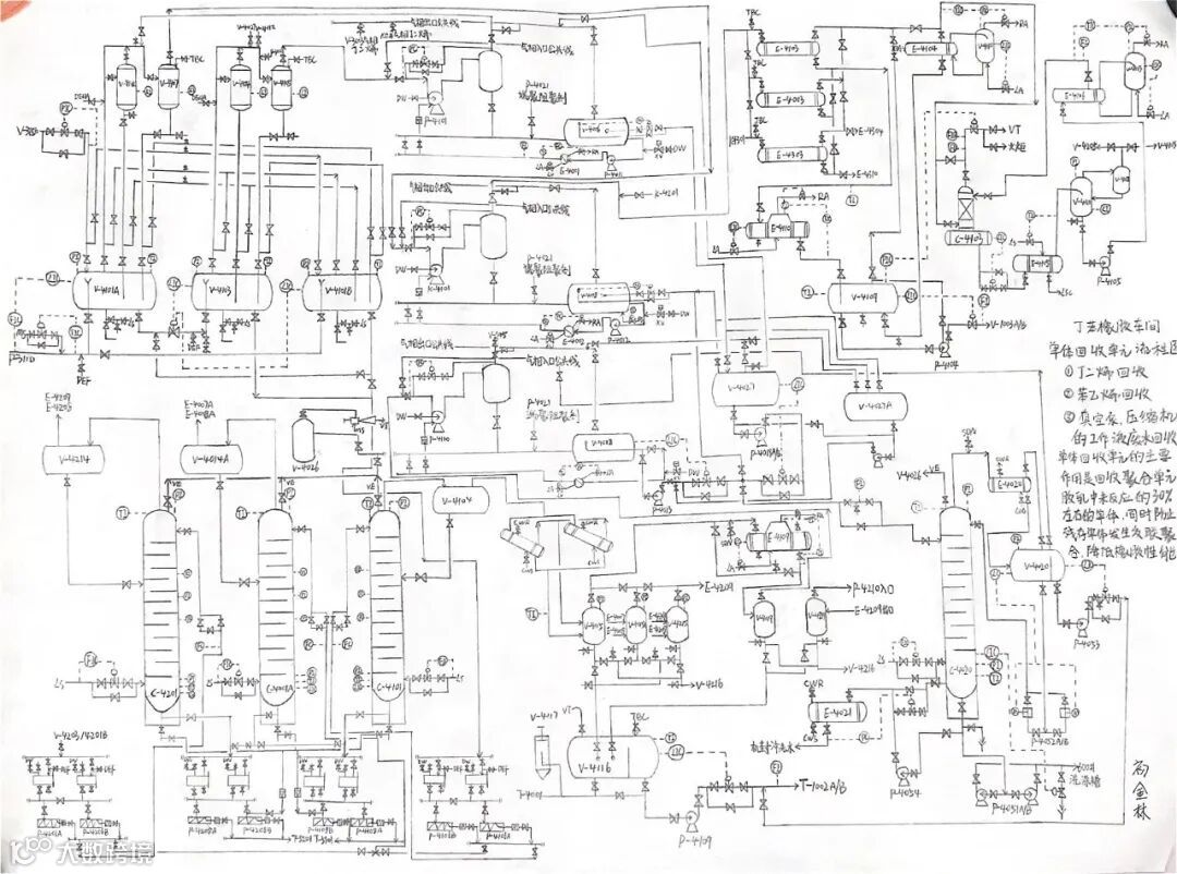
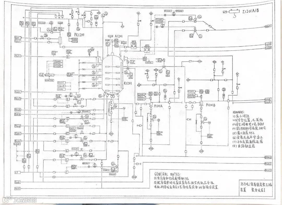
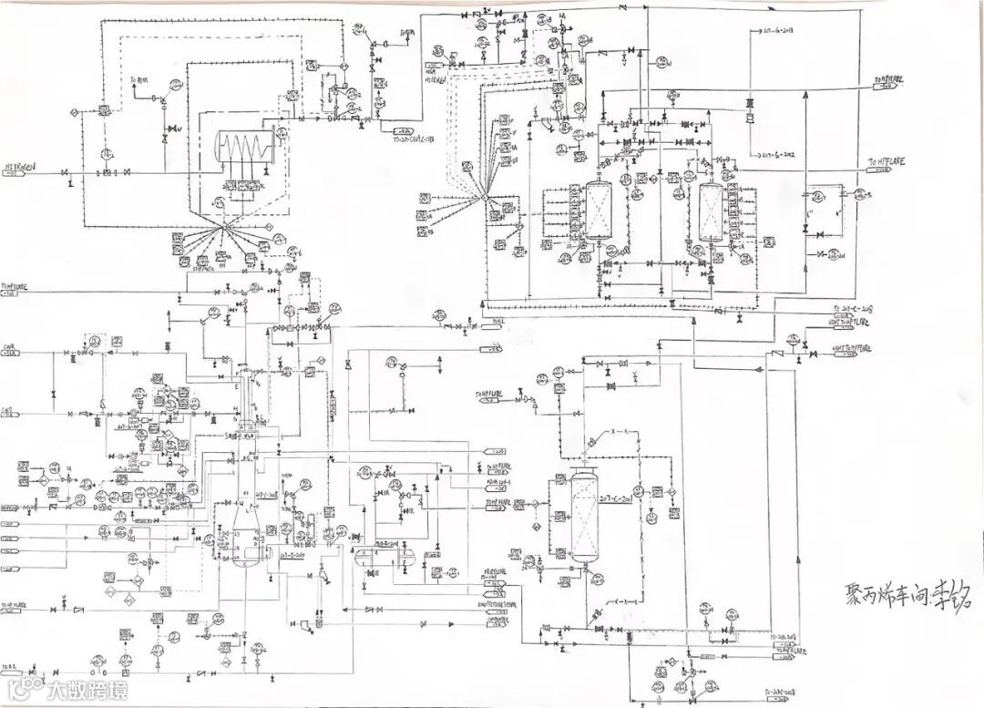
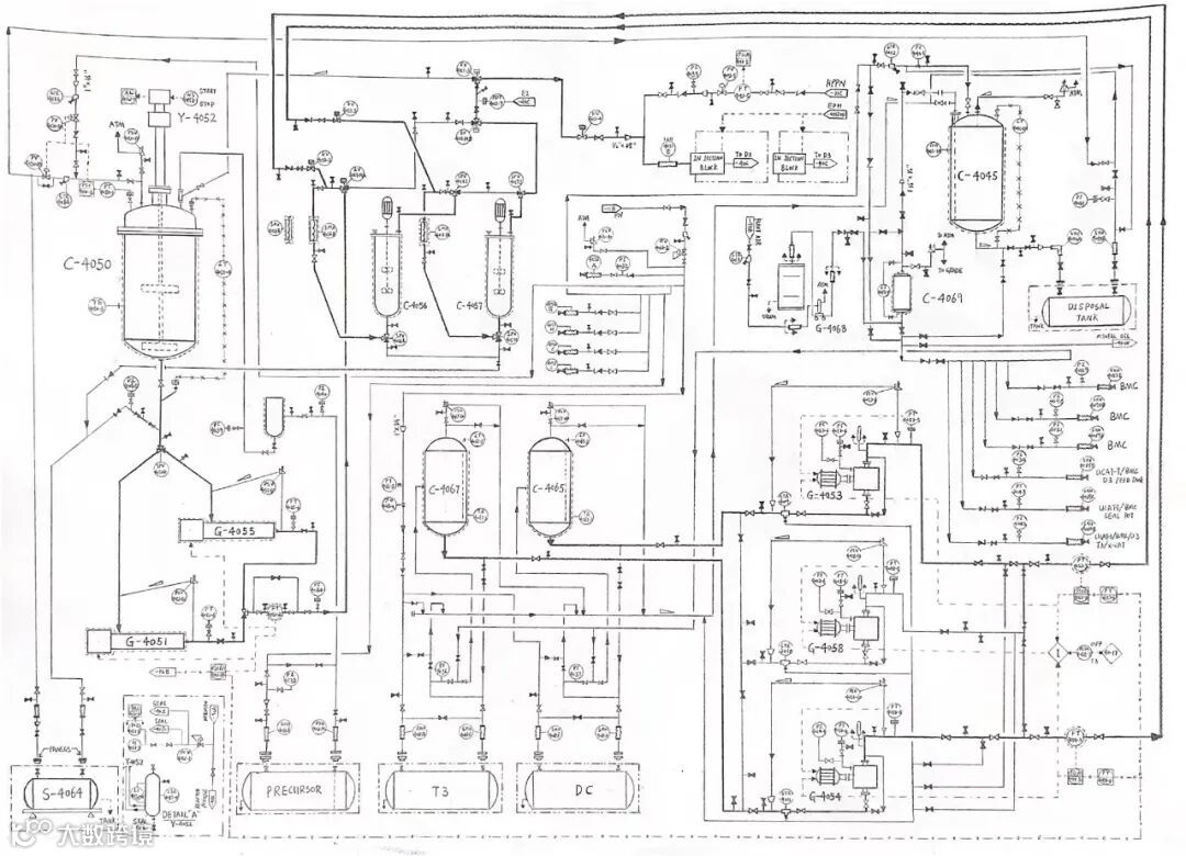
本次岗位流程图大赛共分三个阶段,第一阶段为青工手绘“岗位流程图”阶段,各车间的青年员工可自行选择不同岗位、不同单元局部或整体的流程图进行绘制,评审组将根据流程准确、布局合理、难易程度、细节掌握、幅面整洁等方面对参加最美手绘流程图大赛的作品进行综合评价。
第二阶段为“现场绘制流程图技能比武”预赛阶段,由各车间生产领导总负责,对车间不同岗位员工进行本岗位的流程图绘制,对于熟练掌握本岗位流程图的员工可以进行多岗、通岗流程图绘制培训,确保全员参与到活动中来。
第三阶段为比赛阶段,由公司统一安排时间,在指定地点和规定时间内完成现场绘制流程图的比武大赛,将画出流程图的数量和正确率作为评判标准;将管线图绘制以及控制点的完整程度作为评判标准;将比赛所画流程图按照工艺流程图绘制标准和布局合理、字迹工整作为评判标准。
“学风”来袭,这一回,大家铺开纸张、笔走龙蛇,刻苦钻研、认真仔细,争做“手绘流程图”的执笔者。通过手绘岗位流程图,让广大青工在熟悉流程、掌握流程、绘制流程中促进岗位技能提升,为装置安全平稳运行打下坚实基础。
目前,活动正在抚顺石化全体青年中如火如荼火热进行,愿所有石化员工在活动中用勤奋的努力和过硬的本领为企业发展奉献青春智慧和力量!
作者| 张宁
责任编辑|刘国刚 管莹
平台编辑|张运泓 李春江
审核|毛军 孙世杰

