约束控制、自由度处理一直是多变量模型预测控制的强项。其实使用PID组成的复杂控制策略也可以实现约束控制。超驰控制是进行PID约束控制以优化过程操作并防止异常操作条件的主要方法。
在生产中,除了正常控制外,还必须考虑在事故状态下达到安全生产,即当生产操作达到安全极限时,必须采取保护措施。超驰控制系统可以实现这种控制,即将工艺生产过程中的限制条件所构成的逻辑关系,叠加到正常控制系统中去,当生产操作趋向限制条件时,由自动选择器将处于热备用状态的控制不安全情况下的控制器投入运行,取代正常工作的控制器,这就是超驰控制系统,它是一种软保护系统。
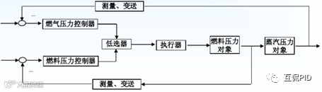
超驰控制系统中,只有一个执行机构,但是有两个过程变量。其中一个常规的过程变量要求一直维持在其设定值,另一个约束过程变量要求维持在一定的操作范围以确保安全。超驰控制策略在配置中使用两个或多个控制器,该配置允许一个控制器采取行动来维护或控制一个过程变量(主控制器),而另一个控制器监视另一个过程变量(约束变量)如果超出约束,则通过高低干预信号选择器选择。输出跟踪和积分跟踪模式用于使过渡有效无扰。
超驰保护控制回路应设置的比较积极以便于异常发生时控制策略及时切换,同时超驰保护控制回路长期达不到切换条件要防止积分饱和。这是进行超驰保护控制回路整定时要注意的主要问题。
超驰保护控制不能替代SIS,但是提高了一种在不联锁的前提下保证装置安全运行的保护机制,可以实现装置安全的前提下的尽可能保持装置运行的目的。是一种容易被忽略的有效控制策略。

图 51‑1蒸汽压力与燃料压力的超驰控制系统


欢迎关注“上海华理自动化系统工程有限公司”


