搜索
首页
大数快讯
大数活动
服务超市
文章专题
出海平台
流量密码
出海蓝图
产业赛道
物流仓储
跨境支付
选品策略
实操手册
报告
跨企查
百科
导航
知识体系
工具箱
更多
找货源
跨境招聘
DeepSeek
首页
>
基于PID的控制方案设计
>
基于PID的控制方案设计
上海华理自动化系统工程有限公司
2026-01-23
0
导读:控制方案设计一听就比较宏大,不容易把握。一般而言,如果是单变量控制,就需要关注PID参数整定、以及性能欠佳后
控制方案设计一听就比较宏大,不容易把握。
一般而言,如果是单变量控制,就需要关注PID参数整定、以及性能欠佳后的变结构增强,例如串级、前馈等。如果是多变量控制,会想到常见的复杂控制例如超驰控制、分程控制。还有一类控制回路的生效依赖于另一个控制回路,被称为嵌套控制,形式上是单回路本质上是互相配合的单回路组成的复杂控制。
在一个已有装置上,操作手段都是确定的,一般而言装置能够正常运行,则说明这些操作手段就能满足工艺需求。
基于PID的控制方案设计要实现逻辑显性控制化,
就是给每一个操纵变量去找一个被控变量,形成单回路设定值控制并满足工艺需求。
专业上叫变量配对(
Variable Pairing):
指的是决定哪一个被控变量(Controlled Variable, CV)用哪一个操纵变量(Manipulated Variable, MV)控制的决策过程。
有一点要特别强调,被控变量虽然主要是实际仪表的测量值,但是也可以是测量值处理后的值,例如取大、取小、平均、差、和、比、信号处理等,被控变量也可能是调节阀阀位。
变量配对的目的就是要用单回路设定值控制的形式实现工艺需求。这个过程有两个阶段。
首先如果配对都是单变量形式,但是还是不能满足要求就需要关注条件改变、参数整定、方案优化、改进PV等。
其次配对后还是简单的多变量形式,例如多CV单MV、单CV多MV,对这类问题需要进行重构,将这些简单的多变量控制问题转化成单变量形式。
以我的经验,将多CV单MV简单设计为超驰控制,将单CV多MV简单设计为分程控制会看起来可行,但是很多情况下,都不够至简至优。我并不是说不能使用超驰控制和分程控制,而是要尽量地不用超驰控制和分程控制。知道常见的可以替代分程控制和超驰控制的控制方案,就能用单回路PID控制解决大部分的现场控制问题。
如果是多CV单MV,可以用合并CV的方法实现单变量控制,串级控制、CV逻辑运算是可以想到的方法。
如果是单CV多MV,可以用扩张CV的方式实现单变量控制,不同设定值的分级控制、阀位控制、比值控制都是扩张CV。如果用分程控制或者分配控制就是合并MV的方法。
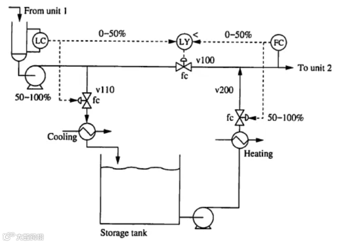
下图是教科书提供的间接供料改直接供料的控制方案。
在这个控制方案中用到了分程控制和超驰控制。现在有三个操纵变量V110、V200、V100,但是只有两个被控变量LC和FC。这个方案中,工艺要求是如果可能尽量开大V100,增加直供。
但是上下游物料会不平衡,V100即使全开扔可能导致液位继续上涨或下降,对于FC也仍可能不能满足控制要求。分程控制和超驰两种就是为了解决这个问题,对新增加的V100阀位设计的的控制方案。
分程控制和超驰控制同时出现,往往说明控制方案虽然能工作,但是还不是最优控制方案,有没有其他更至简至优的解决方案呢?
见下图由三个单回路组成的控制方案。液位高
才
往储罐送料。液位为什么会低,出料比进料多了才会液位低,此时用V3作为进料的补充以维持液位。三个操纵变量,三个单回路,简单明了。
不同设定值和嵌套控制是两个知识点。产品塔液位使用高低两个设定值,可以发挥产品塔塔釜缓冲作用,LICL的低液位控制器生效,需要FIC投自动。
这个控制方案如果用APC实现就非常简单。
逻辑显性控制化的过程的确要困难一些。
【声明】内容源于网络
0
0
上海华理自动化系统工程有限公司
主要从事工业自动化领域的技术开发、技术服务、技术咨询以及相关技术的工程应用实施等业务。致力于用高科技改造传统流程工业,促进高新科技成果产业化,同时探索科研与生产、市场相结合的有效模式和运行机制,促进石油化工企业信息化、自动化和智能化发展
内容
166
粉丝
0
关注
在线咨询
上海华理自动化系统工程有限公司
主要从事工业自动化领域的技术开发、技术服务、技术咨询以及相关技术的工程应用实施等业务。致力于用高科技改造传统流程工业,促进高新科技成果产业化,同时探索科研与生产、市场相结合的有效模式和运行机制,促进石油化工企业信息化、自动化和智能化发展
总阅读
163
粉丝
0
内容
166