CloudPSS开源模型再次迎来增量更新。本次更新扩充了高度集成的LCC、MMC换流器标准封装模型和11套直流输电系统标准模型,覆盖国内各类高压直流输电工程拓扑,可作为系统分析、科研和教学模型使用。
用户可在下方小程序中的“OpenCloudPSS开源模型库”中获取算例与文档地址,在浏览器中打开算例地址链接即可免费注册和使用。已购买CloudPSS离线或实时仿真器的用户也可将算例下载至本地CloudPSS仿真器使用,或联系CloudPSS团队获取更多元件内部实现细节。
OpenCloudPSS 开源模型库
OpenCloudPSS 开源模型库(增量部分)
(该文档持续维护更新)
MMC标准封装模型对柔性直流输电中典型的模块化多电平换流器进行了快速详细建模和标准化封装。标准封装模型包含MMC换流阀、联接变压器及其典型控制策略,可通过与直流输电线路等其他元件的互联和参数配合,实现对不同系统拓扑、不同控制模式和不同运行方式直流输电工程的模拟。
MMC标准封装模型元件外观
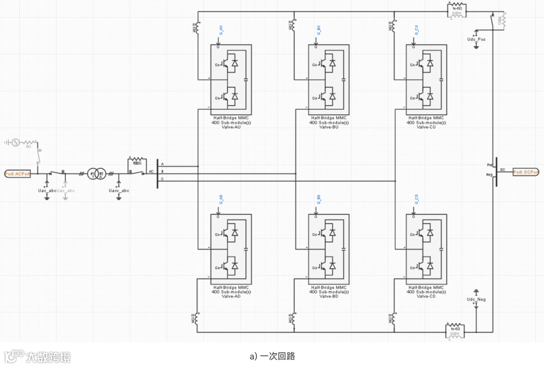
模型总体采用统一的标幺制系统进行建模,支持在合理设计范围内任意设置换流器容量和电压等级;换流阀桥臂采用快速详细建模技术,可输出全部子模块内部电压电流随开关器件投切的详细变化过程;控制方面支持跟网型控制和构网型控制模式,具备环流抑制、负序电流抑制等控制功能,支持多种控制策略的切换、投退与指令给定;模型支持参与大电网潮流计算,支持在电磁暂态仿真计算中分步顺控启动或快速启动至指定潮流断面。
模型的实现主要包括一次回路、量测与信号处理、内环控制、外环控制、构网控制、电压调制控制,以及顺序启动控制等部分。阀臂元件目前仅支持半桥型子模块拓扑,全桥型子模块拓扑及全半桥混合拓扑将在后续更新中陆续推出。
MMC标准封装模型内部实现
(左右滑动切换图片)
LCC标准封装模型对常规直流输电中典型的电网换相换流器进行了快速详细建模和标准化封装,模型包含晶闸管换流阀、换流变压器及其常规控制策略,可通过与直流输电线路等其他元件的互联和参数配合,实现对不同系统拓扑、不同控制模式和不同运行方式直流输电工程的模拟。
LCC标准封装模型元件外观
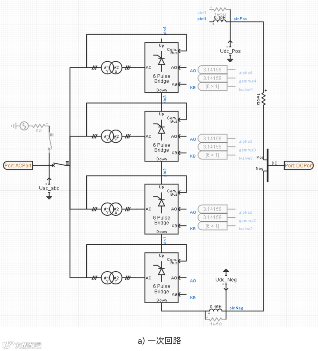
模型总体采用统一的标幺制系统进行建模,支持在合理设计范围内任意设置换流器容量和电压等级;换流器支持6脉动、12脉动、双12脉动拓扑方案,并可通过直流侧串并联构成更多复杂换流站拓扑;控制方面,该模型参考了国内常规特高压直流系统的控制策略(PSASP-5型直流),支持整流、逆变,以及极性翻转运行控制模式,支持换相失败预测等控制功能;模型支持参与大电网潮流计算,支持在电磁暂态仿真计算中分步顺控启动或快速启动至指定潮流断面。
模型的实现主要包括一次回路、量测与信号处理、整流器控制、逆变器控制,以及顺序启动控制等部分。
LCC标准封装模型内部实现
(左右滑动切换图片)
直流输电系统标准模型完全基于LCC和MMC标准封装模型构建,对国内现有直流输电工程中的典型系统方案进行了建模,包括常规单极、双极直流输电系统、多端柔性直流输电系统以及常柔混合直流输电系统等,适用于各类直流输电系统的设计分析与暂态性能评估,也可拼接于大电网模型开展直流输电涉网性能仿真。
01 单极(伪双极)端对端常直输电系统
单极(伪双极)端对端常直输电系统案例模拟了一个端对端单负极常规直流输电系统,包含送、受两端换流站的LCC、交流场,以及两站之间的直流输电线路。直流系统额定功率4000MW,额定直流电压800kV,送、受端电网均由短路比为10的等值电路模拟。
单极(伪双极)端对端常直输电系统
02 双极端对端常直输电系统
双极端对端常直输电系统案例模拟了一个端对端真双极常规直流输电系统,包含送、受两端换流站的正、负极LCC、交流场,以及两站之间的双极直流输电线路。直流系统额定功率8000MW,额定直流电压±800kV,送、受端电网均由短路比为10的等值电路模拟。
双极端对端常直输电系统
03 特高压分层常规直流输电系统
特高压分层常规直流输电系统案例模拟了一个送、受端均为分层接入的单极特高压分层常规直流输电系统,包含送、受两端换流站和一条直流输电线路。每个换流站由高、低两套LCC及其交流场组成,分层接入本端两个不同的交流电网。直流系统额定功率4000MW,额定直流电压800kV。
特高压分层常规直流输电系统
04 多端常规直流输电系统
多端常规直流输电系统案例模拟了一个三端单极常规直流输电系统,包含一端整流站、两端逆变站共三个LCC及其交流场,以及两条直流输电线路。直流系统额定功率4000MW,额定直流电压800kV,各端电网均由短路比为10的等值电路模拟。
多端常规直流输电系统
05 单极(伪双极)端对端柔直输电系统
单极(伪双极)端对端柔直输电系统案例模拟了一个端对端伪双极柔性直流输电系统,包含送、受两端换流站共两个MMC及其间的直流输电线路。直流系统额定功率1000MW,额定直流电压±400kV,送、受端电网由短路比为10的等值电路模拟。
单极(伪双极)端对端柔直输电系统
06 双极端对端柔直输电系统
双极端对端柔直输电系统案例模拟了一个端对端真双极柔性直流输电系统,包含送、受两端换流站共四个MMC以及两极直流输电线路。直流系统额定功率3000MW,额定直流电压±800kV,送、受端电网由短路比为8的等值电路模拟。
双极端对端柔直输电系统
07 特高压分层柔性直流输电系统
特高压分层柔性直流输电系统案例模拟了一个送、受端均为分层接入的单极特高压分层柔直输电系统,包含送、受两端换流站和一条直流输电线路。每个换流站由高、低两套MMC组成,分层接入本端两个不同电压等级的电网。直流系统额定功率2000MW,额定直流电压800kV。
特高压分层柔性直流输电系统
08 多端柔性直流输电系统
多端柔性直流输电系统案例模拟了一个四端单极柔性直流输电系统,包含两端整流站、两端逆变站共四个MMC以及之间的四条直流输电线路。直流系统额定功率2250MW,额定直流电压500kV,各端电网由短路比均为10的等值电路模拟。
多端柔性直流输电系统
09 海风孤岛送电柔直输电系统
海风孤岛送电柔直输电系统案例模拟了一个海上风电场经柔性直流输电送出到陆上大电网的系统,包含海上站、陆上站共两个MMC及一条直流输电线路。直流系统额定功率1000MW,额定直流电压±400kV;海上站孤网运行,由海上柔直换流站充当风电汇集升压系统的功率平衡站;陆上站接入短路比为10的等值电网,暂未配置直流耗能装置。直流耗能装置标准封装模型将在后续更新中推出。
海风孤岛送电柔直输电系统
10 特高压混合分层直流输电系统
特高压混合分层直流输电系统案例模拟了一个送、受端均为分层接入的单极特高压混合分层输电系统,包含送、受两端换流站和一条直流输电线路。其中,送端换流站由高、低两套LCC构成,分层接入不同电网;受端换流站的高压端为LCC、低压端为两个MMC并联,高、低压分层接入不同的受端电网。直流系统额定功率4000MW,额定直流电压800kV。
特高压混合分层直流输电系统
11 混合多端直流输电系统
混合多端直流输电系统案例模拟了一个三端混合单极直流输电系统,由一端常直换流站、两端柔直逆变站以及之间的两条直流输电线路构成。其中,常直换流站包含LCC及交流场,柔直换流站包含MMC。直流系统额定功率4000MW,额定直流电压800kV,各端交流电网由短路比均为10的等值电路模拟。
混合多端直流输电系统
01 直流系统快速启动到初始潮流
以特高压分层常规直流输电系统为例,设置系统的初始潮流条件为额定功率送电,仿真测试直流输电系统快速启动到初始潮流的结果如下。
直流系统快速启动到初始潮流仿真结果
(左右滑动切换图片)
02 直流系统逐步顺控启动
以海风孤岛送电柔直输电系统为例,仿真测试直流输电系统从零状态开始逐步顺控启动的结果如下。
直流系统顺控启动仿真结果
(左右滑动切换图片)
OpenCloudPSS开源算例工程启动以来,我们已开放了包括新能源/储能白盒结构化模型、CSEE标准算例、IEEE标准系统、电力系统基础保护案例、直流输电系统等40余套开源模型。未来,我们将不断开放用于教学科研、辅助系统分析的更多开源算例。
欢迎更多CloudPSS专业用户加入我们,共同完善开源模型库。更多内容,敬请期待!
REVIEW
联系我们




