

档即用网www.downjy.com向您分享如下的“工单和预防性维修”的知识。原版文档下载方法参照文章底部说明~
1工单管理的目标与内容
工单是维护管理的核心。工单指定要完成的特定任务以及执行该任务所需的人工、物料、工具。

1、工单相关术语
(1)工单层次结构:
· 工单层次结构是按父-子关系安排的一组工单。
· 工单层次结构通常用于有规模较大的维护项目要完成时,将项目分成多个较小的工作任务。帮助您查看单个的工单成本和作为项目总成本一部分的工单成本。
· 父工单允许为一组相关的工单(称为子工单)跟踪成本、物料和工时。最高级工单可以有一个或多个子工单。每个子工单可以有一个或多个子级,依次类推。子工单只能有一个父级。
(2)后续工单:
· 例如:修理物料传输管道时,李工注意到另一处设备泄漏故障,需要创建一张后续工单来找人检查压力管道垫圈并加以修理。
· 生成后续工作。
(3)维修工作类型:
· CM消缺管理,故障检修
· EM紧急抢修管理,事后维修
· DM临修管理,临修工单
· PM预防性定修工单
· PROJ项目工单
· RM可修复件维修
(4)工作流管理:
· 工单系统内置工作流管理系統,按照行业内的最佳业务实践设立业务审批与执行流程,从工单的申请、审批、执行、相关各业务环节的处理,责任落实到岗位,岗位与具体人员挂钩,优化的业务流程避免了作业的反复、返工、和重叠。
· 优化的工作流程的运行将企业的管理模式和数据统一和规范起来。为企业的一致性管理创造有利的基础。这种一致性也为企业提高管理水平,提供管理决策分析创造了方便条件。
2、工单管理目标
①通过管理系统的应用来规范整个业务流程。
②记录日常维修相关的业务数据和信息。
③按照缺陷处理、计划检修、预防性维修、预测性维修几种可能模式,以提高维修效率、降低总体维护成本为目标。
④建立有效的工单管理系统,了解设备状况。通过预防性维护方案提高设备可靠性,通过设备的状态监控实时监测设备等手段来达到设备的科学化管理
⑤设备维修管理主要以工单的审批、执行为主线,通过最先进的计算机和网络技术,将工单中涉及到的工作流程、人力资源、物资(库存、采购)、技术(标准工作计划、维修指南)、安全(与相应工单对应的安全规范)、成本(包括人力资源成本、备品备件的成本、工具成本)等信息集成起来,最大限度的提升设备的科学管理水平。
⑥数据的记录和积累并非我们使用系统的最终目的,目标是从这些日常记录和积累的数据和信息中提取和挖掘管理层所需要的信息。
⑦优化维修相关的各方面管理工作,提高管理水平。
3、工单管理内容
工单管理——过程管理:
维修工作过程管理
物资数据过程管理
资金数据过程管理
效益数据过程管理
(1)工单维修工作过程管理

①工单维护过程管理(工作申请)
描述:焊接车间设备(葫芦)漏电
位置:焊接车间生产区域二
设备:
专业:
时间:
发现人:
工作类型:
。。。
②工单维护过程管理(工作计划)
访问工单记录,创建工作计划
列举作业的操作步骤
识别员工
关联库存控制,查找库存信息,列举作业所需的物料、工具
使用资产目录
查看成本
评估我们的进程
工单批准
查看物料预留情况
③工单维护过程管理(跟踪工作并记录结果)
启动工单,工单实施
汇报实际过程:人工、物料、工具、故障报告
退还库存项目
完成工单
生成后续工作
维修历史总结
(2)工单物资数据过程管理

(3)资金数据过程管理
资金来源:预算管理
资金开销:成本管理

2工单管理的功能与流程
1、工单管理的功能
· 组织、计划和调度维修工作。
· 提供技术知识以及安全信息。
· 有效管理备品、备件库存。
· 分析故障率及其原因。
· 资产管理决策支持与分析。
· 用于给维修管理员,计划员和调度人员通过工单查看详细的计划信息–工作计划,进度,成本,人力,物料,设备,故障分析及相关文档。
· 处理各类工单,包括纠错工单,紧急抢修,事故报告,预防性维护报告。
· 报告计划的和非计划的停机,减少非计划的停机以节约成本。
· 集合多种维护工单,以利于意外的停产事故。
· 工单实际报告的内容包括人工工时,物料,工具,设备缺陷。对估计成本和实际成本进行比较。
· 根据实时变化的紧迫程度调度工单。§根据地点和/或设备来决定多项资产上的工作,安排工作的顺序。
· 为相关的工单或项目建立WBS(工作分解结构,即步骤,人力需求和材料需求)。
· 查看当前工单和以往的工单,比较成本及所用时间的估计值和实际发生值。
· 工单可以针对位置或装在此位置的设备,工单数据会记录到设备的历史中。§· 当您在工单中指定了一个作业计划,该作业计划的内容就会复制到工单的工作计划中。您可以修改该工作计划,使其工作程序,工具,物料和人力的安排更适用于此工单,原来的作业计划模板不会变化。
· 根据工单工作计划,可帮助预留物料给一个已批准的工单,实现自动计算库存物料的可用性。
· 从预防性维护PM自动生成工单。每个由PM产生的工单都指定了其所使用的标准作业计划。
· 实现后续工单工作。
2、工单管理的流程
缺陷管理流程
事后紧急工单流程
临修管理流程
工作票管理流程、操作票管理流程
可修复件管理流程
项目管理流程(设备更新改造、科技改造项目等)
外委工作管理
(1)工单管理总图

(2)工单流程状态
· 设备异动通知单 --等待接单处理中(WAPPR);
· 工单策划 --策划完毕(APPRL)
· 物料不满足 --等待物料判断(WMATL)
· 批准工单 --批准工单(APPR)
· 工单执行 --正在执行中(INPRG)
· 工单验收 --已验收完毕(COMP)
· 工单终结 --已关闭(CLOSE)

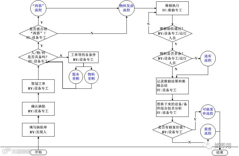
(3)典型工单管理流程(消缺管理流程)

· 此流程实现缺陷填写、确认、策划安排、执行、验收审批全过程管理 。
· 关联的流程有物料:专工级、设备主管级、分管领导级等。
· 岗位职责:

维护计划和工单策划(设备部):
· 计划的物料在“仓库”中预留 ,预留条件的判断
· 生成标准作业计划
· 故障检修,故障分析
· 计划工单的工时,备件,物料,人力及工具集成
· 自动生成备件,物料,人力,工具的预期成本
· 记录工单的实际情况
· 比较工单的预期值和实际发生值
工单执行(维护单位):
· 按计划启动执行
· 单据的打印:工单和物资领用单
· 维护结果记录:工单、物资出库单
· 及时验收
· 退库


(4)事后紧急工单

(5)项目管理流程
实现设备A、B、C各级年度维修计划、设备定期维修、定期试验、定期检验等定期设备检修计划的编制、分解、安排、进度控制、周期控制,以及计划的审核确认过程,同时实现各项维修费用累计、综合统计查询等功能。

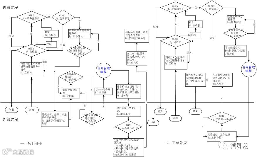
(6)外委工作管理
①外委(外委服务申请)
· 外委服务申请是设备部计划项目外委和工单外委。
· 企划部使用外委服务申请创建外委服务的询价单(RFQ)或在外委服务申请批准后创建采购订单(PO),但需要合同审批。
· 外委服务申请被批准后,您可以将其行项目分配到一个或多个采购单中。
· 在外委服务申请的所有行项目都分配到采购单上之后,采购申请可被关闭。单个采购申请可列出几个供应商的项目或服务,因为在采购申请中不要求必需指定供应商。
②外委(外委询价单)
· 创建询价单并将其发送到供应商后,从供应商那里接收包括价格、数量和其它相关信息的响应。
· 询价单处理的下一步是记录从供应商接收的信息,分析该信息,然后将每个询价单行授予您选择的供应商。
· 所有报价都接收到后,可将它们相互比较,以选择最符合您的标准的报价,并将报价行授予供应商(已授予?复选框。)
· 在从询价单可以创建采购单前,供应商的报价必须加以记录并且询价单必须已被授予。一次只能为一个供应商创建外委采购单。
③外委(外委采购合同)
· 一张外委合同只和一家外委服务供应商签约,并需要审核后生效。
· 一张外委合同可下一张或几张外委采购单(PO)。
· 外委采购单(PO)是采购代理或采购部门发向内部供货单位或外部供应商的一种授权订单。
④外委(外委服务管理)

⑤外委(外委采购合同管理流程)

3预防性维修管理的目标与内容
预防性维修管理着重关注设备的薄弱的环节,在故障发生前不断地监控和分析它的变化情况,检测潜在故障,预测并确定最佳的检修或更换期。减少因计划维修产生的大量而重复的工作,充分发挥设备的可利用价值。
1、预防性维修管理相关术语
(1)预防性维护PM:
· 预防性维护(PM)工作是需要经常执行的重复性工作以保证设备的高效运行。通过对常规预定维护及检查工单所需的员工、物料及工具制定计划,使用“预防性· 维护”能帮助我们为常规维护作出计划。
· 使用“预防性维护(PM)”应用来创建预防性维护记录并从中生成工单。
· “预防性维护”记录基于所经过的时间或仪表读数指定要定期执行的工作。
(2)预防性维护PM层次结构:
· “预防性维护”层次结构是以父子关系排列的一组“预防性维护”,与工单层次结构很相似。
· 在预防性维护层次结构的最高级,有一个预防性维护,即为父预防性维护。最高级预防性维护可以有一个或多个子预防性维护。
(4)主预防性维护
· 主“预防性维护”是称为关联“预防性维护”记录的其他“预防性维护”记录的模板。主“预防性维护”不生成工单。
· 例如,为某型号卡车常规油料更换创建一个主“预防性维护”。然后,用主“预防性维护”为您车队中那个型号的每辆卡车创建一个关联“预防性维护”。
2、预防性维修管理的目标
通过主动的有计划的预防性维修活动,根据时间间隔、日历或仪表读书自动安排维修工作单。减少设备的意外启停次数,维持设备良好的运行状态,提高设备利用率、延长设备使用寿命,提高资产回报率。
3、预防性维修管理的内容
(1)预防性维护设备管理
· 建立预防性维护设备档案
· 创建设备作业计划,包括操作步骤、员工,物料、工具
· 获得作业计划总成本信息
· 创建一个基于时间的预防性维护主记录
· 创建一个主PM
· 创建一个带有检修路径的PM
· 在状态监测中定义测量点
(2)预防性维护工单管理
· 生成一个预防性维护工单。
· 更新预防性维护工单的状态。
· 在员工汇报和工单跟踪中汇报实际情况。

4预防性维修管理的功能与流程
1、预防性维修管理的功能
· 使用预防性维护应用来创建,修改和查看PM记录。PM记录可作为工单和其它PM的模板。在PM中包括工作资产,作业计划,和其它计划信息。
· 从单独的PM生成工单,也可从一组PM生成工单并组成一个层次结构。PM层次结构生成相应的工单层次结构。
· 单独,成批或自动生成预防性设备维护工单。PM可以以任何您指定的顺序生成工单。所生成的工单包含了一个字段指明了其所基于的PM。一旦生成了工单,就与其它工单一样处理。
· 允许采用多种标准生成工单,包括基于时间频率的和基于仪表读数频率的,还可以根据测量点生成工单。
· 生成工单后可以计算下一个到期日。§您也可以指定PM的有效月份或季节,或者输入一个扩展日期而更改下一个到期日,无需打乱PM以计划好的进度。
· 安排多项作业计划的顺序,集成多项作业规程到一个PM主方案中。
· 使用提前期,在到期日之前生成PM工单。
· 集合多种维护工单,以利于意外的停产事故。
· 分配一个单独的作业计划到PM中,或分配多个作业计划到一个PM并将其排序。
· 给PM指定频率条件,以确定其生成工单的时间间隔。可使用上次目标开始时间或上次结束时间来计算。
· 主PM方案记录是其它PM记录的模板,称作相关PM记录。您可从主PM方案记录生成相关PM记录,也可与已有PM记录关联。用主PM方案记录来更新相关PM记录。
· 每个PM记录应当指定工作发生的位置或设备。也可加入检修方案到PM中。
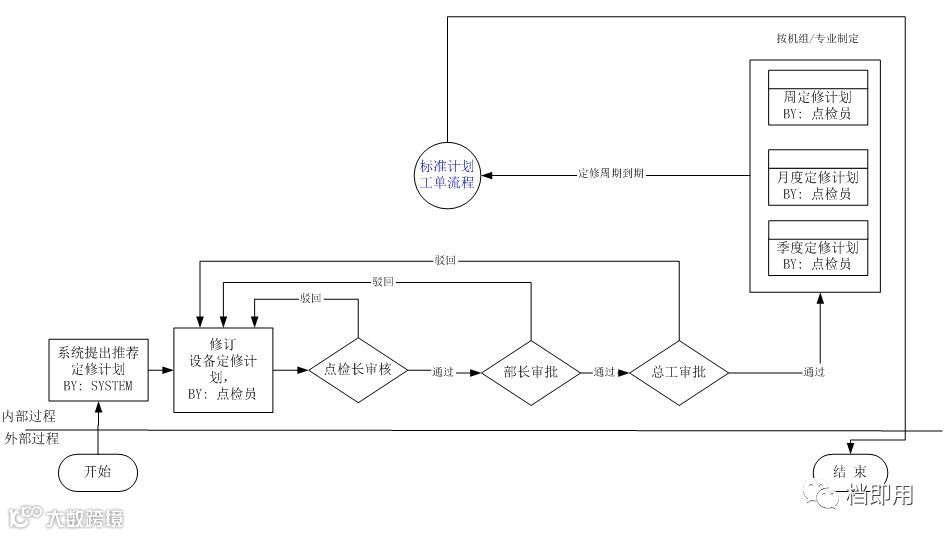
2、预防性维修管理的流程
(1)预防性维修PM工作管理流程

(2)预防性维修PM工单处理过程

(3)预防性维修管理的流程

如需浏览完整内容,请下载原版文件。
下载方式如下:请登录 [档即用网] www.downjy.com
进入【信息系统/辅助软件】专栏,或搜索【工单和预防性维修】即可下载
往期优秀文章:
KANBAN培训教材PPT108页(限时免费下载 别错过哦)
长按二维码加入档即用,更多制造业管理知识享不停


